Однотактный двигатель принцип работы
Чем отличается двухтактный двигатель от четырёхтактного? Самое заметное отличие – это режимы воспламенения горючей смеси, что сразу можно заметить по звуку. Двухтактный мотор обычно издаёт пронзительный и очень громкий гул, тогда как четырёхтактному свойственно более спокойное мурлыканье.
Применение
В большинстве случаев разница состоит также в основном предназначении агрегата и его топливной эффективности. В двухтактных двигателях зажигание происходит при каждом обороте коленчатого вала, поэтому по мощности они в два раза превосходят четырёхтактные, в которых смесь воспламеняется только через оборот.
Четырёхтактные моторы экономичнее, зато тяжелее и дороже. Они обычно устанавливаются на автомобили и спецтехнику, в то время как на таких устройствах, как газонокосилки, мотороллеры и лёгкие катера, чаще встречаются более компактные двухтактные модели. А вот бензиновый генератор, например, можно найти как двухтактный, так и четырёхтактный.
Что такое такт?
Переработка топлива в обеих разновидностях моторов осуществляется посредством последовательного выполнения четырёх различных процессов, известных как такты. Скорость, с которой двигатель через эти такты проходит, — это именно то, чем отличается двухтактный двигатель от четырехтактного.
Первым тактом является впрыск. При этом поршень движется вниз по цилиндру, а впускной клапан открывается, чтобы впустить воздушно-топливную смесь в камеру сгорания. Далее идёт такт сжатия. Во время этого такта впускной клапан закрывается, а поршень движется по цилиндру вверх, сжимая находящиеся там газы. Такт рабочего хода начинается, когда происходит зажигание смеси. При этом искра от свечи воспламеняет сжатые газы, что приводит к взрыву, энергия которого толкает поршень вниз. Последним тактом является выпуск: поршень поднимается вверх по цилиндру, а выпускной клапан открывается, позволяя выхлопным газам выйти из камеры сгорания, чтобы можно было начать процесс снова.
Работа четырёхтактного двигателя
В стандартном четырёхтактном двигателе зажигание смеси происходит на каждом втором обороте коленчатого вала. Вращение вала приводит в действие сложный набор механизмов, обеспечивающих синхронное выполнение последовательности тактов. Открытие впускных или выпускных клапанов осуществляется с помощью кулачкового вала, который попеременно нажимает на коромысла. Возврат клапана в закрытое положение выполняется с помощью пружины. Чтобы избежать потери компрессии, необходимо, чтобы клапаны плотно прилегали к головке блока цилиндров.
Работа двухтактного двигателя
Теперь посмотрим, чем отличается двухтактный двигатель от четырехтактного по принципу работы. В двухтактных двигателях все четыре действия выполняются за один оборот коленчатого вала, во время хода поршня от верхней мёртвой точки к нижней, а затем обратно вверх.
Выпуск отработанных газов (продувка) и впрыск горючего интегрированы в один такт, в конце которого происходит воспламенение смеси, и полученная энергия толкает поршень вниз. Такая конструкция устраняет необходимость использования клапанного механизма.
Место клапанов занимают два отверстия в стенках камеры сгорания. Когда поршень за счёт энергии сгорания перемещается вниз, выпускной канал открывается, позволяя отработанным газам выйти из камеры. При движении вниз в цилиндре образуется разрежение, за счёт которого через расположенный ниже впускной канал внутрь втягивается смесь воздуха и топлива. При движении вверх поршень перекрывает каналы и сжимает находящиеся в цилиндре газы. В этот момент срабатывает свеча зажигания, и весь описанный выше процесс повторяется снова. Важно то, что в двигателях такого типа зажигание смеси происходит при каждом обороте, что позволяет извлечь из них больше мощности, по крайней мере, в краткосрочной перспективе.
Соотношение массы и мощности
Двухтактные двигатели лучше подходят для устройств, от которых требуются быстрые и резкие всплески энергии, а не равномерная работа в течение длительного времени.
Например, гидроцикл с двухтактным двигателем разгоняется быстрее, чем грузовик с четырёхтактным, однако он предназначен для кратковременных поездок, в то время как грузовик может проехать сотни километров, прежде чем ему понадобится отдых. Невысокая длительность работы двухтактников компенсируется низким отношением массы к мощности: такие двигатели обычно весят намного меньше, поэтому быстрее запускаются и достигают рабочей температуры. Для их перемещения также требуется меньше энергии.
Какой мотор лучше
В большинстве случаев четырёхтактные двигатели могут работать только в одном положении, тогда как двухтактные в этом отношении менее требовательны. Это во многом связано со сложностью движущихся частей, а также конструкцией масляного поддона. Такой поддон, обеспечивающий смазку двигателя, обычно присутствует только в четырёхтактных моделях и имеет огромную важность для их работы. У двухтактных двигателей обычно нет такого поддона, поэтому их можно эксплуатировать практически в любом положении без риска выплёскивания масла или прерывания процесса смазки.
Для таких устройств, как бензопилы, циркулярные пилы и другие переносные инструменты, такая гибкость очень важна.
Топливная эффективность и экологическая составляющая
Часто выясняется, что компактные и быстрые двигатели сильнее загрязняют воздух и потребляют больше топлива. В нижней точке движения поршня, когда камера сгорания наполняется горючей смесью, некоторое количество топлива теряется, попадая в выпускной канал. Это можно увидеть на примере подвесного лодочного мотора; если присмотреться, вы разглядите вокруг него разноцветные маслянистые пятна. Поэтому двигатели такого рода считаются неэффективными и загрязняющими окружающую среду. Хотя четырёхтактные модели несколько тяжелее и медленнее, зато в них топливо сжигается полностью.
Стоимость приобретения и обслуживания
Меньшие по размеру двигатели обычно являются менее дорогими, как с точки зрения первоначальной покупки, так и в техническом обслуживании. Однако они рассчитаны на менее длительный срок службы.
Отчасти из-за отсутствия системы смазки в бензин, предназначенный для заливки в двухтактный двигатель скутера, например, необходимо добавлять определённое количество специального масла. Это ведёт к дополнительным затратам и хлопотам, а также может стать причиной поломки (если вы забудете подлить масла). Мотор 4-тактный в большинстве случаев требует минимума обслуживания и ухода.
Какой мотор лучше
В этой таблице кратко описывается, чем отличается двухтактный двигатель от четырехтактного.
Один такт рабочего хода на каждые два оборота коленчатого вала.
Один такт рабочего хода на каждый оборот коленчатого вала.
Приходится использовать тяжёлый маховик для компенсации вибраций, возникающих при работе двигателя из-за неравномерного распределения крутящего момента, так как воспламенение горючей смеси происходит только на каждом втором обороте.
Нужен гораздо более лёгкий маховик и двигатель работает достаточно сбалансировано, так как крутящий момент распределяется намного равномернее из-за того, что воспламенение горючей смеси происходит при каждом обороте.
Большой вес двигателя
Вес двигателя намного меньше
Конструкция двигателя усложнена за счёт клапанного механизма.
Конструкция двигателя гораздо проще за счёт отсутствия клапанного механизма.
Дешевле, чем четырёхтактный.
Невысокий механический КПД из-за трения большого количества деталей.
Более высокий механический КПД из-за уменьшения трения за счёт небольшого количества деталей.
Более высокая производительность благодаря полному удалению отработанных газов и впрыскиванию свежей смеси.
Сниженная высокая производительность из-за смешивания остатков отработанных газов со свежей смесью.
Более низкая рабочая температура.
Более высокая рабочая температура.
Меньший расход и полное сгорание топлива.
Более высокий расход топлива и смешивание свежего впрыска с остатками выхлопных газов.
Занимает много места.
Занимает меньше места.
Сложная система смазки.
Гораздо более простая система смазки.
Более высокая шумность.
Система газораспределения с клапанным механизмом.
Вместо клапанов используются впускные и выпускные каналы.
Высокая тепловая эффективность.
Менее высокая тепловая эффективность.
Низкое потребление масла.
Более высокое потребление масла.
Меньший износ движущихся деталей.
Повышенный износ движущихся деталей.
Устанавливается в автомобили, автобусы, грузовики и т. д.
Используется в мопедах, скутерах, мотоциклах и т. д.
В ней также приведены положительные и отрицательные качества каждого из этих двух типов.
Автор: Рябов Сергей, Орлов Алексей. Наставник: Щербинин Александр Николаевич
Город: Москва
Место учебы: ГБОУ СПО Московский строительный техникум
Самый распространенный тип современного двигателя — двигатель внутреннего сгорания. ДВС устанавливают на автомобилях, танках, самолетах, тракторах, моторных лодках и т.д.
Двигатель внутреннего сгорания (сокращённо ДВС) — это тип двигателя, тепловой машины, в которой химическая энергия топлива (обычно применяется жидкое или газообразное углеводородное топливо), сгорающего в рабочей зоне, преобразуется в механическую энергию. По рабочему циклу различают 2-х и 4-х тактные; по способу приготовления горючей смеси-с внешним (напр., дизели) смесеобразованием; по виду преобразователя энергии-поршневые дурбинные, реактивные и комбинированные.
Главное достоинство двигателя внутреннего сгорания, обеспечившее ему огромную популярность во всех видах транспорта на долгие годы вперед – это автономность работы.
Двигатель способен работать практически в любых условиях в течение очень долго времени. Ресурс современного двигателя без капитального ремонта составляет 150-200 тысяч километров. Высокая энергия топлива обеспечивает расход топлива на уровне
10 литров на 100 км.пройденного пути, что позволяет обходиться без частых дозаправок.В настоящее время усилия ученых и инженеров направлены на создание экологически безопасных, высокоэффективных и надежных двигателей.Совершенствование ДВС связано с проблемой устранения
недостатков характерных для этого типа машинвысокого уровня шума,невозможности непосредственно соединять двигатель с колесамидоксичности отработавших газов, вибрации,значительных потерь теплоты в окружающую среду,потерь на трение в движущихся деталей.
Наш авторский коллектив предлагает новое веяние в двигателестроении. которое связано с существенными конструктивными изменениями в поршневом двигателе внутреннего сгорании.
Конструктивные изменения поршня позволяют за один его ход совершить полный рабочий цикл что дало название нашему двигателю полный цикл за один ход поршня.
Топливная смесь (топливо) подаётся в камеру под давлением, выброс отработавших газов осуществляется с помощью глубокого вакуума, который создается в выпускном тракте. Моменты впуска топливной смеси (топлива) и выпуск отработанных газов контролируются электронной системой.
Перед тем ,как произвести запуск двигателя необходимо включить насосы:
– вакууметрический насос-предназначенный для создания вакуума в выхлопном тракте для освобождения рабочего объема от продуктов сгорания;
– насос избыточного давления-связанный с выпускным трактом. Основное назначение создавать давление воздуха во впускном тракте в пределах 6-20 атмосфер (к Па) в зависимости от вида используемого топлива. После чего включают систему зажигания и систему пуска, за счет проворачивания коленчатого вала происходит воспламенение горючей смеси (карбюратор – от искры, дизель- от сжатия). Открытие впускных и выпускных клапанов происходит электро-магнитным способом. Cигнал для исполнения подают датчики установленные на фланце коленчатого вала в зависимости от нахождения поршня.
Удаление отработанных газов производится вакуумом, с дальнейшей передачей их в распределительный и отчистительный узел, с целью предотвращения попадания вредных выбросов в атмосферу.
Наш «Однотактный двигатель внутреннего сгорания» имеет существенные преимущества перед другими Д.В.С.:
– маленький вес, при большей мощности;
– уменьшенный расход топлива на единицу мощности;
Следует отметить, во всех традиционных двигателях мощность механических потерь примерно 55% расходуется на трение поршней и эти потери сокращены приблизительно до 10 %, так как рабочий цикл совершается за одно движение поршня от одной мертвой точки к другой. Оценка доли индикаторной мощности, затраченной на механические потери, производится по величине механического КПД .который представляет отношение эффективной мощности к индикаторной нашего двигателя. Двигатель наш может иметь КПД=0,98 по сравнению с 0,7-0,87
Литровая мощность, оценивающая использование рабочего объёма является технико-экономическим показателем двигателя может доходить до 100 кВт/л сегодня 15-40 кВт/л.
Теоретически расход топлива на 100 км, 1 литр. За счет рационального использования выделяемого тепла при сгорании горючей смеси, и строгой дозировки топлива при смесеобразовании на различных режимах его работы, а также электронная система газораспределительного механизма позволяет более плотно очищать рабочий объем от продуктов сгорания в предыдущем цикле. Использование инновационного двигателя в автомобилестроении позволит полностью исключить вредные выбросы получаемые от автомобилей .окружающая среда станет намного чище, расход топлива сократится в разы.
Рабочий цикл двигателя внутреннего сгорания (ДВС) – представляет собой ряд процессов, в результате которых производится порция усилия (мощности), воздействующего на коленчатый вал двигателя. Рабочий цикл состоит из:
- заполнения цилиндра топливной смесью;
- ее сжатия;
- воспламенения смеси;
- расширения газов и очистки от них цилиндра.
Такт в ДВС – это движение поршня в одном направлении (вверх или вниз).
За один оборот коленчатого вала совершается два такта. Тот из них, при котором происходит расширение сгоревших газов и совершается полезная работа, называется рабочим ходом поршня.
Двигатели, в которых рабочий цикл совершается за 2 такта (один оборот коленчатого вала), называются двухтактными. Двигатели, в которых рабочий цикл совершается за 4 такта (два оборота коленвала), называются четырехтактным. Двух- и четырехтактные двигатели могут быть как бензиновыми (карбюраторными), так и дизельными. Каковы основные эксплуатационные и конструктивные особенности бензиновых двухтактных и четырехтактных двигателей? Чем отличается двухтактный от четырехтактного? Чтобы лучше понять это, необходимо ознакомиться с принципом их работы.
Принцип работы четырехтактного бензинового двигателя
При впуске поршень опускается из верхней мертвой точки (ВМТ) в нижнюю (НМТ). При этом с помощью кулачков распределительного вала открывается впускной клапан, через который в цилиндр засасывается топливная смесь.
При обратном ходе поршня (из НМТ в ВМТ) происходит сжатие топливной смеси, сопровождающееся ростом ее температуры.
Перед самым концом сжатия между электродами свечи загорается искра, поджигающая топливную смесь, которая, сгорая, образует горючие газы, толкающие поршень вниз. Происходит рабочий ход, при котором совершается полезная работа.
После перехода поршня НМТ открывается выпускной клапан, позволяя двигающемуся вверх поршню вытолкнуть отработавшие газы из цилиндра. Происходит выпуск. В верхней мертвой точке выпускной клапан закрывается, и цикл повторяется снова.
Принцип работы двухтактного бензинового двигателя
При сжатии поршень двигается из нижней мертвой точки в верхнюю. После того как перекроется сначала продувочное окно (2), через которое в цилиндр поступает топливная смесь, а затем выпускное (3), через которое выходят отработавшие газы, начинается сжатие воздушно-бензиновой смеси. Одновременно с этим в кривошипной камере (1) создается разрежение, засасывающее из карбюратора следующую порцию топлива.
При подходе поршня к верхней мертвой точке смесь воспламеняется от искры свечи, и образовавшиеся газы толкают поршень вниз, вращая коленвал и производя полезную работу.
В кривошипной камере при рабочем ходе повышается давление, сжимающее топливную смесь, попавшую туда в предыдущем такте. При достижении верхней поверхности поршня (его уплотнительного кольца) выпускного окна, последнее открывается, выпуская отработавшие газы в глушитель. При дальнейшем движении поршень открывает продувочное окно, и находящаяся под давлением в кривошипной камере топливная смесь поступает в цилиндр, вытесняя остатки отработавших газов (осуществляя продувку) и заполняя надпоршневое пространство. При переходе поршня нижней мертвой точки рабочий цикл повторяется.
Эксплуатационные и конструктивные отличия двухтактных и четырехтактных бензиновых двигателей
В двухтактном двигателе заполнение и очистка цилиндра выполняются одновременно с тактами сжатия и расширения – в то время, когда поршень находится вблизи нижней мертвой точки.
Для этого в стенках цилиндра имеются два отверстия – впускное или продувочное и выпускное, через которые производится впуск топливной смеси и выпуск отработанных газа. Газораспределительный механизм с клапанами у двухтактного двигателя отсутствует, что делает его значительно проще и легче.
Литровая мощность. В отличие от четырехтактного двигателя, в котором один рабочий ход приходится на два оборота коленчатого вала, в двухтактном рабочий ход совершается при каждом обороте коленвала. Это означает, что 2-х тактный двигатель должен иметь (теоретически) вдвое большую литровую мощность (отношение мощности к литражу двигателя), чем 4-х тактный. На практике, однако, превышение составляет всего 1,5-1,8 раза. Это происходит из-за неполного использования хода поршня при расширении, худшего механизма освобождения цилиндра от отработавших газов, траты части мощности на продувку и прочих явлений, связанных с особенностями газообмена 2-х тактных двигателей.
Потребление топлива.
Превосходя четырехтактный двигатель в литровой и удельной мощности, двухтактный двигатель уступает ему в экономичности. Вытеснение отработавших газов осуществляется в нем воздушно-топливной смесью, поступающей в цилиндр из кривошипно-шатунной камеры. При этом часть топливной смеси попадает в выхлопные каналы, удаляясь вместе с отработавшими газами и не производя полезной работы.
Смазка. Двухтактные и четырехтактные двигатели имеют различный принцип смазки двигателя. В 2-х тактных моделях она осуществляется смешиванием в определенных пропорциях (обычно 1:25-1:50) моторного масла с бензином. Воздушно-топливно-масляная смесь, циркулируя в кривошипной и поршневой камерах, смазывает подшипники шатуна и коленчатого вала, а также зеркало цилиндра. При возгорании топливной смеси масло, существующее в виде мельчайших капель, сгорает вместе с бензином. Продукты его сгорания удаляются вместе с отработанными газами.
Применяются два способа смешивания масла с бензином. Простое перемешивание перед заливкой топлива в бак и раздельная подача, при которой топливно-масляная смесь образуется во впускном патрубке, находящемся между карбюратором и цилиндром.
В последнем случае двигатель имеет масляный бачок, трубопровод которого соединен с плунжерным насосом, подающим масло во впускной патрубок ровно в том количестве, которое требуется в зависимости от количества воздушно-бензиновой смеси. Производительность насоса зависит от положения ручки подачи «газа». Чем больше подается топлива, тем больше поступает масла, и наоборот. Раздельная система смазки двухтактных двигателей является более совершенной. При ней отношение масла к бензину при малых нагрузках может достигать 1:200, что приводит к уменьшению дымности, снижению образования нагара и расхода масла. Эта система используется, например, на современных скутерах с двухтактными двигателями.
В четырехтактном двигателе масло не смешивается с бензином, а подается отдельно. Для этого двигатели оснащены классической системой смазки, состоящей из масляного насоса, фильтра, клапанов, трубопроводной магистрали. Роль масляного бачка может выполнять картер двигателя (система смазки с «мокрым» картером) или отдельный бачок (система с «сухим» картером).
При смазке с «мокрым» картером насос 3 всасывает масло из поддона, нагнетает его в выходную полость и далее по каналам подает к подшипникам коленвала, деталям кривошипно-шатунной группы и газораспределительного механизма.
При смазке с «сухим» картером масло заливается в бачок, откуда с помощью насоса подается к трущимся поверхностям. Та часть масла, которая стекает в картер, откачивается дополнительным насосом, возвращающем ее в бачок.
Для очистки масла от продуктов износа деталей двигателя имеется фильтр. При необходимости устанавливается и охлаждающий радиатор, так как в процессе работы температура масла может подниматься до высоких температур.
Поскольку в двухтактных двигателях масло сгорает, а в четырехтактных нет, требования к его свойствам сильно разнятся. Масло, используемое в двухтактных двигателях, должно оставлять минимум нагара в виде золы и сажи, в то время как масло для четырехтактных двигателей должно обеспечивать стабильность характеристик в течение как можно более длительного времени.
Сравнение основных параметров двухтактных и четырехтактных двигателей:
- Литровая мощность. У 2-х тактных двигателей выше в 1,5-1,8 раза, чем у 4-х тактных.
- Удельная мощность (отношение мощности к массе двигателя). Также выше у 2-х тактных.
- Обеспечение подачи топлива и очистки цилиндра. 4-х тактные двигатели оснащены газораспределительным механизмом, который отсутствует у 2-х тактных двигателей.
- Экономичность. Выше у 4-х тактных, расход топлива у которых примерно на 20-30 % ниже, чем у 2-х тактных.
| Двигатель | Количество тактов | Мощность, л.с. | Расход топлива (бензина), кг/час |
| Briggs&Stratton | 4 | 3,5 | 0,9 |
| Minarelli | 2 | 3,5 | 1,5 |
| Tecumzeh | 4 | 3,7 | 0,9 |
| Briggs&Stratton | 4 | 5,0 | 1,0 |
| Tecumzeh | 4 | 5,0 | 1,0 |
| Briggs&Stratton | 4 | 6,0 | 1,1 |
| Lombardini | 4 | 7,0 | 1,6 |
| Minsel | 2 | 7,0 | 2,1 |
- Система смазки.
Масло для 2-х тактных двигателей разводится в бензине или (значительно реже) подается из масляного бака во впускной коллектор и сгорает вместе с топливом в поршневой камере. У 4-х тактных двигателей реализована полноценная система, обеспечивающая качественную смазку двигателя и длительное использование масла. - Экологичность. У 4-х тактных выше. Выхлоп 2-х тактных двигателей обладает большей токсичностью.
- Шумность работы. 4-х тактные двигатели менее шумные.
- Сложность конструкции. 2-х тактные двигатели значительно проще 4-х тактных.
- Ресурс работы. Выше у 4-х тактных из-за более совершенной системы смазки и меньшей частоты вращения коленвала.
- Скорость набора оборотов. 2-х тактные двигатели набирают обороты быстрее.
- Обслуживание. Сложнее у 4-х тактных из-за наличия газораспределительного механизма и более сложной системы смазки.
- Вес. 2-х тактные значительно легче.
- Цена. 2-х тактные дешевле.
Благодаря своей высокой удельной мощности, небольшому весу, простоте обслуживания двухтактные двигатели имеют достаточно широкую область применения.
В отношении некоторой бензотехники вопрос, какой двигатель использовать – двухтактный или четырехтактный – даже не возникает. В бензопилах, например, двухтактный двигатель благодаря своему небольшому весу и высокой удельной мощности находится вне конкуренции по сравнению с четырехтактным. Широко используются 2-х тактные двигатели также в скутерах, мототехнике, авиамоделестроении.
И все же из-за токсичности выхлопа и шумности 2-х тактные двигатели сдают свои позиции перед 4-х тактными. Большая их конкурентоспособность возможна при использовании новых технологических решений. Таких, например, как идея компаний Aprilia и Orbital использовать для продувки двухтактного двигателя чистый воздух. Топливо в их модели подается через форсунку, расположенную в головке двигателя, а масло добавляется в продувочный воздух. Такой двигатель по экономичности даже превосходит четырехтактный, его экологичность также соответствует современным требованиям. Вот только главное достоинство 2-х тактных двигателей – простота их конструкции – несколько страдает от нововведения.
Тульский пенсионер изобрел однотактный двигатель с внешней камерой сгорания
В частности, в однотактном двигателе процесс сгорания топлива происходит во внешней камере. А уже из нее продукты сгорания поступают в цилиндр. Таким образом, за один ход поршней реализуются все четыре такта четырехтактного ДВС: такт всасывания, сжатия, рабочий ход и выброс отработавших продуктов сгорания.Как уверяет А. Рыбаков, однотактный двигатель будет обладать максимальным крутящим моментом на малых и сверхмалых оборотах при вращении коленвала в любом задаваемом направлении. Изобретатель напоминает также, что коэффициент трения зависит не только от материалов самих пар, но и от скорости скольжения: при нулевой – максимален, а с возрастанием – убывает. Такой же зависимости подчиняется и пробуксовка колеса автомобиля на скользком участке дороги. Следовательно, вероятность пробуксовки убывает при уменьшении оборотов колеса. Более того, проект предусматривает охлаждение двигателя с приводом насоса прокачки охлаждающей жидкости энергией выхлопных газов, энергией сжимаемого в полостях поршней воздуха и электроэнергией.
«Эту идею я вынашивал около 40 лет, – рассказал корреспонденту РЖД-Партнера Анатолий Рыбаков, чья работа долгие годы была связана с ракетными двигателями и вооружением. – У однотактного двигателя высокая удельная мощность. Он может работать на любом топливе. А процесс сгорания, или КПД, постоянен почти во всем диапазоне нагрузок на двигатель. В целом за последние 18 лет я получил уже 109 патентов и еще несколько заявок подал на их получение. Примерно на 60% они посвящены именно двигателям, включая не только их разработку, но и усовершенствование уже существующих».
Остается добавить лишь то, что А. Рыбаков уже обратился к гендиректору холдинга «Руспромавто» Александру Юшкевичу с предложением рассмотреть возможность реализации вышеупомянутого изобретения.
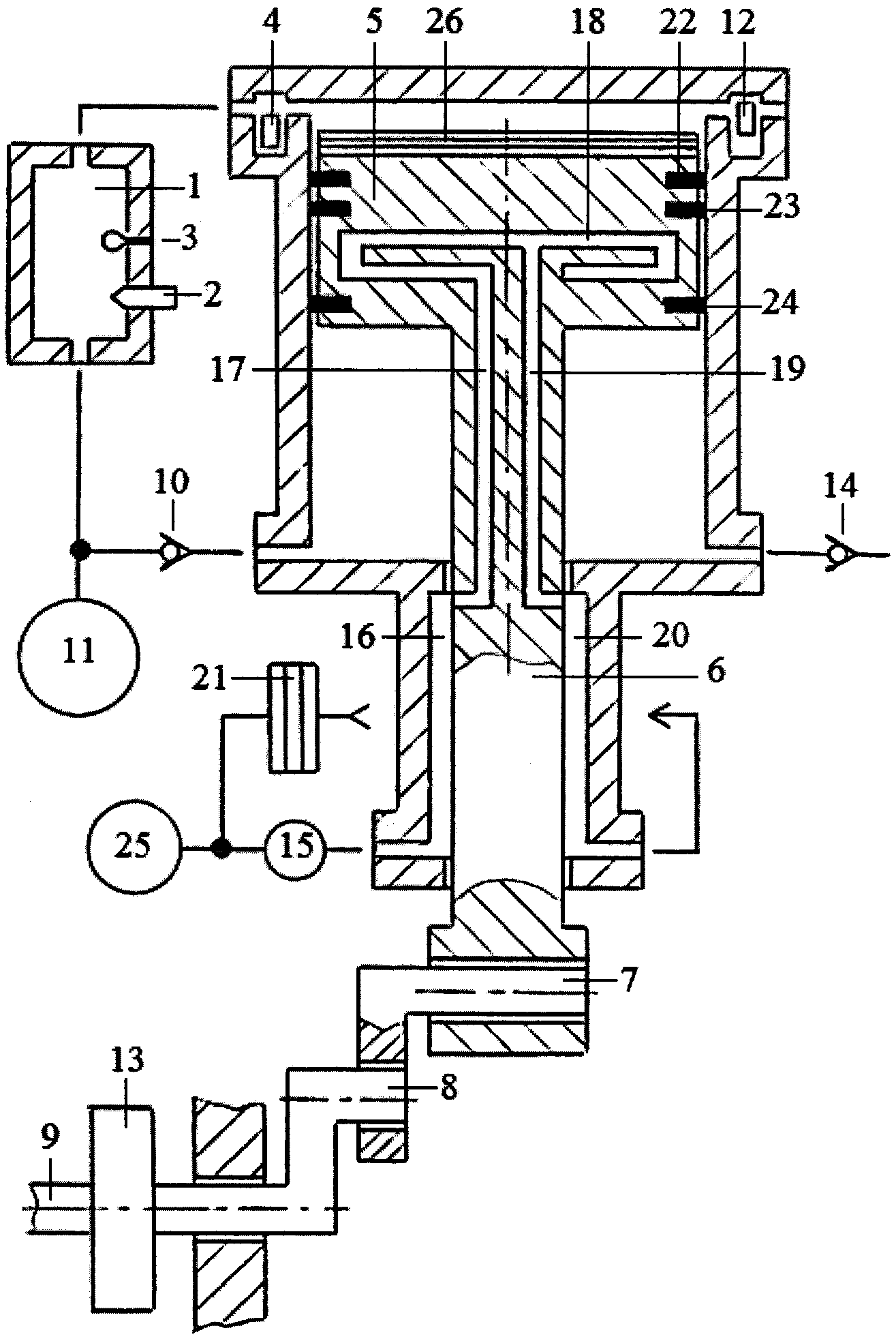
Принципиальная схема однотактного двигателя с внешней камерой сгорания (см. рисунок):
1 – внешняя камера сгорания; 2 – форсунка; 3 – свеча зажигания; 4, 5 – поршень; 6, 11, 19, 29, 30, 35, 37, 38, 43, 44, 47, 48, 50, 51 – канал; 7, 14, 17, 18 – клапан; 8, 9 – шток; 10, 13, 20, 21, 23, 24 – обратный клапан; 12 – клапан продувки; 15 – шатун; 16 – коленвал; 22 – пневмоаккумулятор; 25, 26, 27 – перепускной клапан; 28 – клапан подачи выхлопных газов; 31 – турбина; 32 – насос прокачки охлаждающей жидкости; 33 – вентилятор; 34 – канал трубы охлаждения поршней и штоков; 36 – вентилятор; 39 – полость между цилиндром двигателя и рубашкой цилиндра; 40 – цилиндр; 41 – рубашка цилиндра; 42 – датчик температуры охлаждающей жидкости; 45,46 – термостат; 49 – клапан подачи воздуха; 52 – обратимый электрогенератор-электродвигатель.
Автор: Степан Ратников
Если Вы заметили ошибку, выделите, пожалуйста, необходимый текст и нажмите Ctrl+Enter, чтобы сообщить об этом редактору.
ОДНОТАКТНЫЙ ДВИГАТЕЛЬ С ВНЕШНЕЙ КАМЕРОЙ СГОРАНИЯ
Уважаемые Читатели ИР!
В минувшем году журналу «Изобретатель и рационализатор», в первом номере которого читателей приветствовал А.Эйнштейн, исполнилось 85 лет.
Немногочисленный коллектив Редакции продолжает издавать ИР, читателями которого вы имеете честь быть. Хотя делать это становится с каждым годом все труднее. Уже давно, в начале нового века, Редакции пришлось покинуть родное место жительства на Мясницкой улице. (Ну, в самом деле, это место для банков, а не для какого-то органа изобретателей). Нам помог однако Ю.Маслюков (в то время председатель Комитета ГД ФС РФ по промышленности) перебраться в НИИАА у метро «Калужской».
Несмотря на точное соблюдение Редакцией условий договора и своевременную оплату аренды, и вдохновляющее провозглашение курса на инновации Президентом и Правительством РФ, новый директор в НИИАА сообщил нам о выселении Редакции «в связи с производственной необходимостью». Это при уменьшении численности работающих в НИИАА почти в 8 раз и соответствующем высвобождении площадей и, при том, что занимаемая редакцией площадь не составляла и одну сотую процентов необозримых площадей НИИАА.
Нас приютил МИРЭА, где мы располагаемся последние пять лет. Дважды переехать, что один раз погореть, гласит пословица. Но редакция держится и будет держаться, сколько сможет. А сможет она существовать до тех пор, пока журнал «Изобретатель и рационализатор» читают и выписывают.
Стараясь охватить информацией большее число заинтересованных людей мы обновили сайт журнала, сделав его, на наш взгляд, более информативным. Мы занимаемся оцифровкой изданий прошлых лет, начиная с 1929 года — времени основания журнала.
Выпускаем электронную версию. Но главное — это бумажное издание ИР.
К сожалению, число подписчиков, единственной финансовой основы существования ИР, и организаций, и отдельных лиц уменьшается. А мои многочисленные письма о поддержке журнала к государственным руководителям разного ранга (обоим президентам РФ, премьер-министрам, обоим московским мэрам, обоим губернаторам Московской области, губернатору родной Кубани, руководителям крупнейших российских компаний) результата не дали.
В связи с вышеизложенным Редакция обращается с просьбой к вам, наши читатели: поддержите журнал, разумеется, по возможности. Квитанция, по которой можно перечислить деньги на уставную деятельность, то бишь издание журнала, опубликована ниже.
| Главный редактор, канд. техн. наук | В.Бородин |
Туляк изобрел двигатель. Пока не вечный — 07.09.2016
Пенсионер из Тулы Анатолий Рыбаков придумал однотактный двигатель с внешней камерой сгорания.
По заверению дипломированного инженера по проектированию и эксплуатации ракетных двигателей, его разработка имеет целый ряд существенных отличий от классического «собрата» внутреннего сгорания и может быть использована в любых видах транспорта, особенно – водных, сообщает 7 сентября информационный портал «РЖД-Партнер».
В частности, в однотактном двигателе процесс сгорания топлива происходит во внешней камере, а уже из нее продукты сгорания поступают в цилиндр. Таким образом, за один ход поршней реализуются все четыре такта четырехтактного двигателя внутреннего сгорания: всасывания, сжатия, рабочий ход и выброс отработавших продуктов.
Как уверяет Рыбаков, однотактный двигатель будет обладать максимальным крутящим моментом на малых и сверхмалых оборотах при вращении коленвала в любом задаваемом направлении. Изобретатель напоминает также, что коэффициент трения зависит не только от материалов самих пар, но и от скорости скольжения: при нулевой он максимален, а с возрастанием убывает.
Такой же зависимости подчиняется и пробуксовка колеса автомобиля на скользком участке дороги. Следовательно, вероятность пробуксовки убывает при уменьшении оборотов колеса. Более того, проект предусматривает охлаждение двигателя с приводом насоса прокачки охлаждающей жидкости энергией выхлопных газов, энергией сжимаемого в полостях поршней воздуха и электроэнергией.
«Эту идею я вынашивал около 40 лет, – рассказал Анатолий Рыбаков, чья работа долгие годы была связана с ракетными двигателями и вооружением, – у однотактного двигателя высокая удельная мощность.
Он может работать на любом топливе, а процесс сгорания, или КПД, постоянен почти во всем диапазоне нагрузок. В целом за последние 18 лет я получил уже 109 патентов и еще несколько заявок подал на их получение. Примерно на 60% они посвящены именно двигателям, включая не только их разработку, но и усовершенствование уже существующих».
Тульский пенсионер уже обратился к гендиректору холдинга «Руспромавто» Александру Юшкевичу с предложением рассмотреть возможность реализации изобретения.
Принципиальная схема однотактного двигателя с внешней камерой сгорания:
1 – внешняя камера сгорания; 2 – форсунка; 3 – свеча зажигания; 4, 5 – поршень; 6, 11, 19, 29, 30, 35, 37, 38, 43, 44, 47, 48, 50, 51 – канал; 7, 14, 17, 18 – клапан; 8, 9 – шток; 10, 13, 20, 21, 23, 24 – обратный клапан; 12 – клапан продувки; 15 – шатун; 16 – коленвал; 22 – пневмоаккумулятор; 25, 26, 27 – перепускной клапан; 28 – клапан подачи выхлопных газов; 31 – турбина;
32 – насос прокачки охлаждающей жидкости; 33 – вентилятор; 34 – канал трубы охлаждения поршней и штоков; 36 – вентилятор; 39 – полость между цилиндром двигателя и рубашкой цилиндра; 40 – цилиндр; 41 – рубашка цилиндра; 42 – датчик температуры охлаждающей жидкости; 45,46 – термостат; 49 – клапан подачи воздуха; 52 – обратимый электрогенератор-электродвигатель.
Московский инновационный кластер
Область техники: Изобретение относится к сфере двигателестроения, а именно к области роторных двигателей внутреннего сгорания.
Уровень техники: В настоящее время наиболее широко в качестве стационарных энергоустановок и силовых приводов транспортных средств используются поршневые двигатели внутреннего сгорания (ДВС), газотурбинные двигатели (ГТД) и паровые турбины. Классические поршневые ДВС двухтактного и четырехтактного цикла известны с 60-х и 70-х годов XIX века (С. Балдин, «Двигатели внутреннего горения», Прага, Имка-пресс, 1923 г). Подвижный цилиндрический поршень совершает линейные возвратно-поступательные движения внутри неподвижного цилиндра. Поршень соединен шатуном с коленчатым валом. При горении предварительно сжатой смеси паров топлива и воздуха в герметично замкнутом пространстве между поршнем и цилиндром за счет повышения давления горячих газов осуществляется одновременное с процессом горения линейное рабочее движение поршня, которое кривошипно-шатунным механизмом превращается во вращательное движение коленвала. Поршневые двигатели с объемным расширением рабочей камеры (в которых на сегодняшний момент степень сжатия равна степени расширения) характеризуются недостаточно высокими начальными параметрами давления и температуры рабочих газов в процессе сгорания сильно сжатой рабочей смеси.
Чем сильнее сжимается 1 ВС, тем быстрее и лучше она сгорает. Но сжимать ТВС удается только до определенного предела, после которого появляется взрывоподобное сгорание ТВС, называемое детонацией. При детонации возникают огромные механические нагрузки на детали кривошипно-шатунного механизма и цилиндрово-поршневой группы, приводящие к их механическому разрушению. Плюс к этому получается в 2 раза большая температура рабочих газов, от которой сгорает смазка с трущихся поверхностей деталей, происходит их оплавление, заклинивание или прогар. Ясно, что детонационное сгорание если и возможно, то только в каком-то отдельном, замкнутом до определенного момента объеме, прочность и термостойкость которого позволяет выдержать такие нагрузки и отсутствуют подвижные детали, требующие смазки. Однозначно, поршневой ДВС не может претендовать на определение «эффективный двигатель» по конструктивным признакам. Но он не в состоянии претендовать на это и по показателю параметров рабочего тела как в результате сгорания ТВС, так и на выходе из двигателя, потому что во всех существующих ныне конструкциях двигателей внутреннего сгорания на выхлоп идут газы при температуре от 800 до 1100 С°.
По этой причине тепловой баланс современного поршневого двигателя внутреннего сгорания в среднем варианте конструктивного исполнения получается таким: 30% — тепло, переводимое в полезную работу; 30% — тепло, отводимое во вне через систему охлаждения; 40% — тепло, отводимое во вне с выпуском отработавших газов горения. Т.е. средний термодинамический КПД современных двигателей внутреннего сгорания не превышает 30-35%. И если варианты по снижению температуры выходящих газов периодически появляются, то вариантов по увеличению начального давления рабочего тела нет — мешает детонация.
«При детонационном сгорании сжатой и перегретой ТВС происходят сложные процессы во время которых образуются разные виды чередующегося пламени». (С. Соколик, Сгорание в транспортных поршневых двигателях. Изд. АН СССР, 1951 г, стр 37). Скорость распространения пламени увеличивается с 20-40 до 2000 м/сек при температуре до 4000 гр. С.
Известно, что при высокой (порядка 2000 гр С) температуре можно успешно сжигать даже очень бедную ТВС, даже при сравнительно небольшом ее сжатии и топливе невысокого качества.
«Детонационное горение дает заметно больше энергии тепла и давления рабочих газов, чем обычное медленное горение», www.rotor-motor.ru. «Детонация-двигатель».
По законам термодинамики, тепловой двигатель, чтобы иметь высокий термодинамический КПД, должен наиболее эффективно использовать энергию горения топлива, чтобы получить как можно более высокие начальные параметры рабочего тела (давление и температуру) и низкие конечные такие параметры на выходе из ДВС.
Таким образом получается, что при проектировании теплового двигателя мы должны стремиться к получению в нем мгновенного, взрывного сгорания ТВС для получения наиболее высоких начальных параметров рабочего тела.
Но как, конструктивно, поставить детонацию на службу эффективности ДВС?
Из сказанного выше вытекает ответ. Нужно сжигать ТВС в высокотемпературной, высокопрочной, не имеющей подвижных трущихся частей (не нуждающихся в смазке) и запирающейся на время горения, камере сгорания.
Вариант конструктивного решения этой важнейшей инженерной задачи предлагается впервые.
Ближайшим аналогом, по конструктивным особенностям, предлагаемого в качестве изобретения Роторного Детонационного Двигателя Внутреннего Сгорания, является роторный двигатель Уайдла. Совпадающими существенными признаками между заявляемым изобретением и рассматриваемым ближайшим аналогом, является наличие в их конструкции двух секций с лопаточными роторами, закрепленными на одном общем валу, одна из которых служит только для всасывания, сжатия и подачи ТВС в КС, а другая секция превращает энергию рабочего тела во вращательное движение рабочего вала.
Отличительными существенными признаками является то, что в двигателе Уайдла КС представляет собой канал в стенке между секциями, ограниченный ближайшими лопатками секций, а в заявляемом Роторном Детонационном Двигателе Внутреннего Сгорания стенка между секциями выполнена в виде еще одной неподвижной секции, в которой выполняется прочная, выдерживающая механические и температурные нагрузки взрывного сгорания ТВС, со стенками или покрытием этих стенок, материалом, выдерживающим длительно температуру до 4000 гр С, камера сгорания, которая соединена каналами с боковыми секциями, а каналы имеют возможность перекрываться клапанами впуска и выпуска по принципу действия лепестковых, т.
е. под действием разности давлений (или управляемых). Кроме них в КС должен быть еще один управляемый клапан, который служит для стравливания избыточного давления рабочего тела из КС в атмосферу непосредственно перед впуском свежей порции ТВС в КС.
Такая отдельная, прочная, высокотемпературная КС необходима, по теории теплового двигателя, для получения максимально высоких начальных параметров рабочего тела (давления и температуры газов горения), что ведет к КПД, стремящемуся к максимальному значению из-за максимально высокого значения давления рабочего тела. Такая КС приводит к получению не только существенно увеличенного давления рабочего тела, к чему мы стремимся в первую очередь, но при этом получаем и сверхвысокую температуру рабочего тела, которая будет помехой для длительной и безаварийной работы ДВС.
Для безаварийной работы двигателя из-за высокой температуры, а также для получения еще большего КПД, в таком Роторном Детонационном Двигателе Внутреннего Сгорания есть возможность и необходимость применения охлаждения уже полностью сгоревшей рабочей смеси в КС и сильно перегретого рабочего тела, впрыском воды в рабочую секцию перед выстрелом очередной порции рабочего тела по принципу, описанному в Патенте на изобретение RU 2491431 «Способ работы роторного двигателя внутреннего сгорания».
Таким образом, применяя в Роторном Детонационном Двигателе Внутреннего Сгорания детонационную КС, охлаждение водой рабочего тела и поверхностей деталей рабочей секции с целью перевода внутренней энергии рабочего тела в потенциальную энергию давления водяного пара, при температуре парогазовой среды на выходе из двигателя стремящейся к температуре окружающей среды, реально получить КПД, стремящийся к 100%.
Сущность изобретения.
Задачей изобретения, которая реализована в этой конструкции, является создание высокоэффективной конструкции роторного двигателя внутреннего сгорания, с КПД более 50%, в котором появляется возможность просто, с минимальными затратами и с предельно малым усложнением конструкции, встроить в технологический цикл двигателя отдельную, детонационную, высокотемпературную, запираемую на время горения ТВС камеру сгорания, повышая начальные параметры рабочего тела для более эффективной работы теплового ДВС.
Особенность изобретения — именно возможность изготовления и встраивания в конструкцию роторного двигателя отдельной, запираемой, высокотемпературной КС любых размеров и формы, из любого, доступного для этих параметров рабочего тела, материала или материала покрытия стенок для полного и эффективного сжигания поступающего топлива.
Техническим результатом применения такого инженерного решения является максимальное упрощение конструкции всего ДВС, технологии изготовления КС, в которой возможно эффективное сжигание очень бедной ТВС с получением максимально высоких параметров рабочего тела и КПД Роторного Детонационного Двигателя Внутреннего Сгорания, повышения удельной мощности, экономичности и экологичности ДВС. При этом, впервые в рабочий цикл ДВС удается включить процесс детонационного сжигания ТВС, который всегда в истории двигателестроения был бичом ДВС, его бедой, от которой старались избавиться всеми способами. Предлагаемое техническое решение позволит извлечь в разы большую энергию из скрытой в топливе энергии химических связей, сведет к нулю выброс несгоревших вредных веществ.
Таким образом, конструкция Роторного Детонационного Двигателя Внутреннего Сгорания, состоящего из трех секций, в промежуточной секции которого располагается камера сгорания, запираемая на время горения ТВС клапанами, изготовленная из материала, выдерживающего механические нагрузки и высокую температуру, возникающие при детонационном сгорании ТВС, позволяет получить значительное увеличение начальных параметров рабочего тела (давления рабочих газов).
Для достижения еще большего эффекта работы теплового двигателя и для безаварийной работы ДВС необходимо и возможно применить охлаждение рабочей секции изнутри впрыскиванием необходимого количества воды, скажем, на одну из лопаток рабочей секции для получения паровой фазы рабочего цикла и внутреннего охлаждения рабочей секции двигателя (паровая фаза), тогда как на другую лопатку будут воздействовать газы горения. Т.е. на один оборот рабочего вала такого ДВС будет 1 такт в 180 градусов от воздействия сгоревшего топлива и 1 такт 180 градусов паровой фазы от испарения воды от горячих стенок рабочей секции.
Есть возможность использовать в этом ДВС другой вариант подачи воды в рабочую секцию описанный в изобретения RU 2491431 «Способ работы роторного двигателя внутреннего сгорания», т.е. подача воды в рабочую секцию до момента входа в нее очередной порции раскаленного рабочего тела под большим давлением из КС, но уже под каждую из двух лопаток рабочей секции или 2 раза за 1 оборот рабочего вала.
В. СВЕДЕНИЯ, ПОДТВЕРЖДАЮЩИЕ ВОЗМОЖНОСТЬ ОСУЩЕСТВЛЕНИЯ ИЗОБРЕТЕНИЯ
Реализация, заявленного изобретением, конструкции Роторного Детонационного Двигателя Внутреннего Сгорания, возможна к осуществлению через применение известных и новых материалов и технологий их обработки для возможности изготовления КС, в которой возможно использовать детонационное сгорание ТВС.
Принцип работы и сама работа крайних секций этого Д ВС известна в механике достаточно давно и успешно применяется в пневмомашинах, например пневматический инструмент, компрессоры.
Реализация практического исполнения предлагаемой встраиваемой в конструкцию роторного двигателя КС, возможна на условиях применения известных на сегодняшний день технологиях и современных материалов, например керамики.
На прилагаемых к данному разделу патентной заявки чертежах представлены продольный разрез (Фиг. 1) и три сечения двигателя (Фиг. 2) по трем его секциям (входной, камеры сгорания и рабочей) с элементами: рабочим валом (элемент 1), насаженными на него роторами входной (элемент 2) и рабочей (элемент 12) секций, с установленными в роторах лопатками, соответственно, входной (элемент 14) и рабочей (элемент 11) секций.
Корпуса секций входной (элемент 15), рабочей (элемент 13) и КС (элемент 16) разделены между собой стенками (элемент 3 и 9). В корпусе камеры сгорания выполнена непосредственно сама КС (элемент 5), которая имеет 3 клапана: впускной (элемент 4), выпускной (элемент 10). стравливающий (элемент 8) и свеча зажигания (элемент 7). На рабочем валу имеется кулачок (элемент 6), управляющий стравливающим клапаном. Впуск ТВС во входную секцию через впускное отверстие (элемент 17), а выпуск отработавших газов и пара из рабочей секции через выпускные отверстия (элементы 18 и 19). Вода в рабочую секцию подается через форсунку (элемент 20).
В такой конструкции двигателя, заявляемого изобретением, Роторный Детонационный Двигатель Внутреннего Сгорания, рабочий процесс может протекать по двум вариантам, следующим образом.
Работа двигателя по первому варианту: на 1 полный оборот рабочего вала — 1 такт 180 градусов поворота рабочего вала — сжигание ТВС и 1 такт 180 градусов поворота рабочего вала — паровой фазы.
При работе двигателя поворачивается рабочий вал вместе с роторами секций и находящимися в них лопатками. Лопатка входной секции начинает сжимать ТВС, всасываемую через впускное отверстие. Ее давление повышается, открывается впускной клапан и ТВС загоняется в КС, где происходит ее воспламенение разрядом свечи зажигания. КС, в этот момент заперта всеми тремя клапанами, а ее температура порядка 2000 гр. С, поэтому смесь сгорает взрывоподобно. Давление в КС резко поднимается, впускной клапан закрывается и открывается выпускной клапан. Рабочие газы выстреливаются в рабочую секцию и, через лопатку рабочей секции, приводят во вращение ротор рабочей секции с рабочим валом. На подходе к КС второй лопатки, в КС кулачком на рабочем валу открывается стравливающий клапан и избыточное давление в рабочей секции закрывает выпускной клапан, остаточное давление из КС стравливается в атмосферу, а ТВС со второй лопатки входной секции загоняется в КС. В это самое время в рабочей секции эту верхнюю точку проходит вторая лопатка и сюда впрыскивается порция воды через форсунку, которая, испаряясь от нагретых деталей рабочей секции увеличивает давление в рабочей секции, закрывается выпускной клапан КС, давление пара приводит во вращение ротор рабочей секции и охлаждает детали рабочей секции.
Отработавшие газы и пар из рабочей секции выбрасываются в атмосферу через выходное отверстие, а при дальнейшем движении лопатки, через второе выходное отверстие.
Работа двигателя по второму варианту: на 1 оборот рабочего вала два такта сжигания ТВС в КС по 180 градусов поворота рабочего вала. С использованием изобретения RU 2491431 «Способ работы роторного двигателя внутреннего сгорания», наиболее предпочтительна.
При работе двигателя поворачивается рабочий вал вместе с роторами секций и находящимися в них лопатками. Лопатка входной секции начинает сжимать ТВС, всасываемую через впускное отверстие. Ее давление повышается и под его действием открывается впускной клапан и ТВС загоняется в КС, где происходит ее воспламенение разрядом свечи зажигания. КС, в этот момент заперта всеми тремя клапанами, а ее температура порядка 2000 гр. С, поэтому смесь сгорает взрывоподобно. В этот момент в рабочей секции происходит впрыск порции воды в рабочую секцию через форсунку, за рабочую лопатку, где давление невелико или есть разрежение.
В КС поджигается ТВС и давление в КС резко поднимается, впускной клапан закрывается и открывается выпускной клапан. Рабочие газы выстреливаются в рабочую секцию и приводят во вращение ротор рабочей секции с рабочим валом. На подходе второй лопатки входной секции к КС открывается стравливающий клапан, и избыточное давление в рабочей секции закрывает выпускной клапан, а остаточное давление из КС стравливается в атмосферу, ТВС со второй лопатки загоняется в освободившуюся КС, а стравливающий «лапан закрывается. В этот момент в рабочую секцию поступает очередная порция воды, в КС поджигается ТВС, поступившая в КС со второй лопатки входной секции и процесс повторяется, т.е. в рабочую секцию поступает давление из КС, испаряется поступившая вода, еще больше увеличивается давление парогазовой смеси и вращает рабочий вал. Отработавшие газы и пар из рабочей секции выбрасываются в атмосферу через выходные отверстия.
Таким образом, отдельная «горячая» КС способствует быстрому и полному сгоранию ТВС, а роторная конструкция данного ДВС приводит к его конструктивному упрощению, позволяет ввести в рабочий цикл паровую фазу, увеличить максимальные обороты и мощность двигателя, улучшить экономичность и экологичность.
Кроме этого, такой ДВС будет иметь высокий крутящий момент из-за относительного большого плеча действия силы давления рабочего тела, при малых габаритах и большой диапазон рабочих оборотов за счет уменьшения оборотов холостого хода и увеличения максимально допустимых оборотов..
Главная особенность изобретения — конструктивные особенности и расположение отдельной, запирающейся на время горения рабочей смеси, не имеющей сопряженных вращающихся деталей, камеры сгорания в отдельной секции, в которой ее можно выполнить из любого материала, любой формы для обеспечения возможности детонационного сгорания сильно обедненной ТВС.
Как смешать масло с бензином для двухтактного двигателя
Особенность работы двухтактных двигателей в том, что топливо заправляется в бак вместе с маслом. Каждая заправка перед эксплуатацией техники требует приготовления топливной смеси с соблюдением пропорций. Как сделать все правильно? Из нашей статьи вы узнаете, как разбавить бензин для бензопилы, триммера и другого садового инструмента.
Содержание
- Что вам понадобится.
- Инструкция по приготовлению топливной смеси.
- Видео по теме.
- Полезные статьи.
1. Что вам понадобится
2. Инструкция по приготовлению топливной смеси
Покупка бензина
Для работы садовой техники рекомендуется покупать неэтилированный бензин. Иначе есть риск выхода из строя двигателя. Производители советуют топливо с октановым числом не ниже АИ-90, лучше АИ-92 или АИ-95. Индивидуальные рекомендации для своего инструмента смотрите в инструкции. На заправочной станции залейте необходимое количество топлива в канистру. Желательно взять металлическую: в такой емкости не возникает статического электричества от трения, что повышает безопасность использования.
Выбор масла
Покупайте фирменные масла для двухтактных двигателей, желательно класса API-TB или API-TC. Рекомендуемые марки производитель должен указывать в инструкции к инструменту.
Также учитывайте их состав. Минеральные масла подходят для использования в теплую погоду. Синтетические лучше, они менее вязкие и могут использоваться даже в мороз. Полусинтетические – это минеральные с улучшенными качествами, универсальные для любого сезона. Температурный предел эксплуатации смотрите на упаковке. Еще обратите внимание на объем. Важна не пропорция бензина и масла для бензопилы, а то, какое количество топливной смеси вам понадобится для одной заправки и как часто вы будете работать инструментом. Если в вашем арсенале помимо пилы еще триммер или бензоножницы и вы несколько раз в неделю используете тот или иной инструмент, есть смысл купить большую канистру масла объемом в 3 – 5 л. Для нескольких покосов за дачный сезон достаточно взять бутылку на 1 л.
Смешивание масла с бензином
В начале работы с инструментом всегда возникает вопрос, сколько масла добавлять в бензин для бензопилы или триммера. Важно помнить, что для двухтактных двигателей соотношение составляет 1:50, т.
е. на 5 л топлива приходится 100 мл масла. Почему важно соблюдать пропорции? Излишки масла способствуют появлению нагара на поршнях и свечах, а его недостаток ухудшает смазывающие свойства топливной смеси, что ведет к образованию задиров на поршневой группе и повышает риск поломки двигателя.
Легче всего соблюдать пропорции бензина и масла для бензопилы, используя мерные емкости. На них есть шкала с отметками, по которым легко ориентироваться. Прежде чем заливать бензин и масло, убедитесь, что емкость чистая. Избегайте попадания внутрь воды и грязи – это может сказаться на качестве топливной смеси. Налейте сначала бензин до необходимой отметки, затем долейте масла – также до нужной отметки. Чтобы смешать их, наклоните несколько раз емкость. Жидкости быстро смешаются, и состав приобретет однородный цвет, например, зеленый или красный (в зависимости от состава масла).
Важно знать! Ни в коем случае не используйте пластиковые бутылки из-под напитков для хранения и смешивания топливной смеси.
Бензин разъедает пластик. И даже если стенки бутылки на вид целы, вредные компоненты попадут в топливную смесь, а вместе с ней в двигатель. Это очень вредно для карбюратора.
Рекомендуется работать в перчатках, чтобы защитить руки от попадания бензина и масла. Также не забывайте об элементарных правилах пожарной безопасности. Смешивайте жидкости на улице, чтобы пары бензина не скапливались в помещении. Не курите во время работ и исключайте другие факторы, которые могут вызвать воспламенение ГСМ.
Заправка техники
Приготовленную топливную смесь залейте в топливный бак и плотно закройте крышку. Если вы сделали больше смеси, чем сможете израсходовать за один раз, слейте ее в отдельную канистру для хранения либо оставьте в емкости для смешивания. Главное – плотно закройте крышку. Готовую смесь можно хранить в течение двух недель и использовать для заправки без риска для двигателя. Единственное условие – не оставляйте ее в топливном баке. Если инструмент не будет использоваться длительное время – израсходуйте остатки полностью или слейте.
Теперь вы знаете, как разбавить бензин для бензопилы, чтобы не навредить двигателю. Попробуйте сделать это самостоятельно. После того как вы несколько раз приготовите топливную смесь, будет понятно, какое количество компонентов потребуется, чтобы не оставалось лишней смеси. Купить все необходимое вы можете в нашем интернет-магазине. С фирменными маслами ваш инструмент прослужит долго.
3. Видео по теме
4. Полезные статьи
Правила эксплуатации пилы с двухтактным двигателем
Чтоб не барахлил мотор. Выбираем моторное масло с умом!
Авторская статья «Рождение «колеса с мотором»» на сайте инженерной-технологической компании Механика
Знаете ли Вы, чем знаменательно 10 ноября? В этот день 126 лет назад жители немецкого городка Бад-Каштатт в пригороде Штутгарта стали свидетелями необычного зрелища.
С невероятной по тем временам скоростью в 12 км/ч и сильным грохотом по набережной промчался непонятной конструкции агрегат с деревянными колесами и двигателем внутреннего сгорания под сиденьем. Этот агрегат, проехавший по Бад-Каштатту, был первым в мире мотоциклом.
Сконструировал его Адольф Даймлер, сын Готлиба Даймлера, которому наряду с Карлом Бенцем принадлежит авторство первых автомобилей, получивших реальное применение. Кстати сказать, первый мотоцикл был четырехколесным. Объяснялось это просто: Адольф Даймлер не умел ездить на велосипеде и, следовательно, на мотоцикле. А после поездки на изобретенном байке, который был без амортизаторов, он и вовсе заявил, что больше не сядет на эту «костедробилку».
Однако некоторые специалисты ставят под сомнение первенство Даймлера в изобретение мотоцикла. Они называют родоначальником мотоциклов Сильвестра Ропера, в 1868-1869 годы установившего на велосипед паровой двигатель.
Но все-таки «днем рождения» мотоцикла принято считать 10 ноября 1885 года.
Увидеть байк Даймлера можно в музее «Мерседеса» в Штутгарте. Хоть этот мотоцикл и не стал широко использоваться в жизни, все же его можно назвать экспериментальным прототипом будущих «Мерседесов».
Позже Готлиб Даймлер в компании с Вильхельмом Майбахом нашли другое применение своему изобретательскому пылу – они поставили однотактный двигатель внутреннего сгорания мощностью 1,1 л.с. на лодку. Так появился первый катер.
Пионерами в серийном производстве мотоциклов стали уже не Даймлер и Майбах, а Хайнрих Хильдебранд, издатель журнала «Велосипедный юмор» да и просто страстный поклонник езды на велосипеде, и его приятель инженер Алоис Вольфмюллер.
Хильдебранд спонсировал производство, а Вольфмюллер вместе со своим другом Хансом Гайзенхофом установили на велосипед двухтактный бензиновый мотор и привод управления. В 1894 году компания запатентовала свое изобретение под названием «Motorrad» (колесо с мотором), в переводе с немецкого motorrad и есть мотоцикл.
Летом этого же года в Мюнхене состоялась презентация первых серийных мотоциклов. Изобретение поразило собравшуюся публику: мощный двигатель в 2,5 л.с. позволил разогнаться байку до 45 км/ч.
После презентации фабрика «Хильдебранд и Вольфмюллер» получила заказы на сумасшедшую по тем временам сумму в 2 миллиона марок. Вскоре мотоциклы фабрики завоевали популярность и в соседней с Германией Франции и стали выпускаться там по лицензии.
Однако первые байки были довольно опасны – многие обладатели «диковинной» техники получали ожоги из-за непродуманной системы зажигания и требовали свои деньги назад. Из-за этого стоимость производства «колес с мотором» очень сильно возросла, и в 1897 году серийный выпуск мотоциклов пришлось приостановить.
Но, тем не менее, стремление человечества к быстрой езде не пропало. Со временем стали появляться новые фирмы и фабрики по производству этого чуда техники – индустрия стала развиваться.
И сегодня по дорогам всех стран на мощнейших мотоциклах всех видов разъезжают байкеры — страстные поклонники этого вида транспорта.
Термодинамическое и динамическое моделирование одноцилиндрового четырехтактного дизельного двигателя
Основные моменты
- •
Была разработана динамическая и термодинамическая модель двигателя внутреннего сгорания.
- •
Тепло, отдаваемое рабочему телу, моделировалось с помощью функции Гаусса.
- •
Движение шатуна моделировалось 2 уравнениями поступательного и 1 углового движения.
- •
Оптимизированы масса противовеса и его радиальное расстояние.
- •
Исследованы колебания частоты вращения коленчатого вала.
Реферат
В данном исследовании было проведено сопряженное термодинамическое и динамическое моделирование одноцилиндрового четырехтактного дизельного двигателя. Давление газа в баллоне рассчитывалось с использованием первого закона термодинамики и общего уравнения состояния идеальных газов. Изменение теплоты, отдаваемой рабочему телу в процессе нагрева термодинамического цикла, моделировалось функцией Гаусса.
Динамическая модель двигателя состоит из уравнений движения поршня, шатуна и коленчатого вала. Движение шатуна моделировалось 2 уравнениями поступательного и 1 углового движения. При выводе уравнений движения использовался метод Ньютона. Уравнения движения включают гидродинамическое трение и трение неровностей, а также силы газа. Путем подготовки профиля скорости тепловыделения, согласующегося с приведенными в литературе, были исследованы тепловой КПД, детонация, вибрация, крутящий момент и характеристики выбросов двигателя.Оптимизированы масса противовеса и его радиальное расстояние. При полной нагрузке, если период тепловыделения начинается вскоре после того, как поршень прошел верхнюю мертвую точку, скорость повышения давления становится критической с точки зрения детонации, однако некоторое замедление периода тепловыделения позволяет избежать детонации без вызывая значительную потерю теплового КПД. Если дросселирование составляет более 70%, температура дымовых газов достаточно высока для образования NOx.
При полной нагрузке вибрационный крутящий момент, действующий на коленчатый вал, был определен примерно в 17 раз больше крутящего момента двигателя.
Ключевые слова
Четырехтактный дизельный двигатель
Тепловыделение
Термодинамическое моделирование
Динамическое моделирование
Колебания скорости
Рекомендуемые статьи Цитирующие статьи (0)
Просмотр аннотацииАвторские права © 2015 Опубликовано Elsevier Inc.
Рекомендуемые статьи
Ссылки на статьи
Одноцилиндровый двигатель | Трактор и строительный завод Wiki
Одноцилиндровый двигатель — это самая простая конфигурация поршневого двигателя внутреннего сгорания.Его часто можно увидеть на мотоциклах, авто-рикшах, мотороллерах, мопедах, мотоциклах для бездорожья, картингах, радиоуправляемых моделях, а также в портативных инструментах и садовой технике. Его использовали в автомобилях и тракторах.
Одноцилиндровый мотоциклетный двигатель BMW R27
Одноцилиндровые двигатели просты и компактны и часто обеспечивают максимально возможную мощность в заданном диапазоне.
Охлаждение проще, чем при использовании нескольких цилиндров, что потенциально снижает вес, особенно если можно использовать воздушное охлаждение.
Одноцилиндровые двигатели требуют большего эффекта маховика, чем многоцилиндровые, а вращающаяся масса относительно велика, что ограничивает ускорение и резкие изменения скорости. В базовом исполнении они подвержены вибрации, хотя в некоторых случаях это можно контролировать с помощью балансирных валов.
Одноцилиндровые двигатели просты и экономичны по конструкции. Создаваемая ими вибрация приемлема для многих приложений, но менее приемлема для других.Уравновешивающие валы и противовесы могут быть установлены, но такие сложности, как правило, сводят на нет перечисленные выше преимущества.
Компоненты, такие как коленчатый вал одноцилиндрового двигателя, должны быть почти такими же прочными, как и в многоцилиндровом двигателе с той же мощностью на цилиндр, а это означает, что некоторые детали фактически в четыре раза тяжелее, чем они должны быть в целом.
объем двигателя. Одноцилиндровый двигатель почти неизбежно будет иметь более низкое соотношение мощности к весу, чем многоцилиндровый двигатель аналогичной технологии.Это может быть недостатком в мобильных операциях, хотя не имеет большого значения для других и большинства стационарных приложений.
Мотоцикл Horex «Regina» с одноцилиндровым четырехтактным двигателем
Ранние мотоциклы, автомобили, тракторы и другие машины, такие как судовые двигатели, как правило, были одноцилиндровыми. Конфигурация по-прежнему широко используется в автомобильных рикшах, мотороллерах, мопедах, мотоциклах для бездорожья, картингах, радиоуправляемых моделях и почти исключительно используется в переносных инструментах, таких как бензопилы и стриммеры, а также в садовой технике, такой как газонокосилки.
Одноцилиндровая конструкция была распространена в ранних паровых двигателях до того, как они перешли на двухцилиндровую конструкцию, чтобы получить больше мощности от пара, используя его дважды с цилиндрами высокого и низкого давления, соединенными вместе.
Одноцилиндровый двигатель был популярен в начале 1900-х годов для стационарных двигателей, чтобы приводить в действие статическое оборудование, прежде чем электродвигатель пришел на смену после того, как электросеть достигла сельских районов. Ранние тракторы часто также основывались на одноцилиндровых двигателях, поскольку они были более простыми и содержали меньше деталей, чем двигатель многоцилиндровой конструкции.Конструкция с поршнями диаметром до 12 дюймов (300 мм) и объемом двигателя в несколько литров не была редкостью. Делает такие тракторы John Deere, Lanz и Marshall, построенные в 1950-х годах, с одноцилиндровым двигателем.
Ранние одноцилиндровые двигатели часто были полудизельными (масляными двигателями), в которых к камере сгорания подводилось тепло для достижения воспламенения, поскольку сжатия было недостаточно, чтобы вызвать воспламенение, как это используется в «полном» дизеле. Многие одноцилиндровые двигатели, созданные Lister (или их копии), до сих пор используются в отдаленных частях мира для привода насосов и генераторов.
Одноцилиндровые двигатели большего размера использовались на насосных станциях и судах. они имели конструкцию с медленным поворотом, которая уводила скорее от высокоскоростных многоцилиндровых двигателей. Двигатели более поздних судов часто состоят из нескольких одноцилиндровых агрегатов, соединенных последовательно болтами. (часто они все еще могут работать с одним или несколькими вышедшими из строя цилиндрами)
Самый продаваемый автомобиль в мире, Honda Super Cub, имеет очень экономичный одноцилиндровый двигатель объемом 49 куб. См и 17-дюймовые колеса большого диаметра (более плавно катится по препятствиям). [1]
Некоторые мотоциклы с мощными одноцилиндровыми двигателями доступны сегодня. Существуют спортивные мотоциклы, такие как KTM 690 Duke R [2] [3] [4] , который имеет одноцилиндровый двигатель мощностью 70-690 куб. См и разгоняется до 125 миль в час (200 км / ч) при снаряженной массе всего 150 кг. , мотоциклы двойного назначения, такие как BMW G650GS [5] , а также классические модели, такие как Royal-Enfield 500 Bullet с длинноходным одноцилиндровым двигателем.
[6]
Почти все авто рикши имеют очень экономичные одноцилиндровые двигатели.Типичный пробег для авто рикши индийского производства составляет около 35 километров на литр бензина (около 2,9 л на 100 км, или 82 мили на галлон [США (влажные измерения), 100 миль на галлон в британских единицах (Великобритания, Канада)] [7]
Off-road [править | править источник]
Улица[править | править источник]
Корзина [редактировать | править источник]
Известные продукты с одноцилиндровыми двигателями [править | править источник]
Ранний одноцилиндровый трактор Ричарда Хорнсби
№2671 .: Сколько цилиндров?
Сколько сегодня цилиндров? Инженерный колледж Хьюстонского университета представляет эту серию о машинах, которые делают нашу цивилизацию бегут, и люди, чья изобретательность создала их.
Итак, сколько цилиндров должно быть в двигателе автомобиля?
Большинство наших автомобилей имеют либо четыре цилиндра подряд, либо цилиндры в одном ряду.
V-образное расположение — по два или по три с каждой стороны.Итак, к чему все это воображение?
Почему не один большой цилиндр?
Что ж, представьте себе поршень, который движется вперед и назад в цилиндре, делая коленчатый вал проворачивается. Он кратковременно приводит вал в движение каждые два оборота. Наши автомобильные двигатели работают четырехтактные циклы. Возгорание происходит и поршень толкает вниз. Затем он очищает выхлоп, когда он возвращается вверх. Далее это втягивает новую смесь воздуха и бензина по пути вниз.Наконец, это поднимается, сжимая эту смесь. Затем еще одно зажигание, и цикл повторяется.
Одноцилиндровый двигатель набирает обороты на первом такте; затем он замедляется во время оставшиеся два оборота четырехтактного цикла. Это вызвало бы такой двигатель трясти и трясет.
Итак, нам нужен большой маховик, чтобы он двигался между зажиганиями. С более
цилиндров и поршней, мы можем прикрепить шатун каждого поршня к разному
угловое расположение на коленчатом валу — тогда рассчитываем взрывы так, чтобы каждый
один запускает вращение во время двух оборотов.
И маховик может
быть намного меньше.
Карл Бенц использовал одноцилиндровый двигатель в своем первом автомобиле 1885 года. Первый Двигатель модели Т имел четыре цилиндра в ряд. Некоторые роскошные автомобили 1920-х годов имел рядные двигатели с восемью цилиндрами. Двигатели с Было использовано 12 или более цилиндров подряд, но в основном в больших морских и стационарные двигатели.
Конечно, плавный ход — это только одна цель.Чем больше цилиндров, тем меньше маховик вес, но они также означают более высокие затраты на производство и содержание. Тогда есть компактность. Прямая восьмерка Duesenberg была фаворитом богатых кинозвезд 20-х годов. Но у него была 12-футовая колесная база. Представлять себе параллельная парковка этого зверя.
Ответом был двигатель V-8 — два ряда по четыре, образующие V. Эвен Карл Бенц
экспериментировал с двигателем V-2 после того, как построил свой одноцилиндровый двигатель.V-образное расположение может даже позволить двум цилиндрам приводить в движение общий шатун кривошипа, толкая
это в разных угловых положениях.
И здесь сложность увеличивается: Инженеры
создали всевозможные умные конструкции коленчатого вала для использования с цилиндрами в
все виды позиций — V-4, V-6, Flat-4, Flat-6.
Самолеты накладывали разные конструктивные ограничения. Встроенный движок предлагает мало лобовое сопротивление. Братья Райт использовали рядный четырехцилиндровый двигатель, но с хорошей тяжелый маховик.Тогда первые строители перешли к двигателям с девятью цилиндрами, излучающим от центрального узла. Поршни вращались вокруг вала и не нуждались в маховике. ни системы охлаждения.
Многие новые технологии сводятся к одной лучшей форме. Но некоторые находят более одного хороший вариант, тогда продолжайте рыскать среди конкурентов. Просто подумайте о ПК vs. Mac’s, классическая музыка против музыки кантри — только подумайте о цилиндрах в их кажущейся бесконечные договоренности.
Я Джон Линхард из Хьюстонского университета,
где нас интересуют изобретательные умы
работай.
Смотрите записи в Википедии по всем соответствующим темам. Искать такие слова, как автомобильные двигатели, 4-цилиндровые, 6-цилиндровые, 8-цилиндровые, 4-тактные двигатели и т. д. Google будет также отправлю вас на множество простых и понятных сайтов, как этот.
Все фото Й. Линхард. Двигатели Toyota любезно предоставлены Майком Калвертом Toyota, Хьюстон, Техас.
TFCFL 49cc 2-тактный двигатель Одноцилиндровый Pull Start Mini Pocket Детали Super Dirt Pit: Automotive
В настоящее время недоступен.
Мы не знаем, когда и появится ли этот товар в наличии.
- Убедитесь, что это подходит введя номер вашей модели.
- 【НОВЫЙ БРЕНД】 100% новый бренд.
- 【ВЫСОКОЕ КАЧЕСТВО】 Качественная замена двигателя.
- 【В СБОРЕ】 Полностью собранный 2-тактный двигатель 49CC.
- 【47CC / 49CC】 Подходит для: карманных велосипедов 47cc / 49cc, газовых скутеров, мини-чопперов.

- 【ПРИМЕНЕНИЕ】 Подходит для большинства газовых самокатов, карманных велосипедов и мини-чопперов с электрическим запуском.
A Метод турбонаддува одноцилиндровых четырехтактных двигателей на JSTOR
Турбонаддув может обеспечить недорогое средство увеличения выходной мощности и экономии топлива двигателя внутреннего сгорания.В настоящее время турбонаддув широко используется в многоцилиндровых двигателях, но из-за непостоянного характера потока всасываемого воздуха он обычно не используется в одноцилиндровых двигателях.
В этой статье мы предлагаем новый метод турбонаддува одноцилиндровых четырехтактных двигателей. Наш метод добавляет воздушный конденсатор — дополнительный объем последовательно с впускным коллектором, между компрессором турбонагнетателя и впуском двигателя — для буферизации выходной мощности компрессора турбонагнетателя и подачи сжатого воздуха во время такта впуска.Мы проанализировали теоретическую осуществимость турбонаддува на основе воздушных конденсаторов для одноцилиндрового двигателя, уделяя особое внимание времени заполнения, оптимальному объему, увеличению плотности и тепловым эффектам из-за адиабатического сжатия всасываемого воздуха. Наша вычислительная модель для воздушного потока через впускной коллектор предсказала увеличение плотности всасываемого воздуха на 37-60% в зависимости от скорости теплопередачи; эта плотность пропорциональна усилению мощности. Была построена экспериментальная установка для измерения пиковой мощности, увеличения плотности и давления в коллекторе.
С воздушным конденсатором, в семь раз превышающим мощность двигателя, наша установка могла производить на 29% больше мощности по сравнению с естественным всасыванием. Эти результаты подтверждают, что наш подход является относительно простым средством увеличения удельной мощности в одноцилиндровых двигателях. Следовательно, турбонаддув одноцилиндровых двигателей с использованием воздушного конденсатора может обеспечить более дешевую альтернативу для увеличения выходной мощности в оборудовании с дизельным двигателем, таком как тракторы, генераторы и водяные насосы, по сравнению с добавлением дополнительного цилиндра.
Международный журнал двигателей внутреннего сгорания SAE — это научный рецензируемый исследовательский журнал, посвященный науке и технике по двигателям внутреннего сгорания. Журнал освещает инновационные и архивные технические отчеты по всем аспектам разработки двигателей внутреннего сгорания, включая исследования, проектирование, анализ, контроль и выбросы.
Стремясь стать всемирно признанным исчерпывающим источником информации для исследователей и инженеров в области исследований и разработок двигателей, журнал публикует только те технические отчеты, которые считаются имеющими значительное и долгосрочное влияние на разработку и конструкцию двигателей
SAE International — это глобальная ассоциация, объединяющая более 128 000 инженеров и технических экспертов в аэрокосмической, автомобильной и коммерческой отраслях.Основные направления деятельности SAE International — обучение на протяжении всей жизни и разработка добровольных согласованных стандартов. Благотворительным подразделением SAE International является SAE Foundation, который поддерживает множество программ, включая A World In Motion® и Collegiate Design Series.
SKY POWER GmbH | Двигатели на тяжелом топливе | Газовые двигатели
Немецкий производитель
двигателей внутреннего сгорания для БПЛА продолжает расширять
портфель систем двухцилиндровых двигателей.
Новое семейство серии SP-56 — Sky
Самый компактный двухцилиндровый двигатель Power, построенный по той же модульной концепции, что и все
другие системы от специалиста по силовым установкам БПЛА.
В серии SP-56 отсутствует соединение между малым одноцилиндровым двигателем серии СП-28 или СП-55 и самой успешное семейство двухмоторных двигателей серии SP-110 от Sky Power. «Стало становится все более очевидным, что у нас нет решения для наших клиентов в области небольшие двухцилиндровые двигатели. Вот почему мы решили разработать этот двигатель. семья в 2019 году.Движок этого типа особенно не хватало для интеграции в небольшие вертолеты, поскольку одноцилиндровые двигатели часто не работают плавно достаточно для этих приложений, а серия SP-110 уже слишком велика для многих этих самолетов », — поясняет Карстен Шудт, управляющий партнер Sky Power. GmbH. Серия SP-56 обеспечивает 3,35 кВт при 7000 об / мин при общей массе карбюраторная версия всего 2,6 кг.
Кроме того, двигатель может быть оснащен
генератор или стартер-генератор на заднем выходном валу.
Генераторы
установлен на задней части двигателя. Гибридные приложения возможны благодаря
генераторные решения, в которых двигатели используются только для выработки электроэнергии.
«Это позволяет нашим клиентам настраивать свой двигатель так же гибко, как и
они знают это по более крупным двигателям, — продолжает Шудт.
Серия SP-56 основана на обновленном одноцилиндровом двигатели семейства СП-28. В результате серия СП-56 имеет одинаковую улучшенная конструкция цилиндров, как у серии SP-28, что дает двигателю лучшее термостойкость.Как и все другие двигатели Sky Power, двигатели серии SP-56 доступны в разных версиях. Следовательно, двигатель может оснащаться карбюратор, а в будущем еще и система впрыска топлива. Версия на тяжелом топливе тоже возможно. Используется та же концепция HF, что и в недавно представленной SP-210 HF FI TS.
Рабочие характеристики одноцилиндрового двигателя с искровым зажиганием и выбросы загрязняющих веществ при использовании метанола и этанола в топливной смеси с бензином
1.
Kwanchareon P, Luengnaruemitchai A, Jai-In S. Растворимость смеси дизельное топливо-биодизель-этанол, ее топливные свойства и характеристики выбросов из дизельного двигателя. Топливо. 2007; 86 (7-8): 1053-61.
2. Кумар М.С., Кериуэл А., Беллеттр Дж., Тазеру М. Эмульсии животного жира этанола в качестве топлива для дизельных двигателей — часть 2: анализ испытаний двигателя.Топливо. 2006; 85 (17-18): 2646-52.
3. Qi D, Chen H, Geng L, Bian Y. Влияние добавок диэтилового эфира и этанола на характеристики сгорания и выбросов в двигателе на смеси биодизель-дизель. Возобновляемая энергия. 2011; 36 (4): 1252-8.
4.Шихан Дж., Аден А., Паустиан К., Киллиан К., Бреннер Дж., Уолш М. и др. Энергетические и экологические аспекты использования кукурузной соломы в качестве топливного этанола. Журнал промышленной экологии. 2003; 7 (3-4): 117-46.
5. Xing-cai L, Jian-Guang Y, Wu-Gao Z, Zhen H. Влияние присадки, улучшающей цетановое число, на скорость выделения тепла и выбросы высокоскоростного дизельного двигателя, работающего на смеси этанол-дизельное топливо.Топливо. 2004; 83 (14-15): 2013-20.
6.
Хансен А.С., Чжан К., Лайн П.В. Смеси этанол – дизельное топливо — обзор. Биоресурсные технологии. 2005; 96 (3): 277-85.
7.Ракопулос Д., Ракопулос С., Какарас Э., Гиакумис Э. Влияние смесей этанола и дизельного топлива на производительность и выбросы выхлопных газов дизельного двигателя DI для тяжелых условий эксплуатации. Преобразование энергии и управление. 2008; 49 (11): 3155-62.
8. Ши Х, Ю Й, Хе Х, Шуай С., Ван Дж., Ли Р. Характеристики выбросов при использовании смесей метилсойата, этанола и дизельного топлива на дизельном двигателе.Топливо. 2005; 84 (12-13): 1543-9.
9.
Аджав Э., Сингх Б., Бхаттачарья Т. Экспериментальное исследование некоторых рабочих параметров стационарного дизельного двигателя с постоянной частотой вращения с использованием смеси этанол-дизельное топливо в качестве топлива. Биомасса и биоэнергетика. 1999; 17 (4): 357-65.
10.Юксель Ф., Юксель Б. Использование смеси этанола и бензина в качестве топлива в двигателе SI. Возобновляемая энергия. 2004; 29 (7): 1181-91.
11. Shi X, Pang X, Mu Y, He H, Shuai S, Wang J, et al. Потенциал сокращения выбросов за счет использования смеси этанола, биодизеля и дизельного топлива в дизельном двигателе большой мощности.
Атмосферная среда.2006; 40 (14): 2567-74.
12. Zhu L, Cheung C, Zhang W, Huang Z. Характеристики сгорания, рабочие характеристики и выбросы дизельного двигателя DI, работающего на смесях этанола и биодизеля. Топливо. 2011; 90 (5): 1743-50.
13.Шахир С., Масджуки Х., Калам М., Имран А., Фаттах И.Р., Санджид А. Возможность использования смеси дизельное топливо-биодизель-этанол / биоэтанол в качестве существующего топлива для двигателей внутреннего сгорания: оценка свойств, совместимости материалов, безопасности и сгорания. Обзоры возобновляемых и устойчивых источников энергии. 2014; 32: 379-95.
14.

Масло для 2-х тактных двигателей разводится в бензине или (значительно реже) подается из масляного бака во впускной коллектор и сгорает вместе с топливом в поршневой камере. У 4-х тактных двигателей реализована полноценная система, обеспечивающая качественную смазку двигателя и длительное использование масла.