Изучаем ABS: последний шанс — журнал За рулем
Всего должно быть в меру — это хорошо знают создатели антиблокировочной системы тормозов (ABS). Ее устройство и принцип работы изучал автор.
1

Интересующая нас система прижилась на автомобилях еще в конце 1970-х годов, так что проверку временем она прошла. В настоящее время отсутствие ABS в штатной комплектации — большая редкость. Она существенно повышает безопасность на дорогах и отчасти снижает требования к навыкам водителя. Во всяком случае, под контролем ABS даже у неопытного больше шансов избежать аварийной ситуации.
ВО ВЛАСТИ ПРОЦЕНТОВ
Задача ABS — сохранение управляемости при экстренном торможении. Известно, что у блокированного колеса сцепление с покрытием дороги ниже, чем у катящегося, — создаваемые им тормозные силы меньше, а управляющие вовсе отсутствуют. В лучшем случае автомобиль скользит прямо, в худшем — по неконтролируемой траектории с непредсказуемым результатом. ABS же контролирует работу колеса на границе между максимально возможным (в конкретных условиях) сцеплением и срывом в блокировку, не позволяя ей развиться. Разумеется, сам коэффициент сцепления шин с дорогой от ABS не зависит. На льду он может оказаться раз в десять ниже, чем на сухом асфальте, — значит, и управляемость автомобиля будет разная. Но в обоих случаях ABS обеспечивает максимум возможного. При достаточно точной настройке она способна действовать даже более эффективно, чем водитель-ас.
1 no copyright

Все схемы, таблицы и графики открываются в полный размер по клику мышки.
Работа ABS опирается на коэффициент проскальзывания колес — отношение разности скорости автомобиля и окружной скорости колеса к скорости автомобиля. В различных режимах езды скорость поступательного д
www.zr.ru
Антиблокировочные тормозные системы (АБС) | ABS
Обоснование необходимости применения АБС
При прямолинейном движении во время торможения автомобиля на его колесо действуют разные силы: вес автомобиля, тормозная сила и боковая сила. Величина сил зависит от множества факторов, таких как скорость движения автомобиля, размеры колес, состояние и конструкция шин и дорожного полотна, конструкции тормозной системы и ее технического состояния.

Рис. Силы, действующие на колесо при торможении:
G – вес автомобиля; FB – тормозная сила; FS – боковая сила; νF – скорость автомобиля; α – угол увода; ω – угловая скорость
Во время прямолинейного движения автомобиля с постоянной скоростью разницы в скоростях вращения колес не возникает При этом не возникает также разницы между приведенной скоростью движения автомобиля νF и согласованной с ней усредненной скоростью νR вращения колес, т.е. νF = νR. Под усредненной скоростью вращения колес понимается величина
νR = (νR1+ νR2 + νR3 + νR4)/4,
где νR1…νR4 — скорости вращения каждого колеса в отдельности.
Но как только начинается процесс интенсивного торможения, приведенная скорость автомобиля νF, начинает превышать усредненную скорость νR вращения колес, так как кузов «обгоняет» колеса под действием силы инерции массы автомобиля, т.е. νF >νR.
В такой ситуации между колесами и дорогой возникает явление равномерного умеренного скольжения Это скольжение является рабочим параметром тормозной системы и определяется как:
λ = (νF — νR)/ νF•100%
Физически рабочее скольжение в отличие от аварийного юза реализуется за счет прогибания протектора колесных шин, сдвига мелких фракций на поверхности дороги, и за счет амортизации автомобильной подвески. Эти факторы удерживают автомобиль от юза и отображают полезную суть рабочего скольжения колеса при его торможении. Ясно, что при этом замедление вращения колеса происходит постепенно и управляемо, а не мгновенно, как при блокировке.
Величина λ названа коэффициентом скольжения и измеряется в процентах. Если λ = 0%, то колеса вращаются свободно, без воздействия на них дорожного сопротивления трению. Коэффициент скольжения λ = 100% соответствует юзу колеса, когда оно переходит в заблокированное состояние. При этом значительно снижаются тормозная эффективность, устойчивость и управляемость автомобиля при торможении.
При появлении эффекта рабочего скольжения, при котором все еще имеет место нормальное качение колес между ними и дорогой возникает равномерно возрастающее сопротивление трению выражаемое коэффициентом сцепления в направлении движения μHF, которое является функцией от рабочего скольжения γ и создает силу торможения автомобиля FB = K μHFG. К – конструктивный коэффициент пропорциональности, зависящий от состояния протектора шин, тормозных колодок тормозных дисков и тормозных суппортов.
На рисунке представлена зависимость величины относительного скольжения колеса от коэффициента сцепления в направлении движения μHF и коэффициента сцепления в поперечном направлении μS при торможении на сухом бетонном покрытии.

Рис. Зависимость коэффициента сцепления от скольжения колес.
Как видно из рисунке величина относительного скольжения колеса λ достигает своего максимального значения при определенных значениях коэффициента сцепления в направлении движения μHF, при уменьшении коэффициента сцепления в поперечном направлении μS. Для большинства дорожных покрытий при значениях γ, а значит и тормозная сила, в интервале от 10% до 30% μHF достигает максимальной величины и это значение называют критическим (λ)кp. В этих пределах и коэффициент сцепления в поперечном направлении μS имеет достаточно высокое значение, что обеспечивает устойчивое движение автомобиля при торможении, если на автомобиль действует боковая сила.
Вид кривых коэффициента сцепления в направлении движения μHF, и коэффициента сцепления в поперечном направлении μS зависит в значительной степени от типа и состояния дорожного покрытия и шин.
Важно заметить, что при малых γ (от 0% до 7%) сила торможения линейно зависит от скольжения.
При экстренном торможении значительное усилие на педаль тормоза может вызвать блокировку колес. Сила сцепления шин с дорожным покрытием при этом резко ослабевает, и водитель теряет управление автомобилем.
Назначение и устройство АБС
Антиблокировочные системы (АБС) тормозов призваны обеспечить постоянный контроль за силой сцепления колес с дорогой и соответственно регулировать в каждый данный момент тормозное усилие, прилагаемое к каждому колесу. АБС производит перераспределение давления в ветвях гидропривода колесных тормозов так, чтобы не допустить блокирования колес и вместе с тем достичь максимальной силы торможения без потери управляемости автомобиля.
Основной задачей АБС является поддерживание в процессе торможения относительного скольжения колес в узких пределах вблизи λкp. В этом случае обеспечиваются оптимальные характеристики торможения. Для этой цели необходимо автоматически регулировать в процессе торможения подводимый к колесам тормозной момент.
Появилось много разнообразных конструкций АБС, которые решают задачу автоматического регулирования тормозного момента. Независимо от конструкции, любая АБС должна включать следующие элементы:
- датчики, функцией которых является выдача информации, в зависимости от принятой системы регулирования, об угловой скорости колеса, давлении рабочего тела в тормозном приводе, замедлении автомобиля и др.
- блок управления, обычно электронный, куда поступает информация от датчиков, который после логической обработки поступившей информации дает команду исполнительным механизмам
- исполнительные механизмы (модуляторы давления), которые в зависимости от поступившей из блока управления команды снижают, повышают или удерживают на постоянном уровне давление в тормозном приводе колес

Рис. Схема управления АБС:
1 – исполнительный механизм; 2 – главный тормозной цилиндр; 3 – колесный тормозной цилиндр; 4 – блок управления; 5 – датчик вращения скорости колеса
Процесс регулирования с помощью АБС торможения колеса – циклический. Связано это с инерционностью самого колеса, привода, а также элементов АБС. Качество регулирования оценивается по тому, насколько АБС обеспечивает скольжение тормозящего колеса в заданных пределах. При большом размахе циклических колебаний давления нарушается комфортабельность при торможении «дергание», а элементы автомобиля испытывают дополнительные нагрузки. Качество работы АБС зависит от принятого принципа регулирования, а также от быстродействия системы в целом. Быстродействие определяет циклическую частоту изменения тормозного момента. Важным свойством АБС должна быть способность приспосабливаться к изменению условий торможения (адаптивность) и, в первую очередь, к изменению коэффициента сцепления в процессе торможения.
Разработано большое число принципов (алгоритмов функционирования), по которым работают АБС. Они различаются по сложности, стоимости реализации и по степени удовлетворения поставленным требованиям. Среди них наиболее широкое применение получил алгоритм функционирования по замедлению тормозящего колеса.
Тормозная динамика автомобиля с АБС зависит от принятой схемы установки элементов этой системы. С точки зрения тормозной эффективности, наилучшей является схема с автономным регулированием каждого колеса. Для этого необходимо установить на каждое колесо датчик, а в тормозном приводе – модулятор давления и блок управления. Эта схема наиболее сложная и дорогостоящая.
Существуют более простые схемы АБС. На рисунке б показана схема АБС с регулируемым торможением двух задних колес. Для этого используются два колесных датчика угловых скоростей и один блок управления. В такой схеме применяют так называемое низко- или высокопороговое регулирование Низкопороговое регулирование предусматривает управление тормозящим колесом, находящимся в худших по сцеплению условиях («слабым» колесом). В этом случае тормозные возможности «сильного» колеса недоиспользуются, но создается равенство тормозных сил, что способствует сохранению курсовой устойчивости при торможении при некотором снижении тормозной эффективности. Высокопороговое регулирование, т. е. управление колесом, находящимся в лучших по сцеплению условиях, дает более высокую тормозную эффективность, хотя устойчивость при этом несколько снижается. «Слабое» колесо при этом способе регулирования циклически блокируется.

Рис. Схемы установки АБС на автомобиле
Еще более простая схема приведена на рисунке в. Здесь используются один датчик угловой скорости, размещенный на карданном валу, один модулятор давления и один блок управления. По сравнению с предыдущей эта схема имеет меньшую чувствительность.
На рисунке г приведена схема, в которой применены датчики угловых скоростей на каждом колесе, два модулятора, два блока управления. В такой схеме может применяться как низко-, так и высокопороговое регулирование. Часто в таких схемах используют смешанное регулирование (например, низкопороговое для колес передней оси и высокопороговое для колес задней оси). По сложности и стоимости эта схема занимает промежуточное положение между рассмотренными.
Процесс работы АБС может проходить по двух- или трехфазовому циклу.
При двухфазовом цикле:
- первая фаза – нарастание давления
- вторая фаза – сброс давления
При трехфазовом цикле:
- первая фаза – нарастание давления
- вторая фаза – сброс давления
- третья фаза – поддержание давления на постоянном уровне
При установке на легковом автомобиле АБС возможны замкнутый и разомкнутый тормозные гидроприводы.

Рис. Схема модулятора давления гидростатического тормозного привода
Замкнутый или закрытый (гидростатический) привод работает по принципу изменения объема тормозной системы в процессе торможения. Такой привод отличается от обычного установкой модулятора давления с дополнительной камерой. Модулятор работает по двухфазовому циклу:
- Первая фаза – нарастание давления обмотка электромагнита 1 отключена от источника тока. Якорь 3 с плунжером 4 находится под действием пружины 2 в крайнем правом положении. Клапан 6 пружиной 5 отжат от своего гнезда. При нажатии на тормозную педаль давление жидкости, создаваемое в главном цилиндре (вывод II), передается через вывод I к рабочим тормозным цилиндрам. Тормозной момент растет.
- Вторая фаза – сброс давления: блок управления подключает обмотку электромагнита 1 к источнику питания Якорь 3 с плунжером 4 перемещается влево, увеличивая при этом объем камеры 7. Одновременно клапан 6 также перемещается влево, перекрывая вывод I к рабочим тормозным цилиндрам колес. Из-за увеличения объема камеры 7 давление в рабочих цилиндрах падает, а тормозной момент снижается. Далее блок управления дает команду на нарастание давления, и цикл повторяется.
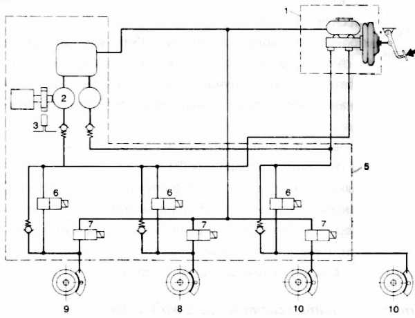
Разомкнутый или открытый тормозной гидропривод (привод высокого давления) имеет внешний источник энергии в виде гидронасоса высокого давления, обычно в сочетании с гидроаккумулятором.
В настоящее время отдается предпочтение гидроприводу высокого давления, более сложному по сравнению с гидростатическим, но обладающим необходимым быстродействием.

Рис. Двухконтурный тормозной привод с АБС:
1 – колесный датчик угловой скорости; 2 – модуляторы; 3 – блоки управления; 4 – гидроаккумуляторы; 5 – обратные клапаны; 6 – клапан управления; 7 – гидронасос высокого давления; 8 – сливной бачок
Тормозной привод имеет два контура, поэтому необходима установка двух автономных гидроаккумуляторов. Давление в гидроаккумуляторах поддерживается на уровне 14…15 МПа. Здесь применен двухсекционный клапан управления, обеспечивающий следящее действие, т. е. пропорциональность между усилием на тормозной педали и давлением в тормозной системе. При нажатии на тормозную педаль давление от гидроаккумуляторов передается к модуляторам 2, которые автоматически управляются электронными блоками 3, получающими информацию от колесных датчиков 1. На рисунке приведена схема двухфазового золотникового модулятора давления для тормозного гидропривода высокого давления. Рассмотрим фазы работы этого модулятора:
- Фаза 1 нарастания давления: блок управления АБС отключает катушку соленоида от источника тока. Золотник и якорь соленоида усилием пружины перемещены в верхнее положение. При нажатии на тормозную педаль клапан управления сообщает гидроаккумулятор (вывод I) с нагнетательным каналом модулятора давления. Тормозная жидкость под давлением поступает через вывод II к рабочим цилиндрам тормозных механизмов. Тормозной момент растет.
- Фаза 2 сброса давления: блок управления сообщает катушку соленоида с источником питания. Якорь соленоида перемещает золотник в нижнее положение. Подача тормозной жидкости в рабочие цилиндры прерывается: вывод II рабочих тормозных цилиндров сообщается с каналом слива III. Тормозной момент снижается. Блок управления дает команду на нарастание давления, отключая катушку соленоида от источника питания, и цикл повторяется.

Рис. Схема работы двухфазного модулятора высокого давления:
а – фаза 1; б – фаза 2
В настоящее время более распространены АБС, работающие по трехфазовому циклу. Примером такой системы является довольно распространенная система АБС 2S фирмы Бош.
Эта система встраивается в качестве дополнительной в обычную тормозную систему. Между главным тормозным цилиндром и колесными цилиндрами устанавливается нагнетательные (Н) и разгрузочные (Р) электромагнитные клапаны, которые либо поддерживает на постоянном уровне, либо снижают давление в приводах колес или в контурах. Электромагнитные клапаны приводятся в действие блоком управления, обрабатывающим информацию, поступающую от четырех колесных датчиков.
Блок управления, куда непрерывно поступают данные о скорости вращения каждого колеса и ее изменениях, определяет момент возникновения блокировки, затем, при необходимости, производит сброс давления, включает гидронасос, который возвращает часть тормозной жидкости обратно в питательный бачок главного цилиндра.

Рис. Функциональная схема АБС Bosch 2S:
1 – блок управления; 2 – модулятор; 3 – главный тормозной цилиндр; 4 – бачок; 5 – электрогидронасос; 6 — колесный цилиндр; 7 – ротор колесного датчика; 8 – колесный индуктивный датчик; 9 – сигнальная лампа; 10 – регулятор тормозных сил; Н/Р – нагнетательный и разгрузочный электромагнитные клапаны; — .-. входные сигналы БУ; — – — – выходные сигналы БУ; –––– тормозной трубопровод
В модуляторе АБС скомпонованы электромагнитные клапаны, гидронасос с аккумуляторами давления жидкости, реле электромагнитных клапанов и реле гидронасоса.

Рис. Электрогидравлический модулятор:
1 – электромагнитные клапаны; 2 – реле гидронасоса; 3 – реле электромагнитных клапанов; 4 – электрический разъем; 5 – электродвигатель гидронасоса; 6 – радиальный поршневой элемент насоса; 7 – аккумулятор давления; 8 – глушитель
Работа системы происходит по программе, подразделяющейся на три фазы: 1 – нормальное или обычное торможение; 2 – удержание давления на постоянном уровне; 3 – сброс давления.
Фаза нормального торможения
При обычном торможении напряжение на электромагнитных клапанах отсутствует, из главного цилиндра тормозная жидкость под давлением свободно проходит через открытые электромагнитные клапаны и приводит в действие тормозные механизмы колес. Гидронасос не работает.

Рис. Фазы торможения:
а) фаза нормального торможения; б) фаза удержания давления на постоянном уровне; в) фаза сброса давления; 1 – ротор колесного датчика; 2 – колесный датчик; 3 – колесный (рабочий) цилиндр; 4 – электрогидравлический модулятор; 5 – электромагнитный клапан; 6 – аккумулятор давления; 7 – нагнетательный насос; 8 – главный тормозной цилиндр; 9 – блок управления
Фаза удержания давления на постоянном уровне
При появлении признаков блокировки одного из колес БУ, получив соответствующий сигнал от колесного датчика, переходит к выполнению программы цикла удержания давления на постоянном уровне путем разъединения главного и соответствующего колесного цилиндра. На обмотку электромагнитного клапана подается ток силой 2 А. Поршень клапана перемещается и перекрывает поступление тормозной жидкости из главного цилиндра. Давление в рабочем цилиндре колеса остается неизменным, даже если водитель продолжает нажимать на педаль тормоза.
Фаза сброса давления
Если опасность блокировки колеса сохраняется, БУ подает на обмотку электромагнитного клапана ток большей сипы: 5 А. В результате дополнительного перемещения поршня клапана открывается канал, через который тормозная жидкость сбрасывается в аккумулятор давления жидкости. Давление в колесном цилиндре падает. БУ выдает команду на включение гидронасоса, который отводит часть жидкости из аккумулятора давления. Педаль тормоза приподнимается, что ощущается по биению тормозной педали.
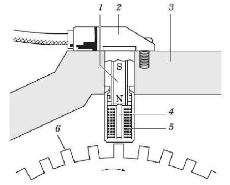
Индуктивный колесный датчик состоит из обмотки 5 и сердечника 4. Зубчатое колесо 6 имеет частоту вращения, равную частоте вращения колеса. При вращении колеса 6, выполненного из ферромагнитного железа, изменяется магнитный поток в зависимости от прохождения зубьев ротора, что приводит к изменению переменного напряжения в катушке. Частота изменения напряжения зависит от частоты вращения зубчатого колеса, т. е. частоты вращения колеса автомобиля. Воздушный зазор и размеры зубца оказывают большое влияние на амплитуду сигнала. Это позволяет определить положение колеса по интервалам между зубцами в пределах половины или трети. Сигнал от индуктивного датчика передается в электронный блок управления.

Рис. Индуктивный датчик:
1 – постоянный магнит; 2 – корпус; 3 – крепление датчика; 4 – сердечник; 5 – обмотка; 6 – зубчатое колесо
Индуктивные датчики могут крепиться на валу привода колеса, на валу привода конических шестерен для заднеприводных моделей автомобиля, на поворотных цапфах и внутри ступицы колеса.

Рис. Крепление индуктивного датчика на поворотной цапфе:
1 – тормозной диск; 2 – передняя ступица; 3 – защитный кожух; 4 – винт с внутренним шестигранным зацеплением; 5 – датчик; 6 – поворотная цапфа

Рис. Крепление индуктивного датчика внутри ступицы колеса:
1 – фланец крепления колеса; 2 – шарики; 3 – кольцо датчика ABS; 4 – датчик; 5 – фланец крепления к подвеске.
Более совершенны активные датчики, применяемые для измерения частоты вращения колеса. Чувствительный элемент электронной ячейки 2 такого датчика изготовлен из материала, электропроводность которого зависит от напряженности магнитного поля. При вращении задающего диска 3 происходят изменения магнитного поля. Вызываемые изменяющимся магнитным полем колебания проходящего через чувствительный элемент тока преобразуются в электронной схеме в колебания напряжения, выводимого на внешние контакты датчика. При вращении задающего диска установленный около него датчик вырабатывает прямоугольные импульсы, частота которых соответствует частоте вращения диска. Преимуществом данного датчика по сравнению с ранее применяемыми системами является точная регистрация частоты вращения при ее снижении вплоть до остановки колеса.

Рис. Активный датчик:
1 – корпус датчика; 2 – электронная ячейка датчика; 3 – задающий диск
Как правило, на щитке приборов должна находиться контрольная лампочка, которая должна гаснуть при работающем двигателе или если скорость автомобиля превышает 5 км/час. Она также загорается, если одно из колес пробуксовывает более 20 секунд или если электроснабжение выдает напряжение менее 10 вольт. Контрольная лампочка системы предупреждает водителя о том, что из-за неисправности системы произошло ее автоматическое отключение, при этом однако тормозная система продолжает функционировать как обычная тормозная система без АБС.
Аналогичный принцип работы применяется и для АБС 2Е фирмы Бош, однако в этой системе применяется уравнивающий цилиндр для уравнивания давления в тормозном приводе задних колес, который позволяет вместо четырех электромагнитных клапанов применять три клапана. В состав модулятора входят таким образом не четыре, а три электромагнитных клапана, уравнивающий цилиндр, двухпоршневой нагнетательный гидронасос, два аккумулятора давления, реле насоса и реле электромагнитных клапанов.
Система работает следующим образом. При обычном торможении тормозная жидкость под давлением из главного цилиндра поступает в рабочие цилиндры обоих передних колес и правого заднего колеса через три электромагнитных клапана, которые в исходном положении закрыты. В рабочий цилиндр левого заднего колеса тормозная жидкость подается через открытый перепускной клапан уравнивающего цилиндра. Когда возникает опасность блокировки одного из передних колес, БУ выдает команду на закрытие соответствующего электромагнитного клапана, предотвращая повышение давления в колесном цилиндре. Если опасность блокировки колеса не устранена, к электромагнитному клапану подводится ток, обеспечивающий открытие участка магистрали между рабочим цилиндром колеса и аккумулятором давления. Давление в приводе тормоза падает, после чего БУ выдает команду на включение гидронасоса, который перегоняет жидкость в главный цилиндр через уравнивающий цилиндр.

Рис. АБС 2Е фирмы Бош в фазе обычного торможения:
1 – главный тормозной цилиндр; 2 – электромагнитный клапан; 3 – аккумулятор давления; 4 – электромагнитный клапан заднего моста; 5 – нагнетательный насос; 6 – перепускной клапан; 7 – поршень уравнительного цилиндра; Ппр – переднее правое колесо; Пл – переднее левое колесо; Зпр – заднее правое колесо; Зл – заднее левое колесо
Когда возникает опасность блокировки одного из задних колес, давление тормозной жидкости будет регулироваться в обоих задних тормозах одновременно, с тем чтобы не допустить движения задних колес юзом.
Электромагнитный клапан привода правого заднего тормоза устанавливается в положение удержания постоянного давления и перекрывает участок магистрали между главным цилиндром и колесным цилиндром. На противоположные торцевые поверхности поршня 7 уравнивающего цилиндра начинает действовать давление различной величины, вследствие чего поршень со штоком переместится в сторону наименьшего давления (на рисунке – вверх) и закроет клапан 6, разъединив главный цилиндр и колесный цилиндр левого заднего тормоза. Поршень уравнивающего цилиндра из-за образующейся разницы давления в рабочих полостях над ним и под ним всякий раз устанавливается в такое положение, при котором давление в приводах обоих задних тормозов одинаково.
Если сохраняется опасность блокировки задних колес, БУ запитывает электромагнитный клапан в контуре задних колес током в 5 А. Золотник электромагнитного клапана перемещается и открывает участок контура между рабочим цилиндром правого заднего тормоза и аккумулятором давления жидкости. Давление в контуре уменьшается. Гидронасос нагнетает тормозную жидкость в главный цилиндр через уравнивающий цилиндр. В результате снижения давления в пространстве над поршнем 7 происходит очередное его перемещение, сжимается пружина центрального клапана, увеличивается объем пространства под верхним поршнем. Давление в левом колесном тормозном цилиндре снижается. Поршень уравнивающего цилиндра вновь устанавливается в положение, соответствующее равенству давлений в приводах обоих задних тормозов. После устранения угрозы блокировки колес электромагнитный клапан возвращается в исходное положение. Поршень уравнивающего цилиндра под действием пружины также занимает исходное нижнее положение.
Более совершенной является АБС 5-й серии фирмы Бош с блоком 10, которая относится к новому поколению систем АБС, представляя собой замкнутую гидравлическую систему, не имеющую канала для возврата тормозной жидкости в бачок, питающий главный тормозной цилиндр. Схема этой системы показана на примере автомобиля Вольво S40.

Рис. Схема АБС 5-й серии фирмы Бош:
1 – обратные клапаны; 2 – клапан плунжерного насоса; 3 – гидроаккумулятор; 4 – камера подавления пульсации в системе; 5 – электродвигатель с эксцентриковым плунжерным насосом; 6 – бачок для тормозной жидкости; 7– педаль рабочего тормоза; 8 – усилитель; 9 – главный тормозной цилиндр; 10 – блок АБС; 11 – выпускные управляемые клапаны; 12 – впускные управляемые клапаны; 13 – дросселирующий клапан; 14-17 – тормозные механизмы
Электронные и гидравлические компоненты смонтированы как единый узел. В их число входят, кроме указанных в схеме: реле для включения электродвигателя плунжерного насоса 5 и реле включения впускных 12 и выпускных 11 клапанов. Внешними компонентами являются: сигнальная лампа работы АБС в приборной панели, которая загорается в случае возникновения неисправности в системе, а также при включении зажигания в течение четырех секунд; выключатель стоп-сигнала и датчики скорости вращения колес. Блок имеет вывод на диагностический разъем.
Дросселирующий клапан 13 устанавливается для снижения тормозного усилия на задних колесах с целью избежания их блокировки. В связи с тем, что тормозная система имеет настройку по более «слабому» заднему колесу (это означает, что давление тормозов задних колес одинаковое, а его величина устанавливается по наиболее близкому к блокированию колесу), дросселирующий клапан устанавливается один на контур.
Тормозные механизмы 14-17 включают тормозные диски и однопоршневые суппорты с плавающей скобой и тормозными колодками, оборудованными скобами контроля износа фрикционных накладок. Тормозные механизмы задних колес аналогичны передним, но имеют сплошные тормозные диски (на передних — вентилируемые) и исполнительный механизм стояночного тормоза, вмонтированный в суппорт.
При нажатии педали 7 тормоза ее рычаг освобождает кнопку выключателя стоп-сигнала, который, срабатывая, включает лампочки стоп-сигналов и приводит АБС в дежурное состояние. Движение педали через шток и вакуумный усилитель 8 передается на поршни главного цилиндра 9. Центральный клапан во вторичном поршне и манжета первичного поршня перекрывают сообщение контуров с бачком 6 для тормозной жидкости. Это приводит к росту давления в тормозных контурах. Оно действует на поршни тормозных цилиндров в тормозных суппортах. В результате этого тормозные колодки прижимаются к дискам. При отпускании педали все детали возвращаются в исходное положение.
Если при торможении одно из колес близко к блокировке (о чем сообщает датчик частоты вращения), блок управления перекрывает впускной клапан 12 соответствующего контура, что препятствует дальнейшему росту давления в контуре независимо от роста давления в главном цилиндре. В то же время начинает работать гидравлический плунжерный насос 5. Если вращение колеса продолжает замедляться, блок управления открывает выпускной клапан 11, позволяя тормозной жидкости возвратиться в гидроаккумуляторы 3. Это приводит к уменьшению давления в контуре и позволяет колесу вращаться быстрее. Если вращение колеса чрезмерно ускоряется (по сравнению с другими колесами) для повышения давления в контуре блок управления перекрывает выпускной клапан 11 и открывает впускной 12. Тормозная жидкость подается из главного тормозного цилиндра и с помощью плунжерного насоса 5 из гидроаккумуляторов 3. Демпферные камеры 4 сглаживают (подавляют) пульсации, возникающие в системе при работе плунжерного насоса.
Выключатель стоп-сигнала информирует модуль управления о торможении. Это позволяет модулю управления более точно контролировать параметры вращения колес.
Диагностический разъем служит для подсоединения Volvo System Tester при выполнении диагностики.
Если автомобиль оборудован системой DSA (система динамической стабилизации), то модуль управления системой DSA получает данные о частоте вращения колес, которые необходимы для измерения пробуксовывания. Эту информацию модуль управления системой DSA получает с модуля управления системой АБС. Для этой цели служат три коммуникационные линии. Система DSA не использует тормоза для контроля пробуксовывания.
Внутренние реле (для насоса и клапанов) имеют отдельные соединения, защищенные плавкими предохранителями.
При включении зажигания система проверяет электрическое сопротивление всех компонентов. Во время этой проверки горит сигнальная лампа. После завершения проверки (4 с) лампа должна погаснуть.
При движении автомобиля выполняется проверка электродвигателя насоса, его реле, впускных и выпускных клапанов на скорости 6 км/ч. На скорости 40 км/ч осуществляется проверка работы колесных датчиков. Во время работы системы насос функционирует в непрерывном режиме.
Во время движения в дождь или снегопад при скорости движения более 70 км/час и включенном стеклоочистителе лобового стекла тормозные накладки передних тормозов периодически (каждые 185 секунд) кратковременно (на 2,5 секунды) прижимаются к тормозным дискам с минимальным давлением (0,5…1,5 кгс/см2). В результате этого накладки и диски очищаются, и улучшается эффективность торможения.
ustroistvo-avtomobilya.ru
Как работает АБС (антиблокировочная система abs)
Содержание статьи
Почему “антиблокировочная”?
Плавно нажимая на педаль тормоза, мы замедляем движение автомобиля до полной его остановки. Однако, бывает, что нужно остановиться мгновенно, мы резко жмем на педаль, вот тогда и возникает опасность “юза”, т.е. скольжения заблокированных колес по скользкой дороге, при котором автомобиль не слушается поворота руля. В автошколах инструктор по вождению учит: на мокром асфальте эффективней гасить скорость “толчками”, быстро нажимая и отпуская педаль тормоза, ощущая при этом границу скольжения и стараясь не перейти ее. Скажите, кто в минуту опасности вспомнит подобные наставления? Статистика неумолима – 10% аварий происходит из-за того, что заблокированные передние колеса на льду, снегу и мокром асфальте не могут изменить направления движения автомобиля. Что делать? Люди придумали антиблокировочную систему (ABS), т.е. ряд устройств, которые при торможении автомобиля, вне зависимости от действий водителя, предотвращают блокировку колес. Таким образом, автомобиль с ABS на скользкой поверхности дороги при необходимости в экстренной остановке не только не “проскочит” с невращающимися колесами вперед, не только не потеряет управление (иногда от этого зависит жизнь пешеходов), но и, возможно, не вылетит с проезжей части со всеми вытекающими из этого последствиями.
Как работает ABS?
Схема АБСЗамечено, что максимальное сцепление колеса с поверхностью дороги (будь это сухой или мокрый асфальт, мокрая брусчатка или укатанный снег) достигается при некотором, а точнее 15-30 процентном относительном его проскальзывании. Именно это проскальзывание и является тем единственно допустимым и желательным, которое обеспечивается настройкой элементов системы. Что же это за элементы? Во-первых, заметим, что ABS работает, создавая импульсы давления тормозной жидкости, которые передаются колесам. Т.е. наставления инструктора выполняет за человека электроника и исполнительные механизмы, делая это самым оптимальным образом. Все существующие на автомобилях ABS включают в себя три главных составляющих: датчики, установленные на колесах и регистрирующие скорость их вращения, электронный блок обработки данных и модулятор или даже блок модуляторов, который и меняет циклически давление в тормозной магистрали.
Датчики. Представьте себе, что на ступице колеса закреплен зубчатый венец. Датчик неподвижно крепится над торцом венца. Он состоит из магнитного сердечника, расположенного внутри катушки. При вращении зубчатого венца в катушке индуцируется электрический ток, частота которого прямо пропорциональна угловой скорости вращения колеса. Полученная таким образом от датчика информация передается по проводу электронному блоку управления.
Электронный блок управления. Получая информацию, что называется “с колес”, блок управления отслеживает моменты их блокировки. А так как блокировка происходит от переизбытка давления тормозной жидкости в магистрали, подводящей ее к колесу, “мозг” вырабатывает команду: “снизить давление!”
Модуляторы. Выполняют эту команду модуляторы, содержащие, как правило, два электромагнитных клапана. Первый перекрывает доступ жидкости в магистраль, идущую от главного цилиндра к колесу, второй – при избыточном давлении открывает путь тормозной жидкости в резервуар гидроаккумулятора низкого давления (демпфер).
ABS бывают разные
В самых дорогих, а значит, и самых эффективных четырехканальных системах каждое колесо имеет индивидуальное регулирование давления тормозной жидкости. Естественно, что количество датчиков угловой скорости, модуляторов давления и каналов управления в этом случае равно числу колес. Все четырёхканальные системы выполняют функцию EBD (регулировку тормозных усилий по осям). Дешевые обходятся одним общим модулятором и одним каналом управления. В таких ABS растормаживание всех колёс происходит при блокировке хотя бы одного. Наибольшее применение получила система с четырьмя датчиками, но с двумя модуляторами (по одному на ось) и двумя каналами управления. В них регулировка давления на оси происходит по сигналу датчика или худшего колеса, или лучшего. Наконец, выпускают трехканальную систему. Три модулятора этой системы обслуживают три канала, производя индивидуальное регулирование давления тормозной жидкости в магистралях передних колес по отдельности и обеих задних колес.
Вы думаете, что давление тормозной жидкости в тормозной магистрали создается только главным тормозным цилиндром? Отнюдь нет. Часто ему помогает специальный, встроенный в систему гидронасос. В новейших ABS с помощью компьютера оценивается динамика движения автомобиля, угол наклона дорожного полотна, сцепление с поверхностью дороги, влияние включенного круиз-контроля при замедлении автомобиля и другие факторы и, на основании этой информации определяет какое нужно давление в тормозной магистрали. Определив необходимую величину давления, ее обеспечивают подачей или стравливанием тормозной жидкости в гидроаккумулятор.
На большинстве автомобилей с антиблокировочными системами торможение на рыхлом снегу и на гравии будет намного больше, чем на остальных автомобилях (из-за эффекта сбора валика грунта или снега перед заблокированным колесом). На последних ABS блоки распознают тип опорной поверхности по относительному скольжению и допускают возможность блокировки колёс. Такие системы не зажгут лампочку неисправности при прокрутке колёс на подъёмнике (например при диагностике ступичных подшипников), хотя в памяти это обязательно отметят.
ABS – друг водителя
Перейдем теперь от теории к практике. Почему все-таки нужно стремиться приобрести автомобиль с ABS? В экстренной ситуации, когда инстинктивно вы с силой жмете на педаль тормоза, при любых, даже самых неблагоприятных дорожных условиях, автомобиль не развернет, не уведет с заданного курса. Напротив, управляемость машины сохранится, это значит, что вы сможете объехать препятствие, а при торможении на скользком повороте избежать заноса. Работа ABS сопровождается импульсными толчками на педали тормоза (их сила зависит от конкретной марки автомобиля) и звуком “трещетки”, который исходит из блока модуляторов. Об исправности системы сигнализирует световой индикатор (с надписью “ABS”) на приборном щитке. Индикатор загорается при включенном зажигании и гаснет через 2-3 секунды после пуска двигателя. Если сигнал подается при работающем двигателе – есть повод для беспокойства, нужно ехать на СТО диагностировать и, возможно, ремонтировать систему.
Следует помнить о том, что торможение автомобиля с ABS не должно быть многократным и прерывистым. Тормозную педаль необходимо удерживать нажатой со значительным усилием во время процесса торможения – система сама обеспечит наименьший тормозной путь. Чтобы сделать такой простой вывод в США, например, потребовалось провести изучение причин достаточно большого количества автомобильных аварий в 1986-95 годах, в период массового внедрения ABS на американских автомобилях. Специалисты Страхового Института Безопасности Движения на Автострадах (Insurance Institute for Highway Safety) сначала не верили полученной статистике: вероятность гибели пассажиров при столкновении двух автомобилей, двигавшихся по сухому асфальту, оснащенных ABS была на 42% выше, чем при авариях машин без ABS. Оказалось, что во всех случаях водители, пересевшие с автомобилей, оснащенных обычными тормозными системами на модели с ABS допускали ошибку: они по привычке импульсивно нажимали на педаль при торможении и этим дезинформировали электронный блок управления, что и приводило к снижению эффективности торможения в ряде случаев до опасной черты.
На сухой дороге ABS может уменьшить тормозной путь автомобиля примерно на 20% по сравнению с тормозным путем машин с заблокированными колесами. На снегу, льду, мокром асфальте разница, естественно, будет намного больше. Замечено: применение ABS способствует увеличению срока службы шин. Установка ABS ненамного повышает стоимость автомобиля, не усложняет его техническое обслуживание и не требует от водителя каких-то особых навыков управления. Постоянное совершенствование конструкции систем вместе со снижением их стоимости вскоре приведет к тому, что они станут неотъемлемой, стандартной частью легковых автомобилей всех классов.
И всё же ABS не панацея
Специалисты считают, что наличие в автомобиле ABS создает у водителя иллюзию безопасности, в результате чего он не учитывает, что ABS не создает сцепления с дорогой – это прерогатива протектора и размеров пятна контакта покрышек колес. Да, ABS предотвратит блокировку тормозов и позволит сохранить контроль над курсовой устойчивостью и поворачиваемостью, но она не гарантирует уменьшения тормозного пути. Когда речь идет о сухих и нескользких дорогах, бывает как раз наоборот – тормозной путь оказывается больше, чем у обычного автомобиля, но понимание этого приходит, к сожалению, слишком поздно.
Другой вопрос – могут ли ABS всегда достоверно распознавать ситуацию? Помнится, журналисты World Off Road во время испытаний внедорожников моделировали неудачный въезд на холм: потеря сцепления на полпути вверх, сильное нажатие на педаль тормоза, чтобы удержать машину на склоне, включение задней передачи – и мягкий спуск с горы, используя торможение двигателем. Все шло нормально, пока не пришел черед Ford Explorer, а затем и Mitsubishi Pajero, оснащенных ABS. Джипы упрямо скатывались с холма, несмотря на то, что испытатели выжимали педаль тормоза до упора: система воспринимала небольшое скольжение вниз на сыпучем склоне и резкое нажатие на тормоз в этот момент как команду разблокировать колеса. В результате и Ford, и Mitsubishi не могли удержаться на склоне без применения “ручника”. Нетрудно представить, чем чревата подобная ситуация в реальной жизни, если склон достаточно длинный, коллизия приключилась ближе к вершине, водитель растерялся (или не действует стояночный тормоз), а сзади уже пристроилась какая-нибудь машина.
Словом, как бы ни была хороша ABS в плане улучшения активной безопасности автомобиля, главным по-прежнему остается водитель, который обязан критически осмысливать дорожную ситуацию и реальные возможности своего “железного друга”.
Проблемы эксплуатации ABS
Заметим, что современные ABS обладают достаточно высокой надежностью и могут длительное время работать не выходя из строя. Электронные блоки ABS отказывают крайне редко, поскольку защищены специальными реле и предохранителями, и если такая неисправность все-таки случилась, то ее причина нередко бывает связана с нарушениями правил и рекомендаций, о которых упомянем чуть ниже. Самыми же уязвимыми в схеме ABS являются колесные датчики, располагаемые вблизи вращающихся деталей ступицы или полуосей. Место расположения этих датчиков благополучным никак не назовешь: различные загрязнения или даже слишком большой люфт в подшипниках ступицы способны вызывать сбои в работе датчиков, которые и становятся чаще всего виновниками неполадок в работе ABS.
Кроме того, на работоспособность ABS влияет величина напряжения между клеммами аккумулятора. При уменьшении напряжения до 10,5 В и ниже ABS вообще может самостоятельно выключиться через предохранительный электронный блок. Предохранительное реле может также сработать при недопустимых колебаниях и всплесках напряжения в сети автомобиля. Чтобы этого не случилось, нельзя разъединять электрические разъемы при включенном зажигании и работающем двигателе, необходимо строго следить за состоянием контактных соединений на генераторе. Если приходится заводить двигатель методом “прикуривания” от постороннего аккумулятора либо предоставлять для этой цели в качестве “донора” собственный автомобиль, соблюдайте следующие правила. При подсоединении проводов от внешнего аккумулятора необходимо, чтобы зажигание на вашем автомобиле было выключено (ключ из замка вынут). Пусть подзарядится ваш АКБ 5-10 минут. Перед запуском вашего автомобиля «донор» нужно заглушить и выключить зажигание, только потом включать зажигание и заводить свой. Это сохранит генератор на «доноре», а многие электронные блоки на вашем автомомбиле.
Что еще? Если автомобилю потребовался ремонт с применением сварки, то перед началом работ следует отсоединить проводку от электронного блока управления ABS. Кроме того, этот блок не рекомендуется подвергать нагреву свыше 85 градусов по Цельсию более двух часов. Это к тому, если автомобиль предполагается красить, а затем сушить горячим методом в специальной камере.
О том, что ABS неисправна, свидетельствует загорание контрольной лампы на панели приборов. Слишком нервно реагировать на это не следует, без тормозов автомобиль не останется, но при торможении будет вести себя как машина, в которой ABS отсутствует. Если контрольная лампочка ABS загорелась во время движения, необходимо остановить автомобиль, заглушить двигатель и проверить напряжение между клеммами аккумулятора. Если оно окажется ниже 10,5 В, то можно продолжать движение, а при первой возможности зарядить аккумулятор. Если лампочка ABS периодически загорается и гаснет, то, скорее всего, барахлит какой-нибудь контакт в электрической цепи ABS. Автомобиль следует загнать на смотровую канаву, проверить все провода и зачистить электрические контакты. Если причина мигания лампы ABS не будет обнаружена, то дальнейшие поиски неисправности следует продолжить в специализированном автосервисе.
Существует ряд особенностей, связанных с обслуживанием или ремонтом тормозной системы с ABS. Например, перед заменой тормозной жидкости следует разрядить аккумулятор давления в гидроблоке ABS. Для этого при выключенном зажигании необходимо раз двадцать нажать на педаль тормоза.
avtonov.info
Антиблокировочная система (ABS) | ABS
При экстренном торможении с обычной тормозной системой существует опасность блокировки колес и заноса автомобиля. Система ABS решает эту проблему, регулируя давление в системе тормозного привода таким образом, что блокировка колес предотвращается на любом дорожном покрытии, а автомобиль остается управляемым. Устойчивость автомобиля при движении должна сохраняться как на сухом асфальтовом покрытии, так и на скользкой дороге и при любом качестве дорожного полотна, а автомобиль должен оставаться легко управляемым для «обычного» водителя.
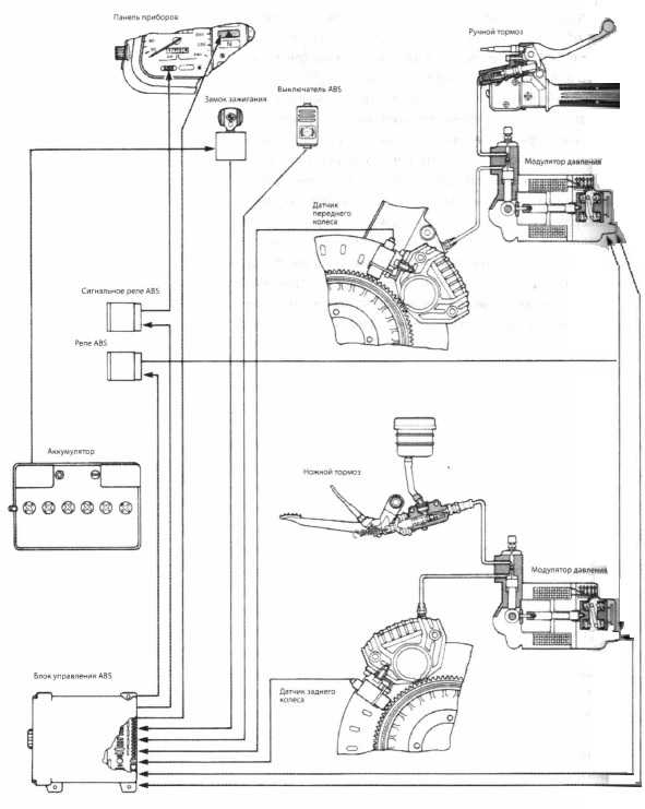
Основные функции системы ABS и ее устройство
На рисунке представлен автомобиль с системой ABS. Для регулирования процессом торможения блок управления получает входную информацию от датчиков вращения колес, которые сообщают блоку управления угловую скорость вращения колес. В результате обработки этой информации в блоке управления определяется контрольная скорость автомобиля, которая учитывается при процессах регулирования.

Рисунок. Легковой автомобиль с системой ABS
- Датчик угловой скорости вращения
- Колесный тормозной цилиндр
- Гидроагрегат с главным тормозным цилиндром
- Блок управления
- Сигнальная лампа
Любое изменение угловой скорости вращения одного или нескольких колес фиксируется и при сильном снижении скорости вращения в пределах одного промежутка времени или относительно контрольной скорости воспринимается как опасность блокировки.
Для предотвращения блокировки тормозное усилие сначало поддерживается на уровне достигнутого значения и не понижается (удержание тормозного усилия).
Если вращение колеса продолжает замедляться, то тормозное усилие снижается, в результате чего колесо притормаживается меньше. При этом обеспечивается возможность возобновления ускорения колеса, вследствие чего автомобиль остается управляемым.
При достижении некоторого предельного значения блок управления определяет необходимость повышения тормозного усилия для предотвращения прокручивания колес (повышение тормозного усилия).
После этого процесс регулирования начинается заново. В зависимости от качества дорожного полотна могут выполняться от 4 до 10 циклов регулирования в секунду до нижнего порога регулирования, составляющего прибл. 4 км/ч.
При выполнении всех процессов — удержание, снижение, повышение тормозного усилия — блок управления управление одним или несколькими электромагнитными клапанами, которые в гидроагрегате объединены в один узел. В зависимости отпроизводителя существуют три варианта регулирования:
- а) одновременное регулирование одного из передних колес и одного заднего колеса по диагонали.
- б) передние колеса регулируются по отдельности, а задние колеса регулируются вместе. В данном случае говорят о регулировании по колесу с большей склонностью к блокировке, то есть регулировка выполняется всегда по тому колесу, которое ближе всего к границе блокировки. Эта система использьзуется чаще всего.
- в) регулирование тормозного усилия для каждого отдельного колеса является оптимальным, но и самым дорогим решением.
Все современные системы ABS имеют функцию самодиагностики и энергонезависимую память ошибок. Блок управления постоянно выполняет самодиагностику и диагностику подключенных компонентов, начиная с зажигания. При обнаружении неисправности в системе ABS, блок управления отключается, на панели приборов загорается сигнальная лампочка, оповещающая водителя о том, что тормозная система работает в обычном режиме без ABS-регулирования.
Датчик угловой скорости вращения колес
Во всех системах ABS принцип действия датчика одинаковый. Существуют, однако, разные виды датчиков угловой скорости вращения. Но все они в результате вращения ипульсного колеса, соединенного со ступицей колеса (иногда с дифференциалом), создают синусоидальное переменное напряпряжение. Частота переменного напряжения прямопропорциональна угловой скорости вращения колеса. Работа и сигналы датчика скорости вращения постоянно контролируются и анализируются блоком управления, начиная со скорости движения 4-6 км/ч.

Рисунок. Датчик угловой скорости вращения (в разрезе)
- а) Датчик угловой скорости вращения DF2 с плоским полюсным контактным штифтом
- б) Датчик угловой скорости вращения DF3 с круглым полюсным контактным штифтом
- Электрический кабель
- Постоянный магнит
- Корпус
- Обмотка
- Полюсный контактный штифт
- Импульсное колесо
Зубья импульсного колеса в результате вращательного движения изменяют магнитное поле, генерируя переменное напряжение, которое может быть проверено осциллографом. Измерение частоты импульсов достаточно точное. На предмет обрыва кабеля датчик может быть статически проверен измерением сопротивления.
В сфере мотоциклов датчики скорости вращения из-за открытого, незащищенного положения используются без постоянного магнита. Ток на них подается только при готовности системы к работе, в результате чего создается магнитное поле, которое вследствие вращательного движения импульсного колеса создает синусоидальное переменное напряжение. В данном случае при поиске неисправностей блоком управления должно дополнительно контролироваться питание датчиков скорости вращения.
Для всех систем и видов систем ABS, а также датчиков угловой скорости вращения важно точное соблюдение расстояния (зазора) между импульсным колесом и датчиком, указанного производителем. Как правило, зазор должен составлять прибл. 1 мм. Кроме того, необходимо следить за тем, чтобы импульсное колесо и датчики были правильно закреплены и не создавали паразитных колебаний.
На работоспособности могут отрицательно сказаться также сильные загрязнения, ржавчина и влага. Это касается всех датчиков, независимо от вариантов их возможного монтажа.

Рисунок. Варианты монтажа и формы полюсных контактных штифтов датчиков угловой скорости вращения
- а) радиальный монтаж, радиальный отвод с плоским контактным штифтом
- б) осевой монтаж, радиальный отвод с ромбовидным контактным штифтом
- в) радиальный монтаж, осевой отвод с круглым контактным штифтом
Закрытая система с 3/3-ходовыми электромагнитными клапанами
Разработанная первоначально компанией Bosch система регулирует тормозное усилие (модуляцию тормозного усилия 3/3-ходовыми электромагнитными клапанами.
На рисунке а, б и в представлен процесс регулирования для каждого колеса.


Рисунок. Модуляция тормозного усилия
- а) создание тормозного усилия
- б) удержание тормозного усилия
- в) снижение тормозного усилия
1 — Датчик угловой скорости вращения
2 — Колесный тормозной цилиндр
3 — Гидроагрегат
За — Электромагнитный клапан
Зb — Накопитель
Зс— Насос обратной подачи
4 — Главный тормозной цилиндр
5 — Блок управления
В состоянии покоя (обесточенном состоянии) электромагнитный клапан позволяет усилию, создаваемому водителем на главном тормозном цилиндре при нажатии на педаль тормоза беспрепятственно воздействовать на колесный тормозной цилиндр. Этот процесс соответствует обычной работе тормозной системы. Тормозное усилие повышается и замедляет колесо. Если блок управления на основании сигнала датчика угловой скорости вращения колеса определяет слишком быстрое замедление колеса по сравнению с контрольной скоростью, то электромагнитный клапан сначала нагружается половиной максимального тока, в результате чего доступ к главному тормозному цилиндру перекрывается, что препятствует дальнейшему повышению давления в колесном тормозном цилиндре.
Если после этой стадии «удержания тормозного усилия» скорость вращения колеса не увеличится, а будет снижаться дальше, то электромагнитный клапан подается максимальный ток, вследствие чего открывается обратная магистраль, а тормозное усилие в колесном тормозном цилиндре уменьшается. В результате силы трения покоя дорожного полотна колесо снова ускоряется. Как только скорость примерно достигнет контрольного значения, блок управления обесточивает электромагнитный клапан, который снова возвращается в исходное положение (т.е. обратная магистраль перекрывается, тормозное усилие может уменишаться беспрепятственно). Цикл может быть начат сначала.
Чтобы поддержать тормозное усилие в главном тормозном цилиндре и обеспечить снижение усилия через накопитель, насос обратной подачи подает тормозную жидкость от накопителя во впускную магистраль главного тормозного цилиндра. Этот процесс заметен по пульсации педали тормоза. Обычно именно по этому признаку водитель определяет момент срабатывания системы ABS.
Регулирование тормозного усилия блоком управления электромагнитными клапанами происходит практически до полной остановки автомобиля либо до отпускания водителем педали тормоза и уменьшении тормозного усилия, свидетельствующего об отсутствии опасности блокировки колеса.
При выходе из строя системы ABS электромагнитные клапаны находятся в обесточенном состоянии, в результате чего тормозная система работает в обычном режиме без ABS-регулирования.
Если вдруг, что маловероятно, система ABS во время процесса регулирования в результате самодиагностики обнаружит неисправность, то, насколько это будет возможным, система продолжит регулирование торможения до конца.

Рисунок. Принципиальная электрическая схема 4-канальной системы ABS 2
- В1 — Датчик угловой скорости вращения
- G1 — Генератор
- HI — Сигнальная лампочка
- К1 — Клапанное реле
- К2— Реле двигателя
- КЗ — Электронное реле защиты
- М1 — Насос обратной подачи
- S1— Выключатель стоп-сигнала
- Y1 — Гидроагрегат
- Y2 — Электромагнитные клапаны
- X1 — Штекерный разъем для блока управления
- Х2-Х5 — Штекерные разъемы для датчиков
На рисунке при помощи принципиальной электрической схемы представлены входы и выходы блока управления, а также взаимосвязь компонентов системы.
При включении зажигания (клемма 15) электронное реле защиты (КЗ) замыкается и соединяет клемму 30 с клелммой 31, в результате чего на блок управления (контакт 1) и на цепь управления (86) клапанного реле (К1) и реле двигателя (К2) подается «плюс» аккумуляторной батареи. Через контакты 10, 20 и 34 блок управления постоянно соединен с массой.
Через клемму 15 также подается питание на сигнальную лампу системы ABS (Н1). Она горит до тех пор, пока не будет соединена с массой через кабель 1 при помощи клапанного реле через клемму 87а или через контакт 29 блока управления.
Если блок управления через контакт 27 подает массу на разъем 87 клапанного реле, то последнее срабатывает и черезразъем 87 соединяет электромагнитные клапаны с клеммой 30. Работа клапанного реле контролируется блоком управления через контакт 32.
Функция сигнальной лампы проверяется блоком управления через контакт 29.
Через контакт 14 блока управления контролируется реле двигаеля, после того как оно будет включено контактом 28 на основании сигнала массы.
Это происходит, когда во время ABS-регулирования на насос обратной подачи подается питание от «плюса» аккумуляторной батареи. В этом случае блоком управления на основании сигнала массы управляются также электромагнитные клапаны.
Вce это зависит от частоты переменного напряжения датчиков угловой скорости вращения (В1).
Вход выключателя стоп-сигналов служит дополнительной защитой так же, как и сигнал работы двигателя через клемму 61 генератора. Сигнальная лампочка гаснет только при работающем двигателе с исправным генератором, поскольку при ABS-регулировании необходим запас энергии.
Открытая система с 2/2-ходовыми электромагнитными клапанами
Существенное отличие антиблокировочной системы, разработанной впервые компанией Teves, заключается в том, что она является так называемой открытой системой и для модуляции тормозного усилия используются два 2/2-ходовых электромагнитных клапана: впускной клапан и выпускной клапан.

Рисунок. Тормозная система, в состоянии покоя
- Вакуумный усилитель тормозного привода с главным тормозным цилиндром тандемного типа
- Насосная установка системы ABS
- Датчик двигателя насоса
- Датчик-переключатель положения педали тормоза
- Гидроблок Mark IV
- Впускной клапан
- Выпускной клапан
- Передние тормоза слева
- Передние тормоза справа
- Задние тормоза слева/справа
Впускные клапаны в обесточенном состоянии открыты обеспечивают обычную работу тормозной системы. Выпускные клапаны в обесточенном состоянии закрыты и перекрывают таким образом, обратную магистраль.
При необходимости вмешательства системы ABS в результате сильного замедления вращения колеса при торможении в соответствующий впускной клапан сначала подается ток, впоследствие чего клапан закрывается. Это препятствует дальнейшему повышению тормозного усилия в колесном тормозном цилиндре.
Если поддерживаемое таким образом давление слишком высокое (скорость вращения колес не повышается), то активизируется и открывается выпускной клапан. Тормозное усилие сбрасывается через обратную магистраль к компенсационному бачку главного тормозного цилиндра.
Если скорость вращения колес снова повышается, то оба клапана обесточиваются (впуск открыт, выпуск закрыт) и тормозное усилие снова может повышаться. Благодаря точной синхронной нагрузке клапанов током достигается практически плавная модуляция тормозного усилия.
Поскольку при снижении тормозного усилия тормозная жидкость уходит в компенсационный бачок, говорят об открытой системе.
Для предотвращения сильного «западания» педали тормоза при продолжительном торможении с ABS-регулировании и многократном снижении тормозного усилия блок управления активизирует гидравлический насос, который отводит назад тормозную жидкость из компенсационного бачка в главны тормозной цилиндр. Сигнал для управления насососом и блок управления передает датчик-переключатель положения педали тормоза.

Рисунок. Многоступенчатый датчик — переключатель положения педали
В зависимости от положения педали датчик-переключатель положения педали ступенчато изменяет сопротивление. По соответствующему падению напряжения блок управления определяет положение и степень опускания педали тормоза.
Гидравлический насос работает теперь до тех пор, пока не будет жостигнуто первоначальное значение.
Работоспособность насоса в этой системе очень важна, поэтому контролируется датчиком скорости вращения. Кроме того, насос кратковременно включается при выполнении самодиагностики системы ABS после включения зажигания при пуске двигателя.
Закрытая система с 2/2-ходовыми электромагнитными клапанами
После выхода разных законодательных положений по защите патентных прав многие производители все чаще стали использовать антиблокировочную закрытую систему с 2/2-ходовыми электромагнитными клапанами, которая сочетает преимущества обеих описанных выше систем: быстрая точная модуляция тормозного усилия 2/2-ходовыми электромагнитными клапанами, отвечающими за впуск и выпуск на каждом колесном тормозном цилиндре, и отсутствие потери тормозной жидкости из участка гидравлического контура, нагруженного тормозным усилием, в результате ABS-регулирования.
На рисунке представлен гидравлический контур закрытой 4-канальной антиблокировочной системы с разделением контуров тормозного привода по диагонали при помощи 2/2-ходовых электромагнитных клапанов.

Рисунок. Гидравлический контур
Принцип включения электромагнитных клапанов для увеличения, удержания и уменьшения тормозного усилия при ABS-регулировании такой же, как и в описанной выше системе.
Стандартное положение или повышение тормозного усилия: в обесточенном состоянии все впускные клапаны открыты, все выпускные клапаны закрыты. Тормозное усилие главного тормозного цилиндра при нажатии на педаль тормоза может беспрепятственно воздействовать на колесный и тормозной цилиндр.
Удержание тормозного усилия: впускной клапан закрывается (подается питание), выпускной клапан в обесточенном положении остается закрытым. Давление тормозной жидкости в соответствующем цилиндре остается постоянным.
Уменьшение тормозного усилия: впускной клапан остается закрытым (подается питание), выпускной клапан открывается (подается питание). Тормозное усилие может быть уменьшено путем сброса давления через выпускной клапан в компенсационный бачок.
Насос обратной подачи включается, когда на одном из колесных тормозных цилиндрах должно быть уменьшено тормозное усилие. В результате тормозная жидкость из компенсационного бачка через компенсационную камеру возвращается в главный тормозной цилиндр. Насос отключается только в том случае, когда регулирования больше не требуется.
При ABS-регулировании выполняется точная модуляция тормозного усилия путем кратковременного включения и отключения электромагнитных клапанов, вследствие чего тормозное усилие увеличивается или уменьшается постепенно. Процесс регулирования колесного тормозного цилиндра так как он происходит в действительности, представлен на рисунке.

Рисунок. Скорость вращения колеса и управление модулятором
Впускной клапан закрывается (подача питания) для удержания тормозного усилия и предотвращения его дальнейшего увеличения, поскольку скорость вращения колеса становится гораздо меньше скорости движения. Поскольку скорость вращения колеса продолжает падать, кратковременно открывается выпускной клапан (подача питания) для незначительного снижения тормозного усилия. Включается двигатель насоса. В результате незначительного тормозного усилия и снижения тормозного действия скорость вращения колеса снова приближается к скорости движения автомобиля. Тормозное усилие снова может быть увеличено. Для этого впускной клапан кратковременно открывается (обесточенное состояние). На представленном примере сразу же после этого впускной клапан еще раз кратковременно открывается, так как тормозное усилие может увеличиваться дальше. Затем снова кратковременно открывается выпускной клапан и т.д.
Возможность точной модуляции тормозного усилия часто используется и для работы электронного распределителя тормозных сил (EBV). Он включается перед системой ABS, когда при легком торможении появляется слишком сильное замедление задних колес. На рисунке представлен рабочий диапазон электронного распределителя тормозных сил.

Рисунок. Рабочий диапазон EBV-регулирования
При помощи электроники системы ABS распределение тормозных сил может точно подстраиваться под разную нагрузку автомобиля для обеспечения максимальной степени его устойчивости в любых условиях. Механический распределитель тормозных сил и редукционный клапан для задних тормозов в данном случае излишни и могут не устанавливаться.
Система ABS в мотоцикле
Антиблокировочная система была впервые использована в мотоцикле в конце 80-х г.г. прошлого столетия. При этом были учтены некоторые особенности, характерные для двухколесного транспортного средства. С точки зрения конструкции место для установки дополнительных компонентов очень ограничено. Особое внимание должно быть уделено общему весу и распределению центра тяжести. Кроме того, ручной тормоз для передних колес и ножной тормоз для задних колес работают автономно. Блокировка одного колеса двухколесного транспортного средства для водителя-непрофессионала быстро закончится падением. Поэтому к регулированию и надежности предъявляются максимальные требования. В целом регулирование выполняется до нижней контрольной скорости мотоцикла 2,5 км/ч.
На рисунке представлена схема работы такой системы.

Рисунок. Схема работы системы ABS
При ABS-регулировании на обмотку электромагнита в модуляторе тормозного усилия подается ток (до 25 А), магнитное поле оттягивает регулирующий поршня преодолевая усилия возвратной пружины. Связанный с направляющим роликом распределительный поршень опускается. Металлический шарик перекрывает подающую магистраль главного тормозного цилиндра. При повышении скорости вращения обмотка обесточивается, регулирующий поршень выталкивается пружиной вперед, тормозное усилие колесного тормозного цилиндра снова увеличивается.
На тормозных рычагах пульсации не ощущается, поскольку металлический шарик во время регулирования перекрывает подающую магистраль главного тормозного цилиндра. Работа модулятора тормозного усилия контролируется пьезокерамикой. Регулирующий поршень усилием внутренней пружины при присутствии тока на обмотке оказывает давление на пьезокерамику, которая передает сигнал напряжения на блок управления. Таким образом работоспособность контролируется и при проведении самодиагностики системы. Выход из строя системы индицируется миганием двух контрольных ламп. Система имеет функцию самодиагностики, а сохраненные неисправности могут быть считаны тестером.

Рисунок. Модулятор тормозного усилия
- от главного тормозного цилиндра
- к колесному тормозному цилиндру
- Распределительный поршень
- Направляющий ролик
- Регулирующий поршень
- Обмотки электромагнитов
- Разъем для кабеля
- Пьезокерамика
В отношении модуляции тормозного усилия 2/2-ходовыми электромагнитными клапанами и гидравлическим блоком современные системы похожи на системы, устанавливаемые в автомобилях. На рисунке представлен гидравлический контур с впускным и выпускным клапанами для каждого контура торможения.

Рисунок. Гидравлический контур
Регулирование осуществляется путем открывания и закрывания клапанов, как и в системах легковых автомобилей.
Одинаковым является также определение и обработка скорости вращения колес и других входов. Характерными только для мотоциклов являются отдельные контуры торможения переднего и заднего колес, а также выключатель ABS для активного отключения системы.
ustroistvo-avtomobilya.ru
Антиблокировочная система АБС как она устроена
АБС: Для чего она нужна
Известно: если при экстренном торможении
“в пол” передние колеса блокируются, то автомобиль становится неуправляемым.
Крутить руль в этом случае совершенно бесполезно. Опытный водитель тормозит
прерывисто, давая колесам провернуться, что позволяет вырулить в нужную
сторону и, может быть, объехать неожиданно возникшее препятствие. Но у
многих ли из нас хватит самообладания хоть на миг ослабить нажим на педаль
тормоза, когда машина с визгом летит, быть может, в свой последний путь?
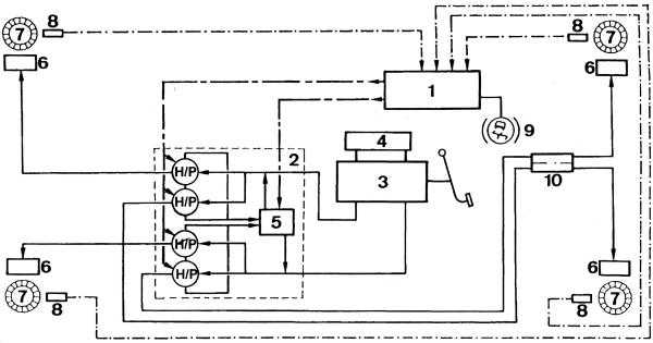
![]() |
| Рис. 1. Функциональная схема АБС Teves Мk II: 1 – гидронасос; 2 – аккумулятор давления; 3 – ЭБУ; 4 – колесные датчики; 5 – блок электромагнитных гидроклапанов. |
То, что сложно для человека, под силу бесстрастной электронике. И вот уже на блокирование колес педаль отзывается частыми резкими толчками, что свидетельствует: АБС работает, и теперь у вас есть возможность отвернуть в сторону от опасности!
АБС: КАК ОНА УСТРОЕНА
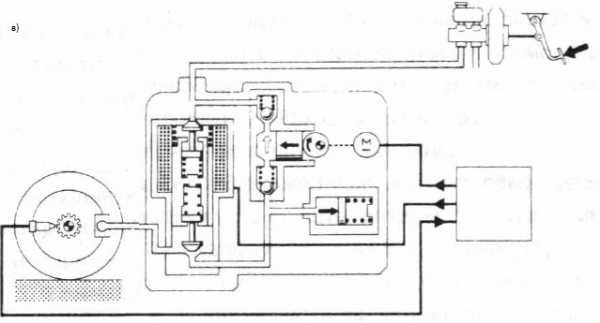
На рис. 1 приведена функциональная схема типичной АБС. Сразу обратим внимание на электронасос 1 и аккумулятор давления 2: эти узлы необходимы, чтобы умная электроника смогла управлять тормозным усилием независимо от реакции водителя (напомним – в аварийной ситуации он, как правило, просто давит на педаль “до упора”). Кроме того, электронному блоку управления 3 (ЭБУ) надо ”знать”, вращаются ли в данный момент колеса и с какой скоростью. Эту информацию выдают датчики 4, контролирующие каждое колесо. Ведь может возникнуть ситуация, когда скользкое дорожное покрытие под одним из колес провоцирует его раннее блокирование. Тогда ЭБУ по сигналу от этого колеса выдает команду ослабить тормозное усилие, предотвращая занос и разворот автомобиля. Правда, при этом тормозной путь будет таким, как если бы все колеса оказались на скользкой дороге. Но разработчики считают, что важнее в любом случае сохранить управляемость и возможность маневрирования.
Последний из узлов АБС – блок электромагнитных клапанов 5, которые, собственно, и управляют давлением жидкости. В каждом из контуров тормозной системы предусмотрено два клапана – впускной, который открывает путь жидкости из аккумулятора давления к рабочему цилиндру, когда надо увеличить тормозное усилие, и выпускной, позволяющий жидкости уйти обратно в бачок, когда давление надо ослабить. Эти клапаны при исправной АБС либо открываются поочередно, либо закрыты, если давление в контуре должно сохраняться неизменным. Наконец, важно знать, что в обесточенном состоянии впускные клапаны открыты, а выпускные – закрыты. Это позволяет при отказе АБС просто отключить ее (например, вынув предохранитель F54 (рис. 2) или сняв разъем с ЭБУ) и тормозить, как на обычном автомобиле.
АБС: В здравии и в болезни
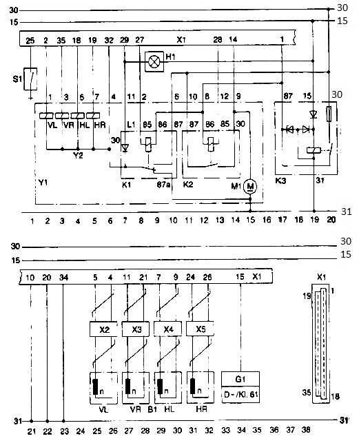
Принципиальная схема соединений АБС фирмы Teves, установленной, в частности, на автомобилях “Фольксваген-Пассат” 1990 года выпуска в качестве дополнительного оборудования, приведена на рис. 2. Как видите, она не слишком сложна. И тем не менее стоит сделать несколько важных замечаний для тех, кто отважится на самостоятельный ремонт АБС.
1. Прежде чем снять аккумуляторную батарею и проводить сварочные работы на автомобиле, обязательно отсоедините штепсельный разъем от ЭБУ АБС при выключенном зажигании. Этот блок в “Пассате” расположен под подушкой заднего сиденья.
2. При проведении окрасочных работ ЭБУ не должен подвергаться воздействию температуры 85°С более двух часов.
3. Перед любыми работами с тормозной системой разрядите аккумулятор давления, нажав не менее 20 раз на педаль тормоза при выключенном зажигании, иначе в системе сохранится давление около 180 атм.
4. Будьте осторожны, включая зажигание при разгерметизированной гидросистеме, так как в этом случае заработает насос тормозной жидкости.
Теперь приступим к проверке узлов АБС. Для работников сервисных центров выпускают считывающие устройства, позволяющие снять информацию с системы самодиагностики. Вещь дорогая и практически недоступная автолюбителю. Мы же обойдемся обычным радиолюбительским тестером, которым измеряют напряжение и сопротивление в электрических цепях. Подсоединять выводы прибора придется к контактам разъема ЭБУ, что требует аккуратности и сноровки. Поэтому большую часть проверок будем производить при выключенном зажигании и снятом разъеме ЭБУ, тогда тестер можно легко подключить к контактам колодки на жгуте проводов. Итак, изучаем таблицу проверки АБС.
Поясним правила пользования таблицей. Измерять напряжения или сопротивления нужно между указанными во второй графе выводами разъема ЭБУ АБС – в колодке, расположенной на жгуте проводов. При этом только пп. 35–40 проверяем с подключенным ЭБУ, в остальных случаях разъем снят. Последняя графа указывает возможную причину неисправности, если результаты измерений не соответствуют указанным в пятой графе. При этом мы рассматриваем лишь случаи дефектов в узлах системы, считая, что электронный блок исправен. Это тем более оправданно, что ремонт ЭБУ в домашних условиях невозможен, а заменить какой-либо узел целиком вполне по силам рукастому и смекалистому автолюбителю. Если вы все сделаете правильно, то об этом вас известит погасшая через некоторое время после включения зажигания контрольная лампа АБС на щитке приборов – как и положено при исправной системе.
![]() |
| Рис. 2. Принципиальная электросхема соединений АБС Teves Мк II. Обозначения из латинской буквы и цифры (например, W/2 или U2/10) указывают на разъем в блоке предохранителей и реле (буква) и его контакт (цифра). Цифра около точки соединения с ”массой” показывает расположение этого соединения в автомобиле (22 – на гидроузле, 28 – на перегородке моторного отсека, 39 – под подушкой заднего сиденья слева). Предохранители 53 и 54 устанавливаются непосредственно под соответствующими реле над основной частью блока реле и предохранителей. Нумерация узлов, не относящихся к АБС, соответствует схеме ”Фольксваген-Пассат” в ЗР, 1998, № 10. |
И в заключение – несколько рекомендаций по замене узлов. Еще раз повторим, что перед разъединением гидросистемы необходимо сбросить давление в ее аккумуляторе 20-кратным нажатием на педаль тормоза при выключенном зажигании. Прокачка контуров, соединенных с насосом, имеет свои особенности. Итак, вы надели на штуцер прозрачную трубочку и опустили ее конец в баночку с тормозной жидкостью. Теперь нажмите на педаль тормоза, отверните штуцер для прокачки и включите зажигание. При этом включится насос АБС, который выгонит воздух из системы. Как только перестанут выходить пузырьки, отпустите педаль, заверните штуцер и выключите зажигание.
Перед монтажом нового датчика вращения колес нанесите слой смазки на поверхность посадочного гнезда и установите новое уплотнительное кольцо.
Конечно, АБС других моделей отличаются от описанной выше и таблица неисправностей к ним может не подойти. Но общие принципы построения систем те же, и если вам удастся найти схему АБС для вашей машины, то, сравнив ее с рис. 2, несложно скорректировать и таблицу диагностики. Поэтому наши рекомендации, надеемся, будут небесполезны в любом случае.
| ТАБЛИЦА ПРОВЕРКИ АБС | |||||
| Выводы разъема | Проверяемый узел | Условия проверки | Контрольное значение | Возможная причина неисправности | |
| 1 | 2 и 1 | Напр. питания АБС | Включить зажигание | Около 12 В | Обрыв цепи |
| 2 | 3 и 1 | Реле К79 системы АБС | Соединить перемычкой выводы 2 и 8 и включить зажигание. По окончании проверки перемычку снять | Около 12 В | Обрыв в цепи или неиспр. реле. См. п. 3 |
| 3 | 1 и 8 | То же, обмотка | Выключить зажигание | R=50–100 Ом | Обрыв в цепи или в обмотке |
| 4 | 12 и 1 | Выключатель стоп-сигнала | Выключить зажигание, нажать педаль тормоза | Около 12 В | Сгорел F20, обрыв в цепи, неиспр. выкл. стоп-сигн. |
| 5 | 4 и 22 | Правый задний колесный датчик | Вывесить правое заднее колесо и вращать его со скоростью около 60 об/мин | ~U>75 мВ | Обрыв в цепи, сбита установка датчика, его неисправность |
| 6 | 4 и 22 | То же | – | R=0,8–1,4 кОм | Дефект датчика, обрыв в цепи |
| 7 | 6 и 24 | Левый задний колесный датчик | Вывесить левое заднее колесо и вращать его, как в п. 5 | См. п. 5 | См. п. 5 |
| 8 | 6 и 24 | То же | – | См. п. 6 | См. п. 6 |
| 9 | 7 и 25 | Правый передний колесный датчик | Вывесить правое переднее колесо и вращать его как в п. 5 | См. п. 5 | См. п. 5 |
| 10 | 7 и 25 | То же | – | См. п. 6 | См. п. 6 |
| 11 | 5 и 23 | Левый передний колесный датчик | Вывесить левое переднее колесо и вращать его как в п. 5 | См. п. 5 | См. п. 5 |
| 12 | 5 и 23 | То же | – | См. п. 6 | См. п. 6 |
| 13 | 1 и 3 | Нормально замкнутые контакты реле К79 АБС | Зажигание выключено | R<1,5 Ом | Обрыв в проводах или дефект в реле |
| 14 | 3 и 20 | Цепи реле К79 АБС | То же | R<1,5 Ом | Обрыв в цепях |
| 15 | 1 и 11 | Общий провод клапанов | То же | R<1,5 Ом | Нарушение соединения с ”массой” одного из выводов |
| 16 | 1 и 18 | Главный клапан | То же | R=2–5 Ом | Обрыв в цепи или в обмотке клапана |
| 17 | 11 и 17 | Впускной клапан заднего контура | То же | R=5–7 Ом | То же |
| 18 | 11 и 15 | Впускной клапан правого переднего контура | То же | R=5–7 Ом | То же |
| 19 | 11 и 35 | Впускной клапан левого переднего контура | То же | R=5–7 Ом | То же |
| 20 | 11 и 33 | Выпускной клапан заднего контура | То же | R=3–5 Ом | То же |
| 21 | 11 и 34 | Выпускной клапан правого переднего контура | То же | R=3–5 Ом | То же |
| 22 | 11 и 16 | Выпускной клапан левого переднего контура | То же | R=3–5 Ом | То же |
| 23 | 1 и 14 | Датчик высокого давления S01 | Зажигание выключено, 20 раз нажать на педаль тормоза | R<1,5 Ом | Обрыв в цепях или дефект датчика |
| 24 | 1 и 4 | Изоляция экрана провода правого заднего датчика | Зажигание выключено | R>100 кОм | Нарушение изоляции экрана, пробит конденсатор С |
| 25 | 1 и 6 | То же для левого заднего датчика | То же | R>100 кОм | То же |
| 26 | 1 и 7 | То же для правого переднего датчика | То же | R>100 кОм | То же |
| 27 | 1 и 5 | То же для левого переднего датчика | То же | R>100 кОм | То же |
| 28 | 2 и 14 | Реле К78 включения насоса АБС | То же | R=50–100 Ом | Обрыв в цепи или обмотке реле |
| 29 | 2, 17 и 33 | Клапаны заднего контура | Соединить выводы перемычкой, вывесить задние колеса, нажать на тормоз при выключенном зажигании | Задние колеса должны затормозиться | Неисправность клапанной коробки |
| 30 | 2, 17 и 33 | То же | То же при включенном зажигании | Задние колеса должны вращаться | То же |
| 31 | 2, 15 и 34 | Клапаны правого переднего контура | То же, что в п. 29, но вывесить правое переднее колесо | Колесо должно затормозиться | То же |
| 32 | 2, 15 и 34 | То же | То же при включенном зажигании | Колесо должно вращаться | То же |
| 33 | 2, 16 и 35 | Клапаны левого переднего контура | То же, что в п. 29, но вывесить левое переднее колесо | Колесо должно затормозиться | То же |
| 34 | 2, 16 и 35 | То же | То же при включенном зажигании | Колесо должно вращаться | То же, после проверок не забудьте снять все перемычки! |
| 35 | 32 и 1 | Реле К78 включения насоса АБС | Эта и последующая проверки выполняются при подключенном разъеме ЭБУ АБС. Выключить зажигание, разъединить разъем насоса АБС, нажать 20 раз на педаль тормоза и включить зажигание | Между выводами должно появиться напряжение около 12 В | Сгорел F53, обрыв в цепях, дефект в реле. После проверки подключите разъем насоса |
| 36 | 9 и 10 | Датчики аварийного давления S02 и уровня жидкости в бачке АБС S03 | Проверить уровень жидкости в бачке, включить зажигание и дождаться выключения насоса | R<1,5 Ом | Обрывы в цепях или дефекты в датчиках |
| 37 | 9 и 10 | Датчик аварийного давления S02 | Выключить зажигание и 20 раз нажать на тормоз | R>100 кОм | Если между выводами 3 и 5 пятиштырькового разъема на гидроблоке низкое сопротивление – дефект в датчике высокого давления |
| 38 | 9 и 10 | Датчик уровня жидкости в бачке АБС S03 | Включить зажигание, дождаться выключения насоса, выключить зажигание и вынуть датчик из бачка | R>100 кОм | Неисправен датчик уровня жидкости в бачке |
| 39 | – | Насос М АБС | Выключить зажигание, нажать 20 раз на тормоз, отметить | Уровень жидкости должен понизиться примерно на 1 см | Если насос работал, в нем есть механический дефект, если не включался, возможен обрыв в цепях, F53 или дефект реле |
| 40 | 2 и 18 | Главный клапан | Соединить выводы перемычкой при выключенном зажигании, нажать на педаль тормоза до отказа и, не отпуская педали, включить зажигание | Должно ощущаться давление на ногу | Неисправен клапан |
Алексей ВОРОБЬЕВ-ОБУХОВ
© 1997-98 «За рулем»
Как здесь найти нужную информацию?
Расшифровка заводской комплектации автомобиля (англ.)
Расшифровка заводской комплектации VAG на русском!
Диагностика Фольксваген, Ауди, Шкода, Сеат, коды ошибок.
Если вы не нашли информацию по своему автомобилю — посмотрите ее на автомобили построенные на платформе вашего авто.
С большой долей вероятности информация по ремонту и обслуживанию подойдет и для Вашего авто.
vwts.ru
Принцип работы ABS
ABS – это антиблокировочная система тормозов. Из названия сразу становится понятным ее предназначение. Но как же она работает?
Для чего нужна ABS
Каждый водитель знает, что во время торможения рано или поздно может наступить момент, когда колеса перестают вращаться и автомобиль начинает идти юзом. Такая ситуация опасна тем, что машина становится неуправляемой. Колеса, которые не вращаются, даже если их повернуть рулем, не смогут изменить траекторию движения автомобиля.
Блокировка колеса возникает тогда, когда сила торможения превышает коэффициент сцепления шины с дорогой. Этот момент возникает каждый раз в разное время и на льду наступит гораздо раньше, чем на сухом асфальте. Поэтому торможение во время гололеда (да еще экстренное!) превращается в весьма сложное задание.
Чтобы облегчить вождение автомобиля в сложных погодных условиях, была разработана антиблокировочная система тормозов.
Как работает ABS

Принцип работы антиблокировочной системы весьма прост – она способна обнаруживать блокировку одного или нескольких колес и, когда это происходит, «отключает» тормоза. Это равносильно тому, как если бы Вы отпустили педаль тормоза. Когда колесо снова начинает вращаться, ABS регистрирует начало вращения и вновь «включает» торможение…
Главная «фишка» всех этих действий в том, что ABS отключает и включает тормоза до 30 раз в секунду! Во время работы системы педаль тормоза дрожит под ногой, а на некоторых автомобилях слышно стрекотание работающих клапанов. При этом колеса продолжают вращаться, автомобиль не теряет управление, а торможение происходит с максимальной эффективностью.
Устройство ABS

Антиблокировочная система тормозов имеет в своем составе весьма скромное количество крупных модулей. В их число входят датчики вращения колес, блок клапанов и управляющий блок. Все.
Датчики вращения служат для определения вращения колеса. Если вращения нет, но автомобиль движется, значит, колесо заблокировано. Сигнал с датчика приходит в управляющий блок, а он включает соответствующий клапан. Клапан перекрывает соответствующую тормозную магистраль, отключая тем самым тормоза. Соответственно, когда колесо начинает вращаться, сигнал идет по той же цепочке, но команда от управляющего блока отключает клапан. Подача тормозной жидкости возобновляется и торможение продолжается.
Антиблокировочные системы делятся на три вида:
1) Одноканальные. Простейшие ABS, способные управлять блокировкой и торможением только на всех колесах сразу. Малоэффективны в случаях, когда колеса разных бортов едут по разным покрытиям (классическая ситуация: под левыми колесами асфальт, а под правыми – лед).
2) Двухканальные. Работают с двумя тормозными контурами по отдельности. Если контуры распределены по бортам, то вращение колес будет регулироваться более эффективно, чем при одноканальной ABS
3) Многоканальные. Воздействуют на каждое колесо индивидуально. Такие ABS наиболее эффективны, поскольку способны управлять любым колесом именно так, как нужно в данный момент времени. Торможение будет отличным, даже если под всеми колесами будут совершенно разные покрытия.
Управляющий блок ABS имеет встроенную систему самодиагностики. Опрос датчиков и определение работоспособности системы обязательно происходит после включения зажигания. В это время на панели приборов обязан светиться специальный указатель. После нескольких секунд он так же обязан погаснуть. Если указатель продолжает светиться, значит, в ABS присутствует неисправность. Эксплуатировать автомобиль с неработающей антиблокировочной системой крайне нежелательно – нужно провести диагностику и ремонт.
russia-avto.ru
Как устроен датчик АБС? Устройство и принцип работы системы ABS и 4 самые частые её поломки
При запуске электросистемы в автомобиле на его панели загорается надпись — индикатор ABS (антиблокировочной системы), которая означает запуск блока контроля различных устройств. При полной исправности системы это уведомление гаснет после автодиагностики или при старте движения. Датчик АБС — очень важный элемент автомобиля, который отвечает за безопасность его торможения.

Принцип работы
Датчик АБС и разработка модернизированной тормозной системы для автомобильного транспорта позволили повысить безопасность эксплуатации техники. Производители машин начали ставить АБС в свою продукцию примерно с 70-х годов. Устройство датчика АБС состоит из следующих элементов:
- датчики количества оборотов;
- механизмы, устанавливаемые на колёсах;
- гидравлический блок;
- управляющий блок.
Главная составляющая оборудования — блок правления. Эта деталь отвечает за приём и анализ сигналов, идущих с датчиков. Полученная информация тщательно изучается электроникой, после чего ею делаются выводы об уровне скольжения автомобильных колёс. Управление же осуществляется гидравлическими клапанами.

Давление, подаваемое ГТЦ (главным тормозным центром), создаёт нажим на тормозные суппорты. Это позволяет прижать колодки тормозов к дискам. Вне зависимости от усилия автомобилиста при нажатии на педаль и ситуации, давление внутри тормозной системы все равно будет нормальным. Преимущество АБС состоит в том, что анализу подвергается каждое колесо, препятствуя блокировке.
Именно на этом и основывается принцип функционирования системы ABS. На автомобилях, оснащённых полным или задним приводом, стоит только один автодатчик, расположенный в конструкции задней оси. Сведения о риске блокировки получаются с ближайшего колеса, а специальная команда о давлении отправляется на все колёса независимо от того, как устроен датчик АБС.
Уменьшение или увеличение давления осуществляется по ступенчатой схеме благодаря особым режимам. При наличии каких-либо проблем ABS отключается, и тормоза функционируют самостоятельно. О неисправности оборудования можно узнать по специальному индикатору на приборной панели.
Проверка системы АБС
При неисправности сенсорного датчика он перестаёт отсылать команды системе, и АБС не выполняет свою задачу, то есть колёса при торможении блокируются. При наличии подобной проблемы нужно незамедлительно обратиться в автосервис.
Датчики самого простого оборудования представляют собой обыкновенную индукционную катушку, взаимодействующую с зубчатым диском из металла. Чаще всего причиной поломки АБС является разрыв кабеля. Именно такая неисправность диагностируется с применением тестера, ремонтных пинов и паяльника. Пины подключаются в разъёмы, а с помощью тестера осуществляется измерение сопротивления датчика ABC.
Этот показатель не должен превышать значений, которые указаны в инструкции по эксплуатации. В случае, если сопротивление устремлено к бесконечности, это означает, что в электроцепи произошел обрыв. Если же оно устремлено к нулю, то речь идёт о коротком замыкании.
В случае, если при визуальном изучении были выявлены обрывы, их нужно срочно отремонтировать. Для их соединения нужно воспользоваться пайкой, так как обычная скрутка может привести к усугублению поломки.
Во многих современных машинах установлена специальная система автоматической диагностики. При наличии какой-либо проблемы электроника выдаёт тот или иной код ремонта, который расшифровывается с помощью руководства к транспортному средству.
Распространённые поломки
Несущественный треск при надавливании на тормозную педаль — вполне нормальное явление. Подобный звук возникает из-за функционирования модуляторов. Если АБС неисправна, то её индикатор загорается и не потухает даже при запущенном моторе. Существует несколько самых распространённых неисправностей антиблокировочной системы:
- Деактивация по результатам самодиагностики. Это может быть вызвано сбоями в работе управляющего блока или повреждением проводки сенсорного датчика ABS.
- АБС после активации самодиагностируется, но затем выключается. Такую проблему может вызвать разрыв проводов, нарушение контактов или их окисление, где нарушена подача питания и сигналов.
- Появляется ошибка, но датчик АВС работает. Это является следствием обрыва в сенсорном датчике. Также её может вызвать разница давления в колёсах или даже разный узор протекторов.
- Полная потеря работоспособности системы. Тут может быть масса причин, начиная от поломок датчика и заканчивая износом подшипников ступиц.

Чтобы выявить неисправность, нужно проверить давление и люфт в автоколёсах, работоспособность гребёнки и ротора. Если на элементах есть сколы, то их лучше полностью поменять. Если проблема осталась нерешённой, то причина, скорее всего, кроется в электронной составляющей. В таком случае требуется получить код для диагностики.
auto-gl.ru


