Принцип работы и схема подключение генератора
Самая основная функция генератора – зарядка батареи аккумулятора и питание электрического оборудования двигателя.
Поэтому рассмотрим более подробнее
схему генератора, как правильно его подключить, а также дадим несколько советов как проверить его своими руками.
Генератор – механизм, который превращает механическую энергию в электрическую. Генератор имеет вал, на который насажен шкив, через который и получает вращения от коленчатого вала двигателя.
- Аккумуляторная батарея
- Выход генератора «+»
- Выключатель зажигания
- Лампа-индикатор исправности генератора
- Помехоподавляющий конденсатор
- Положительные диоды силового выпрямителя
- Отрицательные диоды силового выпрямителя
- «Масса» генератора
- Диоды обмотки возбуждения
- Обмотки трех фаз статора
- Питание обмотки возбуждения, опорное напряжение для регулятора напряжения
- Обмотка возбуждения (ротор)
- Регулятор напряжения
Автомобильный генератор используют для питания электропотребителей, таких как: система зажигания, бортовой компьютер, автомобильная светотехника, система диагностики, а также есть возможность заряжать автомобильный аккумулятор.
Мощность генератора легкового автомобиля составляет приблизительно 1 кВт. Автомобильные генераторы достаточно надежные в работе, потому что обеспечивают бесперебойную работу множеству приборов в автомобиле, а поэтому и требования к ним соответствующие.
Устройство генератора
Устройство автомобильного генератора подразумевает наличие собственного выпрямителя и регулирующей схемы. Генерирующая часть генератора с помощью неподвижной обмотки (статора) вырабатывает трёхфазный переменный ток, который далее выпрямляется серией из шести больших диодов и уже постоянный ток заряжает аккумулятор. Переменный ток индуцируется вращающимся магнитным полем обмотки (вокруг обмотки возбуждения или ротора). Далее ток через щётки и кольца скольжения подаётся на электронную схему.
Устройство генератора: 1.Гайка. 2.Шайба. 3.Шкив. 4.Передняя крышка. 5.Дистанционное кольцо. 6.Ротор. 7.Статор. 8.Задняя крышка. 9.Кожух. 10.Прокладка. 11.Защитная втулка. 12.Выпрямительный блок с конденсатором.
13.Щеткодержатель с регулятором напряжения.
Располагается генератор в передней части двигателя автомобиля и запускается с помощью коленчатого вала. Схема подключения и принцип работы генератора автомобиля одинаковый для любых автомобилей. Есть конечно некоторые отличия, но они, как правило, связаны с качеством изготовленного товара, мощностью и компоновкой узлов в моторе. Во всех современных автомобилях устанавливают генераторные установки переменного тока, которые включают не только сам генератор, но и регулятор напряжения. Регулятор равносильно распределяет силу тока в обмотке возбуждения, именно за счет этого и происходит колебание мощности самой генераторной установки в тот момент, когда напряжение на силовых клеммах выхода остается неизменным.
Новые автомобили чаще всего оборудованы электронным блоком на регуляторе напряжения, поэтому бортовой компьютер может контролировать величину нагрузки на генераторную установку. В свою очередь на гибридных автомобилях генератор выполняет работу стартер-генератора, аналогичная схема используется и в других конструкциях системы стоп-старт.
Принцип работы генератора авто
Схема подключения генератора ВАЗ 2110-2115
Схема подключения генератора переменного тока включает такие составляющие:
- Аккумулятор.
- Генератор.
- Блок предохранителя.
- Ключ зажигания.
- Приборная панель.
- Выпрямительный блок и добавочные диоды.
Принцип работы достаточно простой, при включении зажигания плюс через замок зажигания идет через блок предохранителей, лампочку, диодный мост и выходит через резистор на минус. Когда лампочка на приборной панели загорелась, далее плюс идет на генератор (на обмотку возбуждения), далее в процессе запуска двигателя шкив начинает вращаться, также вращается якорь, за счет электромагнитной индукции вырабатывается электродвижущая сила и появляется переменный ток.
Наиболее опасным для генератора является замыкание пластин теплоотводов, соединенных с «массой» и выводом «+» генератора случайно попавшими между ними металлическими предметами или проводящими мостиками, образованными загрязнением.
Далее в выпрямительный блок через синусоиду в левое плечо диод пропускает плюс, а в правое минус. Добавочные диоды на лампочку отсекают минусы и получаются только плюсы, далее он идет на узел приборной панели, а диод, который там стоит он пропускает только минус, в итоге лампочка гаснет и плюс тогда идет через резистор и выходит на минус.
Принцип работы автомобильного генератора постоянного, можно объяснить так: через обмотку возбуждения начинает течь небольшой постоянный ток, который регулируется управляющим блоком и поддерживается им на уровне чуть больше 14 В. Большинство генераторов в автомобиле способны вырабатывать как минимум 45 ампер. Генератор работает на 3000 оборотах в минуту и выше — если посмотреть на соотношение размеров ремней вентиляторов для шкивов, то оно по отношению к частоте двигателя составит два или три к одному.
Во избежание этого пластины и другие части выпрямителя генераторов частично или полностью покрывают изоляционным слоем. В монолитную конструкцию выпрямительного блока теплоотводы объединяются в основном монтажными платами из изоляционного материала, армированными соединительными шинками.
Далее рассмотрим схему подключения автомобильного генератора на примере автомобиля ВАЗ-2107.
Конструктивные особенности генераторов
В переводе с латинского «генерация» означает «рождение». Инженеры энергетики используют такое название для обозначения принципа образования электроэнергии.
Энергия — это движение материи, когда она переходит из одной формы в другую:
Устройства стали называть генераторами, где преобразуется кинетическая энергия вращения в электричество. Такие приспособления могут вырабатывать как постоянный, так и переменный ток. В основу работы генераторов взяли электромагнитную индукцию, которая подает электродвижущую силу на однородное магнитное поле, где находится прямоугольный контур или проволочная рамка. Когда она вращается, её стороны проходят возле магнитных полюсов. При этом токи меняют направления, так как около южного или северного полюса вынуждены занять его позицию.
Для выработки постоянного тока создают специальную рамку, чтобы она держала направление с неизменной величиной напряжения.
В генераторе постоянного тока к основным элементам относят:
- Внешнюю силовую раму с магнитными полюсами.
- Статор с вращающимся ротором.
- Щетки в коммутационном узле.
Якоря генераторов приводят в движения двигатели. Подобные устройства нашли применение в металлургии, используют их на различных видах транспорта.
Схема подключения генератора на ВАЗ 2107
Схема зарядки ВАЗ 2107 зависит от того, какой применяется тип генератора. Чтобы подзарядить аккумуляторную батарею на таких авто, как: ВАЗ-2107, ВАЗ-2104, ВАЗ-2105, которые стоят на карбюраторном двигателе, будет необходим генератор типа Г-222 или его аналог с максимальным током отдачи в 55А. В свою очередь автомобили ВАЗ-2107 у которых инжекторный двигатель используют генератор 5142.3771 или его прототип, который называется генератором повышенной энергии, с максимальным током отдачи 80-90А. Также можно устанавливать более мощные генераторы с током отдачи до 100А.
Абсолютно во все виды генераторов переменного тока встраиваются выпрямительные блоки и регуляторы напряжения, они, как правило, изготовлены в одном корпусе со щетками либо съемные и крепятся на самом корпусе.
Схема зарядки ВАЗ 2107 имеет незначительные отличия в зависимости от года изготовления автомобиля. Самым главным отличием есть наличие или отсутствие контрольной лампы заряда, которая расположена на панели приборов, также способ ее подключения и наличие либо отсутствие вольтметра. Такие схемы в основном используются на карбюраторных автомобилях, тогда как на авто с инжекторными двигателями схема не меняется, она идентична с теми автомобилями, которые изготовлялись ранее.
Обозначения генераторных установок:
- “Плюс” силового выпрямителя: “+”, В, 30, В+, ВАТ.
- “Масса”: “-”, D-, 31, B-, M, E, GRD.
- Вывод обмотки возбуждения: Ш, 67, DF, F, EXC, E, FLD.
- Вывод для соединения с лампой контроля исправности: D, D+, 61, L, WL, IND.

- Вывод фазы: ~, W, R, STА.
- Вывод нулевой точки обмотки статора: 0, МР.
- Вывод регулятора напряжения для подсоединения его в бортовую сеть, обычно к “+” аккумуляторной батареи: Б, 15, S.
- Вывод регулятора напряжения для питания его от выключателя зажигания: IG.
- Вывод регулятора напряжения для соединения его с бортовым компьютером: FR, F.
Схема генератора ВАЗ-2107 типа 37.3701
- Аккумуляторная батарея.
- Генератор.
- Регулятор напряжения.
- Монтажный блок.
- Выключатель зажигания.
- Вольтметр.
- Контрольная лампа заряда аккумуляторной батареи.
При включении зажигания плюс от замка идет к предохранителю № 10, а затем уже поступает на реле контрольной лампы заряда аккумуляторной батареи, потом идет к контакту и на вывод катушки. Второй вывод катушки взаимодействует с центральным выводом стартера, где соединяются все три обмотки. Если контакты реле замыкаются, то и контрольная лампа горит.
При запуске двигателя генератор вырабатывает ток и на обмотках появляется переменное напряжение 7В. Через катушку реле проходит ток и якорь начинает притягиваться, при этом контакты размыкаются. Генератор № 15 через предохранитель № 9 пропускает ток. Аналогично через генератор напряжения щетки получает питание обмотка возбуждения.
Дополнительная масса на генератор
Нужна ли дополнительная масса на генератор? Всегда ли есть от неё польза и как просто и быстро организовать дополнительную массу на генератор Вашего автомобиля?
Собственно говоря, сейчас мы кратко и рассмотрим эти вопросы.
Для новых авто этот вопрос не критичен, а вот с годами данная тема становится всё больше актуальной. Ведь с течением времени всё в этом Мире имеет свойство стареть, изнашиваться и терять свои былые свойства.
Так и в этом случае.
Фактически генератор изначально не имеет на большинстве автомобилей прямой связи с кузовом по линии 31 (масса), а соединяется с ним через множество промежуточных соединений.
Ведь сначала генератор прикручен к кронштейну, кронштейн к двигателю
Затем всё это дело выходит на болт крепления стартера. К болту крепления стартера прикручен наконечник провода от отрицательной клеммы АКБ, который соединен с самим проводом через обжим
Этот провод приходит к АКБ и через очередной обжим…
…идет на обжатый наконечник, который прикручен к кузову
Как видим, путь довольно не простой и на каждом участке со временем могут возникнуть препятствия в виде окислов, ослаблении соединений и обжимов, что приводит к падению напряжения в местах контактов и прочим сопутствующим проблемам.
В повседневной жизни простого водителя это проявляется в виде просадок напряжения в бортовой сети при включении потребителей и в не совсем стабильном напряжении в целом.
На графиках же диагностики мы можем увидеть вот такую картину, когда довольно прямая линия в прошлом — превращается в пилу
Поэтому настаёт момент, когда необходимо помочь нашему автомобилю.
Варианты, конечно, могут быть разные, но дополнительная масса на генератор является самой простой по работе и самой бюджетной по цене.
Как прокинуть дополнительную массу на генератор и куда её прикрутить вариантов тоже не мало и каждый решает сам, как ему поступить. Я лишь покажу, как сделал лично я.
Первым делом приобрёл медную «косичку» длиной 40 см за 25 грн
Для удобства снимаем корпус воздушного фильтра
Наиболее удобно прикрутить дополнительную массу под гайку крепления генератора, где также крепится кронштейн крепления трубки гидроусилителя. Ключом на 12 мм отворачиваем гайку
Снимаем кронштейн, зачищаем, обрабатываем средством для защиты контактов и одеваем наконечник нашего дополнительного провода массы
Устанавливаем на место кронштейн
и закручиваем гайку
Далее мнения разделились. Одна половина мозга была за более простое решение — прикрутить этот дополнительный провод за болт крепления кронштейна трубки кондиционера
Но не хотелось лишний раз тревожить все эти резиночки, да и сама трубка изолирована от массы… В общем, не стал я трогать этот кронштейн и послушал вторую половину мозга, которая советовала мне прикрутиться к одинокому отверстию с резьбой на лонжероне
Немного зачистив и обработав средством для защиты контактов, я выполнил поставленную задачу
Получилось вот так
Ну и собственно, первые результаты.
Вот так было
Как-то так
На этом всё. Обсуждение данного вопроса можно произвести ниже в комментариях.
Надеюсь информация была для Вас интересной.
Схема зарядки ВАЗ с инжекторными двигателями
Такая схема идентичная схемам на других моделях ВАЗов. Она отличается от предыдущих, способом возбуждения и контроля на исправность генератора. Он может быть осуществлен при помощи специальной контрольной лампы и вольтметра на панели приборов. Также через лампу заряда происходит первоначальное возбуждение генератора в момент начала работы. Во время работы генератор работает “анонимно”, то есть возбуждение идет напрямую с 30-го вывода.Когда включается зажигание, то питание через предохранитель №10 идет на лампу зарядки в панели приборов. Далее через монтажный блок поступает на 61-й вывод. Три дополнительные диода обеспечивают питание регулятору напряжения, а он в свою очередь передает его на обмотку возбуждения генератора. В этом случае контрольная лампа будет гореть.
Именно в тот момент, когда генератор будет работать на обкладках выпрямительного моста напряжение будет гораздо выше, чем у аккумуляторной батареи. В этом случае контрольная лампа не будет гореть, потому что напряжение с ее стороны на дополнительных диодах будет ниже, чем со стороны статорной обмотки и диоды закроются. Если во время работы генератора контрольная лампа горит в пол накала, то это может означать, что пробиты дополнительные диоды.
Схема генератора автомобиля
Самая основная функция генератора – зарядка батареи аккумулятора и питание электрического оборудования двигателя.
Генератор – механизм, который превращает механическую энергию в электрическую. Генератор имеет вал, на который насажен шкив, через который и получает вращения от коленчатого вала двигателя.
Интерактивное изображение схемы генератора. Работает при наведении курсора мышки
Автомобильный генератор используют для питания электропотребителей, таких как: система зажигания, бортовой компьютер, автомобильная светотехника, система диагностики, а также есть возможность заряжать автомобильный аккумулятор.
Мощность генератора легкового автомобиля составляет приблизительно 1 кВт. Автомобильные генераторы достаточно надежные в работе, потому что обеспечивают бесперебойную работу множеству приборов в автомобиле, а поэтому и требования к ним соответствующие.
Проверка работы генератора
Проверить работоспособность генератора можно несколькими способами применяя определенные методы, например: можно проверить напряжение отдачи генератора, падение напряжения на проводе, который соединяет токовый вывод генератора с аккумуляторной батареей или проверить регулируемое напряжение.
Для проверки будет необходим мультиметр, автомобильный аккумулятор и лампа с припаянными проводами, провода для подключения между генератором и аккумулятором, а еще можно взять дрель с подходящей головкой, так как возможно придется крутить ротор за гайку на шкиве.
Проверка неисправного генератора
Сколько поломок, столько и решений, например, в одном случае в генераторе поможет замена диодов, а в другом – куда более значимых деталей.
Перечислим основные поломки. Если из строя вышла цепь (обрывы, замыкания и иные нарушения), то делается проверка, сколько ампер и какое напряжение выдает генератор вашего автомобиля, а потом подбирается решение. Также причиной поломки может послужить выход из строя графитовых щеток, регулятора либо моста диодов. Все это легко поменять своими руками.
Особенно важна исправность регулятора, потому что он отвечает за интенсивность зарядки АКБ в зависимости от того, сколько градусов составляет температура под капотом. Это термокомпенсация. Так определяется, сколько вольт будет оптимально для батареи при заданных условиях. Существует тип регулятора с ручным сезонным переключением, тогда даже отрицательная температура не страшна.
Повышенный шум выдает дефекты подшипниковых узлов, в том числе недостаточное количество смазки. Также это может быть износ сепараторов, дорожек качения, проворачивание наружных колец и т. д. Кроме того, при «воющих» звуках в кратчайшие сроки анализируется схема подключения проблемного автомобильного генератора, так как причина может крыться в межвитковом замыкании статорных обмоток либо же тягового реле.
Плохие контакты тоже провоцируют появление посторонних звуков, их проверка и вовсе занимает пару минут.
Рабочая температура исправного генератора автомобиля может достигать 90 °С. А если наблюдается перегрев, то либо имеется неисправность моста диодов, либо проверьте, сколько электроприборов в сети, не много ли? Если температура перевалила за норму, изоляция фазной обмотки статора темнеет или даже «закипает». Также о поломках свидетельствует и слабый заряд аккумулятора или же его полное отсутствие, некорректная работа индикации и электрооборудования, слабая искра и чрезмерно большое напряжение. Важно помнить, что чем выше температура агрегата, тем меньше напряжение, такое допускать нежелательно.
Подробно об алгоритме работы
Принцип действия генератора основан на простом физическом явлении, называемом электромагнитной индукцией. Суть в следующем: если навести на многовитковую обмотку из медной проволоки магнитное поле, изменяющее направление с определенной частотой, то на выходе катушки возникнет переменный ток той же частоты.
Остается лишь создать упомянутое поле вокруг обмоток статора, вырабатывающих напряжение.
На практике генерация электричества происходит по такому алгоритму:
- Источник переменного магнитного поля автомобильного электрогенератора – обмотка самовозбуждения, расположенная в роторе. Чтобы изначально намагнитить клинообразные втулки, к ней подается импульс малой мощности от аккумулятора.
- После запуска мотора и достижения определенных оборотов коленчатого вала обмотки статора выдают переменный ток, выпрямляемый силовыми диодами. С этого момента обмотка ротора питается от самого генератора, то есть, происходит самовозбуждение. Внешний источник питания больше не требуется.
- Постоянный ток от диодного моста направляется в блок реле-регулятора. Поскольку величина напряжения «скачет» вместе с оборотами двигателя, задача электроники – стабилизировать перепады в диапазоне от 13,8 до 14,7 В.
- Дальше напряжение подается на подзарядку аккумуляторной батареи и в бортовую электросеть автомобиля.

Рекомендуем: Температура кипения тосола и антифриза
Реле-регулятор напряжения может входить в состав генераторной установки либо применяться в качестве отдельного блока.
Ток в статорных обмотках возникает в результате вращения переменного магнитного поля, создаваемого катушкой ротора. Чем быстрее крутится вал, тем выше напряжение и частота на выходе. Преобразование в постоянный ток обеспечивают полупроводники (диоды), закрепленные на теплоотводящей пластине и обдуваемые крыльчаткой вентилятора.
Устройство генератора безщеточного типа позволяет обмотке статора возбуждаться без внешнего источника питания. Намагничивание стальных втулок начинается при малых оборотах вала благодаря особой конструкции ротора и дополнительной катушке. Поэтому когда вы заводите с толкача машину с разряженным аккумулятором, оборотов коленчатого вала хватает, чтобы электрогенератор включился в работу.
Список всех статей Найдите схему генератора по марке машины Как подключать генератор, к которому идет три провода, вместо генератора, к которому идет два провода?Почему возникла такая тема? На автомобилях УАЗ, «Москвич», «Валдай», ГАЗ, ПАЗ, широко применяются устаревшие генераторы, в которых установлены регуляторы напряжения Я112А см описание схемы
«Регуляторы напряжения Я112А и Я112В – применение, замена, разница» — статья о применении и различиях регуляторов Схемы замены генераторов нв КАМАЗ см здесь: Генераторы в таких корпусах, которые появились еще в 70-е годы, до сих пор встречаются на оставшихся автомобилях, более того, они производятся и продаются в запчасти. Со временем появилось следующее поколение генераторов, в них применяются диодные мосты с дополнительными диодами, и регуляторы напряжения Я112В. Корпуса генераторов остались такими же, это приводит к ошибочному представлению, что генераторы нового поколения можно ставить взамен генераторов старого поколения и наоборот. Ставить действительно можно, но, к сожалению, придется сделать некоторые переделки, Сложностей особых нет, но делать придется. Какие возникают вопросы. Что если вместо одного генератора поставить другой? Был старый генератор, к нему подходило три провода, а взял новый, к нему подключается только два провода? Был старый генератор, к нему подходило только два провода, в взял новый, к нему надо подключать три провода? Путаница с генераторами два провода или три провода Для дизелей к генератору надо подключать четыре провода, а у меня только три?
24х вольтовые генераторы с регуляторами Я120 (КАМАЗ, МАЗ) обсудим отдельно
О каких генераторах идет речь
МАЗ, КАМАЗ схемы генераторов обсудим в отдельной статье
Похожие регуляторы напряжения
Теперь посмотрим схемы генераторов. Сначала штатные схемы, То есть проводка соответствует генератору. Схема генератора без доп. диодов, а потом схема генератора с доп. диодами.
Полезная статья по схеме генератора с регулятором Я112А В этой статье объясняется почему отказались от схемы без доп. диодов и перешли к схеме с доп диодами.
Зачем, вообще, дополнительные диоды? См. по ссылкамСтатья «Диодный мост с доп диодами» Статья «Схема генератора с доп. диодами» преимущества схемы Нужно подключить генератор без доп. диодов, а проводка — три провода (с лампочкой) Если старый генератор был с доп.диодами и использовал для подключения три провода, а новый генератор более простой с регулятором напряжения Я112А, и ему достаточно два провода. То в этом случае третий провод от лампочки просто остается неподключенным. Лампочка, в этом случае, перестает работать, но на всех машинах этого поколения есть либо вольтметр, либо амперметр и по ним можно контролировать зарядку.
Надо подключить генератор с доп. диодами, а проводка — два провода Если старый генератор был простой, без доп диодов и ему нужно было два провода для подключения, а новый, более современный, с доп. диодами и требует для подключения три провода, то надо проигнорировать доп. диоды, забыть про них и подключать генератор, как буд-то он без доп. диодов. Но придется вскрыть корпус регулятора и заменить регулятор напряжения, вместо Я112В поставить Я112А
Если оставляем регулятор напряжения Я112В, то нужно отдельным проводком, соединить силовой вывод генератора со свободной точкой D.
Если зажигание не включено, то ток от силового вывода генератора не потечет через обмотку возбуждения на массу, потому что пока на точке Б регулятора нет плюса, транзистор регулятора закрыт. Этот вариант хорош тем, что не надо менять регулятор, проводок подключить очень просто, и тем, что через замок зажигания проходит только очень маленький ток включения регулятора, а ток возбуждения проходит по короткому пути, от выхода генератора, через шину доп. диодов, далее на точку В, на щетки и через транзистор на массу. Недостаток, такой же, как и в схемах с Я112А, — если двигатель не работает, а зажигание включено, то аккумулятор разряжается через обмотку возбуждения.
Особенности подключения генераторов на УАЗ, если проводка не соответствует генератору Генераторы на УАЗ (разобраться что к чему)
На автомобилях УАЗ со старой панелью приборов ставят генераторы 6631(51).3701-01. Это генератор без доп. диодов, к таким генератора подходит два провода. На автомобилях УАЗ с новой панелью приборов ставят генераторы 6631(51).3701 с доп. Сложность в том, что для замены регулятора напряжения придется разбирать заднюю часть генератора. Подключим оба варианта не разбирая. Если проводов только два, а генератор рассчитан на возбуждение через лампочку, то клемма Д остается свободна, и надо ее соединить с силовым выводом генератора (красный провод). При включении зажигания, на точку Б регулятора придет + и регулятор откроется, Ток возбуждения пойдет от силового плюса, на точку Д, через шину доп диодов, через щетки, через открытый транзистор на массу и генератор будет работать.
|
принцип работы и схема подключения
Любой автомобиль располагает собственной бортовой автономной электрической сетью со всеми присущими элементами, источником энергии, накопителем и потребителями.
Каждый из узлов функционально закончен, они объединяются электрической проводкой, а параметры сети чётко стандартизованы благодаря накопленному опыту производства автомобильного электрооборудования.
Содержание статьи:
- 1 Для чего в машине нужен генератор
- 2 Виды
- 3 Устройство
- 3.1 Генератор постоянного тока
- 3.2 Генератор переменного тока
- 4 Схема подключения
- 5 Принцип работы
- 6 Основные неисправности
- 7 Как проверить автомобильный генератор
В качестве источника питания электроники выступает генератор, о котором и пойдет речь в этой статье.
Для чего в машине нужен генератор
Вся энергия в бортовую сеть поступает от двигателя внутреннего сгорания. Механическая энергия вращения его коленчатого вала должна быть преобразована в электрическую. Эту роль и выполняет генератор.
Читайте также: Топливный фильтр, виды, месторасположение и замена
В типовом варианте его ротор снабжён шкивом, на который надет гибкий ремень, передающий вращения от аналогичного шкива на носке коленчатого вала.
Параллельно от того же ремня могут приводиться и прочие навесные агрегаты, но традиционно он именуется генераторным.
На выходе генератора образуется электрическое напряжение, способное поддерживаться в заданном диапазоне при отдаче любого тока от нуля до максимума, лимитированного номинальной мощностью.
Эту мощность прибор отдаёт при максимально допустимых оборотах ротора, привязанных к предельной частоте вращения коленвала путём подобранного передаточного соотношения ременного привода.
Виды
Выделяется два основных типа автомобильных генераторов:
- Постоянного тока, вырабатывается напряжение определённой полярности уже непосредственно на обмотках;
- Переменного тока, поскольку требуется всё же постоянное напряжение, то генератор снабжён внутренним полупроводниковым выпрямителем.
В настоящее время используется только второй тип, поскольку он обладает бесспорными преимуществами, причём его обмотки выдают трёхфазное напряжение, как легче поддающееся сглаживанию пульсаций и позволяющее эффективнее использовать массогабарит прибора.
Что находится внутри данного прибора разберем ниже.
Устройство
Внешне все генераторы на первый взгляд похожи, но те кто знаком с электротехникой легко определит с каким прибором имеет дело. Ситуация упрощается тем, что машины постоянного тока использовались только на совсем уж реликтовых автомобилях, давно снятых с производства.
Генератор постоянного тока
В состав динамомашины постоянного тока входят:
- корпус;
- обмотки возбуждения на статоре, неподвижно закреплённом в корпусе;
- силовые обмотки на вращающемся якоре;
- щёточный узел с меднографитовыми или угольными щётками, снимающими ток с коллектора вращающегося якоря;
- регулятор напряжения, стабилизирующий выход путём регулирования тока возбуждения в обмотках электромагнитов статора;
- приводной шкив на валу якоря;
- подшипники, в которых вращается вал якоря.
Для создания приемлемой мощности на выходе весь агрегат приходилось выполнять массивным и металлоёмким, поэтому с появлением качественных выпрямительных полупроводниковых приборов генераторы постоянного тока на автомобилях применять перестали.
Генератор переменного тока
Принципиально он устроен похоже, но выходная мощность образуется многофазными обмотками статора, выполненными толстым проводом и не нуждающимися в мощных и ненадёжных токосъёмниках.
Состав оборудования тоже похож:
- корпус с кронштейнами крепления и электрическими клеммами;
- обмотки статора, установленные в корпусе, могут извлекаться при рассоединении его половин;
- ротор с полюсами из мягкого электротехнического железа, медными обмотками и коллектором;
- щёточный узел, где обычно устанавливается пара угольных щёток и встраивается интегральный полупроводниковый регулятор напряжения, через который на щётки поступает питание возбуждения;
- блок выпрямителя, где расположен трёхфазный мост из шести силовых вентилей (диодов) и трёх относительно маломощных дополнительных диодов питания обмотки возбуждения, число диодов может отличаться в специфически устроенных современных конструкциях;
- подшипники на валу ротора;
- выходные разъёмы, силовой и управляющий, вторым силовым контактом выступает металлический корпус генератора;
- шкив привода и крыльчатка принудительного охлаждения.

Весь конструктив крепится к передней части двигателя для удобной организации ременного привода от шкива коленвала. Часто отклонением генератора в сторону производится регулировка натяжения ремня, в тех случаях, когда более сложная конструкция привода навесных агрегатов не подразумевает наличие отдельного натяжителя с роликом.
Схема подключения
Схема подразделяется на силовую и управляющую цепи. Мощный выход генератора через силовой разъём из закреплённого гайкой на шпильке провода большого сечения соединяется непосредственно с плюсовой клеммой аккумуляторной батареи.
Тонкий управляющий провод чаще всего просто соединён с цепью зажигания через контрольную лампочку. Встречаются и иные схемы, когда лампочка имеет собственное управление от специально предназначенного контакта на корпусе.
Принцип работы
Перед началом работы в автомобиле включается зажигание, и на управляющий контакт генератора поступает напряжение через лампочку. Поскольку энергию генератор в этот момент не вырабатывает, то напряжение на контакте отсутствует, и лампочка оказывается под потенциалом аккумуляторной батареи.
Индикатор светится, через обмотку возбуждения протекает начальный ток.
После запуска мотора вращающееся поле обмотки возбуждения на роторе создаёт ответную индукцию в обмотках статора и генератор начинает вырабатывать электроэнергию. Дополнительные диоды поднимают напряжение на контакте лампочки, перепад на ней отсутствует, и она перестаёт светиться, сигнализируя, что всё в порядке, генератор работает.
Электронная схема в реле-регуляторе щёточного узла отслеживает выходное напряжение, увеличивая или уменьшая ток возбуждения, таким образом поддерживая выход на заданном уровне, обычно это 14-15 вольт, в зависимости от типа применённого аккумулятора и его температуры.
Батарея под таким напряжением перестаёт отдавать ток и переходит в режим заряда или удержания, выполняя роль дополнительного фильтрующего элемента, поскольку напряжение генератора пульсирует с частотой трёхфазного выпрямителя.
Если включено много потребителей, а обороты двигателя малы, прибор не в состоянии отдавать требуемую мощность, напряжение уменьшается, а часть потребителей начинает питаться от аккумулятора.
При добавлении оборотов генератор увеличивает мощность, питает потребителей, а избыток её идёт на зарядку аккумулятора. Если батарея заряжена, а мощность избыточна, то реле-регулятор уменьшает ток возбуждения, чтобы не допускать опасного роста напряжения в сети.
Основные неисправности
Проявлением неисправностей становится выход напряжения в сети из заданных пределов, а также посторонние звуки из работающего генератора.
Причины могут быть различными:
- износ щёточного узла, он заменяется вместе с интегральным реле;
- глубокий износ коллектора щётками, если его уже невозможно устранить шлифовкой, меняются контактные кольца или якорь в сборе;
- выход из строя подшипников якоря, их несложно заменить после полной или частичной разборки генератора;
- выгорание диодов выпрямителя, в настоящее время их не меняют поодиночке, замене подлежит весь диодный мост;
- короткие межвитковые замыкания или обрывы в якоре или статоре, соответствующие детали меняются;
- обгорание или коррозия контактов, их тоже можно заменить или очистить.

Не относящейся непосредственно к генератору, но частой неисправностью является сильный свист при добавлении оборотов двигателя. Это свидетельствует о проскальзывании ремня на приводных шкивах, натяжение можно отрегулировать, но лучше такой ремень заменить.
При снятии генератора для ремонта целесообразно сразу поменять диодный мост, подшипники и реле-регулятор со щётками. Так отремонтированный прибор обретёт максимально возможную надёжность, хотя полную гарантию может дать только новый генератор от солидного производителя.
Как проверить автомобильный генератор
В идеале генератор надо проверять на стенде, где он будет раскручен до номинальных оборотов и максимально нагружен с проверкой отдаваемой в таком режиме мощности.
Но можно приблизительно проверить его и не снимая с автомобиля.
- К выходной клемме генератора подключается цифровой вольтметр (например, в составе мультиметра).
- Двигатель запускается. Показания вольтметра должны увеличиться до номинальных 14 – 14,5 вольт. Исключением станет случай, когда батарея сильно разряжена, тогда напряжение будет расти постепенно, по мере заряда.
- Двигатель выводится на средние или высокие обороты, а в автомобиле включаются фары и другие мощные потребители, общей потребностью не превышающие полную мощность генератора. Напряжение должно остаться стабильным, значит генератор отдаёт свою положенную мощность.
- От генератора не должно раздаваться характерных воющих звуков изношенных подшипников. При появлении сомнений достаточно снять ремень и прокрутить шкив вручную. Ротор должен вращаться абсолютно плавно, без вибраций и люфтов.
Новый генератор очень надёжен и первые проблемы могут возникнуть лишь после пробега в 100-150 тысяч километров.
Но часто эти приборы ходят значительно больше, особенно с промежуточной заменой щёточного узла.
Электрическая схема автомобильного генератора — Автомобильный портал AutoMotoGid
Содержание
- Виды автогенераторов
- Существует два вида генераторов, применяемых на автомобилях.
- Устройство и работа
- Автомобильный генератор постоянного тока
- Такой автомобильный генератор имеет много недостатков:
- Автомобильный генератор переменного тока
- Статор автогенератора состоит:
- Ротор генератора состоит:
- Автомобильный генератор может оснащаться двумя типами щеток:
- Узел выпрямления используется двух типов
- Регулятор напряжения
- Работа генератора
- Крепление и привод
- Неисправности
- Автогенераторы представляют собой надежное устройство, однако у них также случаются некоторые неисправности, которые делятся на два вида:
- Назначение автомобильного генератора
- Особенности конструкции
- Статор
- Ротор
- Токосъемный узел
- Выпрямитель
- Регулятор напряжения
- Подшипники
- Крыльчатка
- Корпус
- Режимы работы
- Привод генератора
- Электрическая схема
- Маркировка клемм на корпусе
- Основные неисправности
- Выбор генератора для легкового авто
- Бесщеточные модификации
- Устройство генератора
- Принцип работы генератора авто
- Схема подключения генератора на ВАЗ 2107
- Схема зарядки ВАЗ с инжекторными двигателями
- Проверка работы генератора
- Элементарная проверка лампочкой и мультиметорм
Любой автомобиль имеет свою электрическую сеть, выполняющую несколько функций: запуск двигателя стартером, обеспечение стабильного образования разряда искр для воспламенения бензиновой смеси, звуковой и световой сигнализации, а также освещения и создания комфортных условий в салоне.
Для обеспечения электрической энергией потребителей автомобильной электрической сети предусмотрены два источника питания: генератор и аккумуляторная батарея, которая питает энергией бортовую сеть до момента запуска двигателя. Ее особенностью является неспособность выработки электрического тока, а только его удержания внутри себя, и отдачи потребителям при необходимости. Поэтому аккумуляторная батарея не сможет одна долго обеспечивать электроэнергией сеть автомобиля, так как быстро разрядится, отдав всю энергию. Чем чаще запускается двигатель, и используются мощные потребители тока, тем быстрее произойдет ее разряд.
Для восстановления заряда батареи и обеспечения электричеством остальных потребителей автомобиля применяется автомобильный генератор, который постоянно вырабатывает электроэнергию во время работы двигателя.
Виды автогенераторовСуществует два вида генераторов, применяемых на автомобилях.
- Генератор постоянного тока на современных автомобилях не используется.

Для его работы не требуется выпрямление тока. Ранее применялся на автомобилях Победа, ГАЗ-51 и некоторых других марках, выпущенных до 1960 года. - Генератор переменного тока широко применяется на автомобилях в настоящее время. Первые такие генераторы были разработаны в Америке в 1946 году. Это более надежная и современная конструкция. На выходе генератора встроен полупроводниковый выпрямитель.
Оба вида генераторов служат для выработки электрического тока, необходимого для эксплуатации автомобиля. Их устройство и принцип работы имеют отличительные особенности, так как они вырабатывают разные виды тока. Рассмотрим конструктивные особенности и принцип действия, которые имеет автомобильный генератор каждого вида.
Автомобильный генератор постоянного токаТакой автомобильный генератор имеет много недостатков:
- Малая эффективность работы.
- Недостаточная мощность.

- Несовершенная схема подключения.
- Необходим постоянный контроль.
- Частое техническое обслуживание.
- Малый срок службы.
Аналогичные конструкции, включающие в себя коллектор, могут одновременно функционировать в режиме генератора или двигателя. В гибридных автомобилях они нашли широкое применение.
Их отличием от автогенераторов переменного тока является то, что создающие магнитное поле электромагниты абсолютно неподвижны. Электродвижущая сила находится во вращающихся обмотках ротора. Электрический ток снимается с полуколец, изолированных между собой. На каждой щетке имеется напряжение одной полярности.
Автомобильный генератор переменного токаЭто популярная модель современных автогенераторов. Любая конструкция автогенератора включает в себя обмотку, расположенную в неподвижном статоре, который зафиксирован между двумя крышками: задней и передней. Со стороны задней крышки находятся контактные кольца ротора.
Со стороны передней крышки находится привод со шкивом. Автомобильный генератор расположен впереди двигателя и крепится с помощью болтового соединения на специальные кронштейны. Натяжная проушина и крепежные лапы расположены на крышках генератора.
Крышки генератора изготовлены литьем из алюминиевых сплавов. Они имеют окна для вентиляции корпуса генератора. В разных конструкциях такие окна могут выполняться как в торцевой части генератора, так и на цилиндрической части над обмотками статора.
На задней крышке закреплен щеточный узел, объединенный с регулятором напряжения, а также блок выпрямителя. Крышки генератора стягиваются длинными винтами, зажимая между собой корпус статора с обмотками.
Статор автогенератора состоит:Статор изготавливается из листовой стали толщиной 1 мм. Для экономии металла конструкторы создали статор, состоящий из отдельных сегментов в виде подковы. Листы статора скреплены между собой в одну конструкцию с помощью заклепок или сварки.
Все основные виды конструкций статора содержат 36 пазов, в которых находится обмотка. Пазы статора изолированы эпоксидным компаундом или специальной пленкой.
Автомобильный генератор имеет особенный вид системы полюсов ротора , состоящей из двух половин, имеющих выступы в виде клюва. На каждой половине имеется шесть полюсов, которые изготавливаются методом штамповки. Полюсные половины напрессовываются на вал. Между ними устанавливается втулка, на которой расположена обмотка возбуждения. Вал ротора обычно изготавливается из автоматной стали низкой твердости. Но при использовании роликового подшипника, который работает на конце вала со стороны задней крышки, вал изготавливают из твердой легированной стали, при этом цапфу вала подвергают закалке. Конец вала имеет резьбу, шпоночный паз для фиксации шкива.
В современных генераторах шпонка не применяется. Шкив фиксируется на валу усилием затяжки гайки.
Для облегчения разборки на валу имеется шестигранный выступ для ключа, или углубление.
Щетки автогенератора расположены в щеточном узле и прижимаются к кольцам с помощью пружин.
Автомобильный генератор может оснащаться двумя типами щеток:
- Меднографитовые.
- Электрографитовые.
Второй тип обладает значительной потерей напряжения при контакте с кольцом. Это отрицательно влияет на выходные параметры генератора. Положительным моментом является длительный срок службы колец и щеток.
Узел выпрямления используется двух типов- Теплоотводящие пластины, в которые запрессованы силовые диоды выпрямителя.
- Конструкция с большими ребрами охлаждения, на которые припаиваются таблеточные диоды.
Вспомогательный выпрямитель включает в себя диоды в пластиковом корпусе формой в виде горошины или цилиндра, а также могут изготавливаться отдельным герметичным блоком, подключаемым к схеме специальными шинами.
Большую опасность для автогенератора может вызвать короткое замыкание теплоотводящих пластин положительного и отрицательного полюса. Это может произойти из-за случайного попадания металлического предмета или токопроводящей грязи. При этом в цепи аккумулятора возникает замыкание, которое может привести к пожару. Чтобы этого не произошло, многие токопроводящие элементы выпрямителя покрывают слоем изоляции.
В генераторе используются шариковые радиальные подшипники с заложенной в них разовой смазкой и уплотнением. Роликовые подшипники иногда применяются на импортных генераторах.
Охлаждение автогенератора происходит за счет закрепленных на валу лопастей вентилятора. Воздух засасывается в отверстия задней крышки. Существуют и другие способы охлаждения.
На автомобилях, у которых подкапотное пространство слишком плотное, и имеющее большую температуру, используют генераторы с особым кожухом, по которому отдельно поступает прохладный воздух для охлаждения.
Регулятор напряженияСлужит для поддержания напряжения автогенератора в необходимом диапазоне для нормальной работы электрооборудования автомобиля.
Такие регуляторы работают на основе полупроводниковых элементов. Их конструктивное исполнение может быть различным, но принцип их действия не отличается.
Регуляторы напряжения имеют свойство термокомпенсации. Это способность изменять величину напряжения в зависимости от температуры рабочего пространства для наилучшей зарядки аккумулятора. Чем прохладнее воздух, тем выше должно быть подводимое к аккумулятору напряжение.
Работа генератораПри запуске двигателя автомобиля главным потребителем электричества является стартер. При этом сила тока может достичь нескольких сотен ампер. В таком режиме электрооборудование работает только от аккумулятора, который подвержен сильному разряду. После запуска мотора автомобильный генератор является основным источником питания.
Во время работы двигателя происходит непрерывная дозарядка аккумулятора и обеспечивается работа электрических потребителей, подключенных к бортовой сети автомобиля. Если генератор выйдет из строя, то аккумуляторная батарея быстро разрядится.
После зарядки напряжение аккумулятора и генератора отличается незначительно, поэтому зарядный ток уменьшается.
При работе мощных электроприборов автомобиля и низких оборотах двигателя, общий ток потребления становится выше способности генератора, поэтому реле напряжения переключает питание на аккумулятор.
Крепление и приводГенератор приводится в действие с помощью шкива двигателя через ременную передачу. Обороты вращения генератора зависят от диаметра шкива генератора и шкива коленвала двигателя.
Современные автомобили оснащены поликлиновым ремнем, так как он обладает большей гибкостью и может приводить в действие шкивы небольшого диаметра. Это позволяет получить большие обороты генератора. Ремень может натягиваться разными способами, в зависимости от марки автомобиля и конструкции натяжителя. Чаще всего в качестве натяжителя используют специальные ролики.
НеисправностиАвтогенераторы представляют собой надежное устройство, однако у них также случаются некоторые неисправности, которые делятся на два вида:
- Механические неисправности чаще всего возникают вследствие износа деталей: шкива, приводного ремня, подшипников качения, меднографитных щеток.
Такие неисправности легко обнаруживаются, так как возникают посторонние шумы, стуки со стороны генератора. Эти поломки устраняют путем замены изношенных деталей, так как восстановлению они не подлежат. - Электрические неисправности возникают гораздо чаще. Они могут выражаться в замыкании обмоток статора или ротора, поломке регулятора напряжения, пробое выпрямителя и т.д. До выявления неисправностей такие поломки могут отрицательно повлиять на аккумуляторную батарею. Например, пробитый регулятор напряжения будет постоянно перезаряжать батарею. При этом нет особых внешних признаков. Это выявляется только с помощью замеров напряжения выхода генератора.
Электрические неисправности также устраняются путем замены неисправных деталей новыми. Замыкание в обмотках требует их перемотки, что значительно повышает стоимость ремонта. В торговой сети можно найти запчасти к генераторам, в том числе и корпус статора с обмотками.
Поскольку для работы двигателя необходимо электричество, а запаса аккумулятора хватает лишь на его запуск, его постоянной выработкой занимается генератор автомобиля на холостом ходу и больших оборотах.
Кроме подачи напряжения всем потребителям бортовой сети, электроэнергия расходуется на подзарядку АКБ и самовозбуждение якоря генератора.
Назначение автомобильного генератора
Кроме питания бортовой сети генератор автомобиля обеспечивает восполнение запаса электроэнергии, которую потратил аккумулятор при запуске ДВС. Первоначальное возбуждение обмотки так же производится за счет постоянного тока аккумулятора. Затем генератор начинает вырабатывать электричество самостоятельно при передаче вращения ремнем на шкив с коленвала двигателя.
Другими словами – без генератора машина заведется стартером от аккумулятора, но проедет недалеко, и не заведется в следующий раз, так как АКБ не получит подзарядки. На эксплуатационный ресурс генератора влияют факторы:
- емкость и апмераж аккумулятора;
- стиль и режим вождения;
- количество потребителей бортовой сети;
- сезонность эксплуатации транспортного средства;
- качество изготовления и сборки узлов генератора.

Простая конструкция позволяет диагностировать и устранить самостоятельно большинство поломок.
Особенности конструкции
Основан принцип работы генератора автомобиля на эффекте индукции электромагнитной, позволяющем получать электроток при наведении, а затем изменении магнитного поля вокруг проводника. Для этого в генераторе имеются необходимые детали:
- ротор – катушка внутри двух пар разнонаправленных магнитов, получающая вращение через шкив, и постоянный ток на обмотки возбуждения через щетки и коллекторные кольца
- статор – обмотки внутри магнитопровода, в которых наводится переменный электрический ток
- диодный мост – выпрямляет переменный ток в постоянный
- реле напряжения – регулирует эту характеристику в пределах 13,8 – 14,8 В
При неработающем двигателе в момент его запуска ток возбуждения подается на якорь с аккумулятора. Затем генератор начинает выработку электричества самостоятельно, переходит на самовозбуждение, полностью восстанавливает заряд аккумулятора при движении машины.
На холостых оборотах подзарядки не происходит, но бортовая сеть и все ее потребители (фары, музыка, кондиционер) обеспечиваются в полном объеме.
Статор
В генераторе самым сложным является устройство статора:
- из трансформаторного железа 0,8 – 1 мм толщины вырубаются штампом пластины;
- из них набирают пакеты (сварка или крепление заклепками), 36 пазов по периметру изолируются эпоксидной смолой или полимерной пленкой;
- затем в пакеты укладываются 3 обмотки, фиксируемые в пазах специальными клиньями.
Именно в статоре вырабатывается переменное напряжение, которое позже автомобильный генератор выпрямляет в постоянный ток для бортовой сети и АКБ.
Ротор
При использовании подшипников качения цапфа закаливается, а сам вал создается из легированной стали. На вал намотана катушка, залитая специальным диэлектрическим лаком. Сверху на нее надеты и закреплены на валу магнитные полюсные половинки:
- имеют вид короны;
- содержат по 6 лепестков;
- изготавливаются штамповкой или литьем.

Шкив фиксируется на валу шпонкой либо гайкой с головой под шестигранный ключ. Зависит мощность генератора от толщины провода катушки возбуждения и качества изоляции лаком обмоток.
При подаче напряжения на обмотки возбуждения вокруг них возникает магнитное поле, взаимодействующее с аналогичным полем постоянных полюсных половинок магнитов. Именно вращение ротора обеспечивает выработку электротока в обмотках статора.
Токосъемный узел
В щеточном генераторе устройство токосъемного узла следующее:
- щетки скользят по коллекторным кольцам;
- по ним передается постоянный ток на обмотку возбуждения.
Электрографитные щетки изнашиваются меньше меднографитных модификаций, но на коллекторных полукольцах наблюдается падение напряжения. Для снижения электрохимического окисления колец их могут изготавливать из нержавейки и латуни.
Поскольку работа токосъемного узла сопровождается интенсивным трением, щетки и кольца коллекторные изнашиваются чаще прочих деталей, считаются расходниками.
Поэтому к ним обеспечивается быстрый доступ для периодической замены.
Выпрямитель
Поскольку в статоре электроприбора вырабатывается переменное напряжение, а для бортовой сети нужен постоянный ток, в конструкцию добавлен выпрямитель, к которому и подключаются обмотки статора. В зависимости от характеристики генератора выпрямительный узел имеет различную конструкцию:
- диодный мостик распаян или впрессован в подковообразные пластины-теплоотводы;
- выпрямитель собран на плате, теплоотводы с мощным оребрением припаиваются к диодам.
Основной выпрямитель может дублироваться дополнительным диодным мостиком:
- герметичный компактный блок;
- диды-горошины или цилиндрической формы;
- включение в общую схему небольшими шинами.
Выпрямитель является «слабым звеном» генератора, так как любое инородное тело, проводящее ток, попавшее случайно между теплоотводами диодов, автоматически приводит к короткому замыканию.
Регулятор напряжения
После того, как переменная амплитуда преобразована выпрямителем в постоянный ток, электроэнергия генератора подается на реле регулятора напряжения по следующим причинам:
- коленвал ДВС вращается с разной скоростью в зависимости от типа вождения, дальностью поездки и циклом движения авто;
- поэтому автомобильный генератор по умолчанию не способен вырабатывать одинаковое напряжение в разные промежутки времени физически;
- устройство реле регулятора и отвечает за термокомпенсацию – отслеживает значение температуры воздуха, при его снижении повышает напряжение подзарядки и наоборот.
Стандартной величиной термокомпенсации принято значение 0,01 В/1градус. В некоторых генераторах имеются переключатели ручные лето/зима, выносимые в салон или пространство под капотом авто.
Существуют реле регуляторов напряжения, в которых бортовая сеть подключается к обмотке возбуждения генератора «–» проводом или «+» кабелем. Эти конструкции являются не взаимозаменяемыми, путать их нельзя, чаще всего в легковых машинах установлены «минусовые» регуляторы напряжения.
Подшипники
Передним считается подшипник со стороны шкива, его корпус впрессовывается в крышку, а на валу используется скользящая посадка. Задний подшипник расположен возле коллекторных колец, его, наоборот, сажают на вал с натягом, в корпусе использована скользящая посадка.
В последнем случае могут применяться подшипники роликовые, передний подшипник всегда радиальный шариковый с одноразовой смазкой, закладываемой на заводе, которой хватает на весь эксплуатационный ресурс.
Чем выше мощность генератора, тем большие нагрузки испытывает обойма подшипника, чаще требуется замена обоих расходных деталей.
Крыльчатка
Детали трения внутри генератора охлаждаются принудительным воздушным способом. Для этого на вал надевается одна или две крыльчатки, засасывающих воздух через специальные щели/отверстия в корпусе изделия.
Существует три типа воздушного охлаждения автомобильных генераторов:
- при наличии узла щетки/коллекторные кольца и вынесения выпрямителя, регулятора напряжения из корпуса наружу эти узлы защищаются кожухом, поэтому воздухозаборные отверстия создаются в нем (позиция а) нижней схемы;
- если компоновка механизмов под капотом плотная, а окружающий их воздух слишком нагрет, чтобы нормально охладить внутреннее пространство генератора, используется защитный кожух специальной конструкции (позиция б) нижнего рисунка;
- в генераторах малогабаритных щели для забора воздуха создаются в обеих крышках корпуса (позиция в) на нижнем рисунке).

Перегрев обмоток и подшипников резко снижает характеристики генератора, и может привести к заклиниванию, короткому замыканию и, даже пожару.
Корпус
Традиционно для большинства электроприборов корпус генератора имеет защитную функцию для всех расположенных внутри него узлов. В отличие от стартера машины, генератор не имеет натяжного устройства, провисание ремня передачи регулируется за счет смещения корпуса самого генератора. Для этого кроме монтажных лапок на корпусе имеется регулировочная проушина.
Корпус изготавливается из алюминиевого сплава, состоит из двух крышек:
- внутри передней крышки спрятан статор и якорь;
- внутри задней крышки размещен выпрямитель и реле регулятора напряжения.
От этой детали зависит корректная работа генератора, так как внутрь одной крышки впрессован подшипник ротора, а ремень натягивается в проушине корпуса.
Режимы работы
При эксплуатации генератора машины существует 2 режима:
- запуск ДВС – в этот момент стартер авто и катушка ротора генератора являются единственными потребителями, расходуется энергия аккумулятора, пусковые токи значительно выше рабочих, поэтому от качества подзарядки аккумулятора зависит, заведется машина, или нет;
- рабочий режим – стартер в этот момент отключен, обмотка ротора генератора переходит в режим самовозбуждения, зато появляются прочие потребители (кондиционер, обогреватели стекол, зеркал, фары, автозвук), необходимо восстановить зарядку АКБ.

Внимание: При резком повышении суммарной нагрузки (аудиосистема с усилителем, сабвуфер) ток генератора становится недостаточным для удовлетворения потребностей бортовой системы, начинается расходоваться заряд АКБ.
Поэтому для снижения просадок напряжения владельцы автозвука часто ставят второй аккумулятор, увеличивают мощность генератора или дублируют его еще одним устройством.
Привод генератора
Обороты для выработки электричества генератор переменного тока получает клиноременной передачей от коленчатого вала двигателя. Поэтому натяжение ремня должно контролироваться регулярно, желательно перед каждой поездкой. Основными нюансами привода генератора являются:
- проверка натяжения производится усилием 3 – 4 кг, прогиб в этом случае не может превышать 12 мм;
- диагностика осуществляется линейкой, усилие к одному краю которой обеспечивается бытовым безменом;
- проскальзывать ремень может при попадании на него масла из-за негерметичности прокладок и сальников в соседних узлах под капотом;
- чересчур жесткий ремень вызывает повышенный износ подшипников;
- отсутствии соосности шкивов коленвала и генератора приводит к возникновению свиста и неравномерной выработке ремня в поперечном разрезе.

Средний ресурс шкивов 150 – 200 тысяч километров пробега авто. У ремня эта характеристика слишком отличается у разных производителей, модели авто и стиля вождения владельца.
Электрическая схема
Производители учитывают конкретное количество потребителей в модели авто, поэтому в каждом случае применяется индивидуальная электрическая схема генератора. Наиболее востребованы 8 схем «мобильных электроустановок» под капотом машины с одинаковым обозначением элементов:
- генераторный блок;
- обмотка ротора;
- магнитопровод статора;
- мост диодный;
- переключатель;
- реле лампы;
- реле регулятора;
- лампа;
- конденсатор;
- блок трансформатора и выпрямителя;
- АКБ;
- стабилитрон;
- сопротивление.
В схемах 1 и 2 возбуждающая обмотка получает напряжение через замок зажигания, чтобы АКБ не разряжалась на стоянке. Недостатком является коммутация 5 А тока, снижающего эксплуатационный срок.
Поэтому на схеме 3 контакты разгружены промежуточным реле, а потребление тока снижено до десятых долей ампера. Минусом в этом варианте является сложный монтаж генератора, понижение надежности конструкции, возрастает частота переключения транзистора. Фары могут моргать, а стрелки приборов подрагивать.
В схеме 5 из трех диодов изготовлен дополнительный выпрямитель на пути к обмотке возбуждения. Однако при длительной парковке рекомендуется снимать «+» с клеммы аккумулятора, так как возможен разряд батареи. Зато при первичном возбуждении обмотки в момент запуска ДВС расход тока АКБ минимальный. Опасное для электроники машины повышение напряжения гаси стабилитрон.
Для дизельных моторов применяются генераторы, использующие 6 схему. Они рассчитаны на напряжение 28 В, возбуждающая обмотка получает вдвое меньший заряд за счет подключения в «нулевую» точку статора.
На схеме 7 ликвидирован разряд АКБ при длительной парковке за счет снижения разницы потенциалов на «Д» и «+» клеммах.
Из стабилитронов создано дополнительное крыло диодного мостика выпрямителя для ликвидации всплесков напряжения.
Схема 8 обычно применяется в генераторах производителя Бош. Здесь усложнен регулятор напряжения, зато упрощена схема самого генератора.
Маркировка клемм на корпусе
При самостоятельной диагностике мультиметром для владельца актуальна информация, как маркируются клеммы, выведенные на корпус генератора. Единого обозначения не существует, но общие принципы соблюдаются всеми производителями:
- с выпрямителя выходит «плюс», маркирующийся «+», 30, В, В+ и ВАТ, «минус», обозначенный «–», 31, D-, B-, E, M или GRD;
- от возбуждающей обмотки отходит клемма 67, Ш, F, DF, E, EXC, FLD;
- «плюсовой» провод от дополнительного выпрямителя на контрольную лампу обозначен D+, D, WL, L, 61, IND;
- фазу можно узнать по волнистой линии, буквам R, W или STA;
- нулевая точка статорной обмотки обозначена «0» или МР;
- клемма реле регулятора для подключения к «плюсу» бортовой сети (обычно АКБ) обозначена 15, Б либо S;
- кабель от замка зажигания должен подключаться к клемме регулятора напряжения, маркированной IG;
- бортовой компьютер подсоединяется к выводу реле регулятора с обозначением F или FR.

Других обозначений не существует, а вышеуказанные присутствуют на корпусе генератора не в полном объеме, поскольку встречаются на всех существующих модификациях электроприборов.
Основные неисправности
Поломки «бортовой электростанции» вызваны неправильной эксплуатацией транспортного средства, выработкой ресурса деталей трения либо выходом из строя электрики. Вначале производится визуальная диагностика и выявление посторонних звуков, затем проверяется электрическая часть мультиметром (тестером). Основные неисправности сведены в таблицу:
| Поломка | Причина | Ремонт |
| свист, потеря мощности на высоких оборотах | недостаточная натяжка ремня, поломка подшипника/втулки | регулировка натяжения, замена втулки/подшипника |
| недозаряд | неисправно реле регулятора | замена реле |
| перезарядка | неисправно реле регулятора | замена реле |
| люфт вала | отказ подшипника или выработка втулки | замена расходника |
| утечка тока, снижение напряжения | пробой диода | замена диодов выпрямителя |
| отказ генератора | подгорание или износ коллектора, обрыв обмотки возбуждения, зависание щеток, заклинивание ротора в статоре, обрыв ведущего от АКБ провода | устранить указанные поломки |
При диагностике тестером измеряется напряжение генератора на разных оборотах двигателя – в режиме холостого хода, под нагрузкой.
Проверяется целостность обмоток и соединительных проводов, диодного мостика и регулятора напряжения.
Выбор генератора для легкового авто
За счет разного диаметра шкивов клиноременной передачи генератору придается большая угловая скорость в сравнении с оборотами коленвала. Частота вращения ротора достигает 12 – 14 тысяч оборотов ежеминутно. Поэтому ресурс генератора минимум вдвое меньше, чем у ДВС авто.
Генератором машина комплектуется на заводе, поэтому при замене подбирается модификация с аналогичными характеристиками и крепежными отверстиями. Однако при тюнинге авто мощность генератора может не устроить владельца. Например, после увеличения количества потребителей (подогрев сидений, зеркал, стекол), установки сабвуфера, аудиосистемы с усилителем требуется именно выбор нового, более мощного генератора или монтаж второго электроприбора в комплекте с дополнительным аккумулятором.
В первом случае следует выбрать мощность, достаточную для подзарядки аккумулятора с 15% запасом.
При установке второго генератора начальный и эксплуатационный бюджет резко увеличиваются:
- для дополнительного генератора придется установить дополнительный шкив на коленвал;
- найти место для крепления корпуса электроприбора таким образом, чтобы его шкив размещался в одной плоскости со шкивом коленвала;
- обслуживать и менять расходники сразу двух «мобильных электростанций».
С возникновением бесщеточных моделей генератора некоторые владельцы производят замену штатного прибора этим девайсом.
Бесщеточные модификации
Основным достоинством бесщеточного генератора является сверхдолгий эксплуатационный ресурс. Несмотря на сложную конструкцию и цену, ломаться здесь в принципе нечему, а окупаемость, все равно, выше за счет отсутствия расходников щетки/коллекторные кольца.
Компактные размеры и отсутствие коротких замыканий при попадании воды на залитые лаком или композитным составом обмотки позволяет монтировать его практически на любые транспортные средства.
На малых оборотах работа генератора обеспечивает электричеством только бортовую сеть, зарядка АКБ начинается при увеличении оборотов от 3000 ежеминутно.
Генераторы постоянного тока исчезли с легкового транспорта в 70-е годы прошлого столетья, так как имели сложную схему и более крупные размеры.
Таким образом, работа автомобильного генератора обеспечивает электроэнергией всех потребителей, подзаряжает АКБ и создает искру в камерах сгорания. Своевременное обслуживание и диагностика позволяет сократить эксплуатационные расходы и повысить ресурс электрического устройства.
Самая основная функция генератора – зарядка батареи аккумулятора и питание электрического оборудования двигателя.
Поэтому рассмотрим более подробнее схему генератора, как правильно его подключить, а также дадим несколько советов как проверить его своими руками.
Генератор – механизм, который превращает механическую энергию в электрическую.
Генератор имеет вал, на который насажен шкив, через который и получает вращения от коленчатого вала двигателя.
Изображение схемы генератора.
Автомобильный генератор используют для питания электропотребителей, таких как: система зажигания, бортовой компьютер, автомобильная светотехника, система диагностики, а также есть возможность заряжать автомобильный аккумулятор. Мощность генератора легкового автомобиля составляет приблизительно 1 кВт. Автомобильные генераторы достаточно надежные в работе, потому что обеспечивают бесперебойную работу множеству приборов в автомобиле, а поэтому и требования к ним соответствующие.
Устройство генератора
Устройство автомобильного генератора подразумевает наличие собственного выпрямителя и регулирующей схемы. Генерирующая часть генератора с помощью неподвижной обмотки (статора) вырабатывает трёхфазный переменный ток, который далее выпрямляется серией из шести больших диодов и уже постоянный ток заряжает аккумулятор. Переменный ток индуцируется вращающимся магнитным полем обмотки (вокруг обмотки возбуждения или ротора).
Далее ток через щётки и кольца скольжения подаётся на электронную схему.
Устройство генератора: 1.Гайка. 2.Шайба. 3.Шкив. 4.Передняя крышка. 5.Дистанционное кольцо. 6.Ротор. 7.Статор. 8.Задняя крышка. 9.Кожух. 10.Прокладка. 11.Защитная втулка. 12.Выпрямительный блок с конденсатором. 13.Щелкодержатель с регулятором напряжения.
Располагается генератор в передней части двигателя автомобиля и запускается с помощью коленчатого вала. Схема подключения и принцип работы генератора автомобиля одинаковый для любых автомобилей. Есть конечно некоторые отличия, но они, как правило, связаны с качеством изготовленного товара, мощностью и компоновкой узлов в моторе. Во всех современных автомобилях устанавливают генераторные установки переменного тока, которые включают не только сам генератор, но и регулятор напряжения. Регулятор равносильно распределяет силу тока в обмотке возбуждения, именно за счет этого и происходит колебание мощности самой генераторной установки в тот момент, когда напряжение на силовых клеммах выхода остается неизменным.
Принцип работы генератора авто
Схема подключения генератора ВАЗ 2110-2115
Схема подключения генератора переменного тока включает такие составляющие:
- Аккумулятор.
- Генератор.
- Блок предохранителя.
- Ключ зажигания.
- Приборная панель.
- Выпрямительный блок и добавочные диоды.
Принцип работы достаточно простой, при включении зажигания плюс через замок зажигание идет через блок предохранителей, лампочку, диодный мост и выходит через резистор на минус. Когда лампочка на приборной панели загорелась, далее плюс идет на генератор (на обмотку возбуждения), далее в процессе запуска двигателя шкив начинает вращаться, также вращается якорь, за счет электромагнитной индукции вырабатывается электродвижущая сила и появляется переменный ток.
Далее в выпрямительный блок через синусоиду в левое плечо диод пропускает плюс, а в правое минус. Добавочные диоды на лампочку отсекают минусы и получаются только плюсы, далее он идет на узел приборной панели, а диод, который там стоит он пропускает только минус, в итоге лампочка гаснет и плюс тогда идет через резистор и выходит на минус.
Принцип работы автомобильного генератора постоянного, можно объяснить так: через обмотку возбуждения начинает течь небольшой постоянный ток, который регулируется управляющим блоком и поддерживается им на уровне чуть больше 14 В. Большинство генераторов в автомобиле способны вырабатывать как минимум 45 ампер. Генератор работает на 3000 оборотах в минуту и выше — если посмотреть на соотношение размеров ремней вентиляторов для шкивов, то оно по отношению к частоте двигателя составит два или три к одному.
Во избежание этого пластины и другие части выпрямителя генераторов частично или полностью покрывают изоляционным слоем. В монолитную конструкцию выпрямительного блока теплоотводы объединяются в основном монтажными платами из изоляционного материала, армированными соединительными шинками.
Далее рассмотрим схему подключения автомобильного генератора на примере автомобиля ВАЗ-2107.
Схема подключения генератора на ВАЗ 2107
Схема зарядки ВАЗ 2107 зависит от того, какой применяется тип генератора.
Чтобы подзарядить аккумуляторную батарею на таких авто, как: ВАЗ-2107, ВАЗ-2104, ВАЗ-2105, которые стоят на карбюраторном двигателе, будет необходим генератор типа Г-222 или его аналог с максимальным током отдачи в 55А. В свою очередь автомобили ВАЗ-2107 у которых инжекторный двигатель используют генератор 5142.3771 или его прототип, который называется генератором повышенной энергии, с максимальным током отдачи 80-90А. Также можно устанавливать более мощные генераторы с током отдачи до 100А. Абсолютно во все виды генераторов переменного тока встраиваются выпрямительные блоки и регуляторы напряжения, они, как правило, изготовлены в одном корпусе со щетками либо съемные и крепятся на самом корпусе.
Схема зарядки ВАЗ 2107 имеет незначительные отличия в зависимости от года изготовления автомобиля. Самым главным отличием есть наличие или отсутствие контрольной лампы заряда, которая расположена на панели приборов, также способ ее подключения и наличие либо отсутствие вольтметра. Такие схемы в основном используются на карбюраторных автомобилях, тогда как на авто с инжекторными двигателями схема не меняется, она идентична с теми автомобилями, которые изготовлялись ранее.
Обозначения генераторных установок:
- “Плюс” силового выпрямителя: “+”, В, 30, В+, ВАТ.
- “Масса”: “-”, D-, 31, B-, M, E, GRD.
- Вывод обмотки возбуждения: Ш, 67, DF, F, EXC, E, FLD.
- Вывод для соединения с лампой контроля исправности: D, D+, 61, L, WL, IND.
- Вывод фазы:
, W, R, STА.
Схема генератора ВАЗ-2107 тип 37.3701
- Аккумуляторная батарея.
- Генератор.
- Регулятор напряжения.
- Монтажный блок.
- Выключатель зажигания.
- Вольтметр.
- Контрольная лампа заряда аккумуляторной батареи.
При включении зажигания плюс от замка идет к предохранителю № 10, а затем уже поступает на реле контрольной лампы заряда аккумуляторной батареи, потом идет к контакту и на вывод катушки.
Второй вывод катушки взаимодействует с центральным выводом стартера, где соединяются все три обмотки. Если контакты реле замыкаются, то и контрольная лампа горит. При запуске двигателя генератор вырабатывает ток и на обмотках появляется переменное напряжение 7В. Через катушку реле проходит ток и якорь начинает притягиваться, при этом контакты размыкаются. Генератор № 15 через предохранитель № 9 пропускает ток. Аналогично через генератор напряжения щетки получает питание обмотка возбуждения.
Схема зарядки ВАЗ с инжекторными двигателями
Такая схема идентичная схемам на других моделях ВАЗов. Она отличается от предыдущих, способом возбуждения и контроля на исправность генератора. Он может быть осуществлен при помощи специальной контрольной лампы и вольтметра на панели приборов. Также через лампу заряда происходит первоначальное возбуждение генератора в момент начала работы. Во время работы генератор работает “анонимно”, тоесть возбуждение идет напрямую с 30-го вывода.Когда включается зажигание, то питание через предохранитель №10 идет на лампу зарядки в панели приборов.
Далее через монтажный блок поступает на 61-й вывод. Три дополнительные диода обеспечивают питание регулятору напряжения, а он в свою очередь передает его на обмотку возбуждения генератора. В этом случае контрольная лампа будет гореть. Именно в тот момент, когда генератор будет работать на обкладках выпрямительного моста напряжение будет гораздо выше, чем у аккумуляторной батареи. В этом случае контрольная лампа не будет гореть, потому что напряжение с ее стороны на дополнительных диодах будет ниже, чем со стороны статорной обмотки и диоды закроются. Если во время работы генератора контрольная лампа горит в пол накала, то это может означать, что пробиты дополнительные диоды.
Проверка работы генератора
Проверить работоспособность генератора можно несколькими способами применяя определенные методы, например: можно проверить ток отдачи генератора, падение напряжения на проводе, который соединяет токовый вывод генератора с аккумуляторной батареей или проверить регулируемое напряжение.
Для проверки будет необходим мультиметр, автомобильный аккумулятор и лампа с припаянными проводами, провода для подключения между генератором и аккумулятором, а еще можно взять дрель с подходящей головкой, так как возможно придется крутить ротор за гайку на шкиве.
Элементарная проверка лампочкой и мультиметорм
Схема подключения: выходная клемма (В+) и ротор (D+). Лампу нужно подключить между основным выходом генератора В+ и контактом D+. После этого берем силовые провода и подключаем “минус” к минусовой клемме аккумулятора и к массе генератора, “плюс” соответственно к плюсу генератора и к выходу В+ генератора. Закрепляем на тиски и подключаем.
Включаем тестер в режим (DC) постоянного тока, цепляем один щуп на аккумулятор к “плюсу”, второй также, но к “минусу”. Далее, если все в рабочем состоянии, то должна загореться лампочка, напряжение в этом случае будет 12,4В. Затем берем дрель и начинаем крутить генератор, соответственно лампочка в этом момент перестанет гореть, а напряжение уже будет 14,9В.
После чего добавляем нагрузку, берем гологенную лампу h5 и вешаем ее на клемму аккумулятора, она должна загореться. После чего в аналогичном порядке подключаем дрель и напряжение на вольтметре будет показывать уже 13,9В. В пассивном режиме аккумулятор под лампочкой дает 12,2В, а когда крутим дрелью, то 13,9В.
Схема проверки генератора
Строго не рекомендуется:
- Проводить проверку на работоспособность генератора путем короткого замыкания, то есть “на искру”.
- Допускать, чтобы генератор работал без включенных потребителей, также нежелательна работа при отключенном аккумуляторе.
- Соединение клеммы “30” (в некоторых случаях B+) с “массой” или клемму “67” (в некоторых случаях D+).
- Проводить сварочные работы кузова автомобиля при подключенных проводах генератора и аккумулятора.
Какую электросхему подключения генератора выбрать
Содержание
- Выбор наилучшего варианта схемы
- Схемы с АВР
- Переключение вручную
- Переключатели
Автомобиль хотя и работает на бензине, но содержит в себе множество устройств работающих от электричества.
Главным источником электрической энергии в машине является автомобильный генератор.
По сути дела это внутренняя электростанция, которая преобразует вращение коленвала двигателя внутреннего сгорания в электричество. Этим электричеством питаются все электроприборы автомобиля, в том числе за счет этого подзаряжается аккумуляторная батарея, также представляющая собой источник электричества при неработающем двигателе.
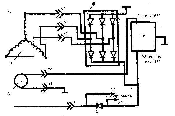
Схема подключения автомобильного генератора представлена на следующем рисунке
G – генератор;
Ph2…Ph4 – обмотки трёхфазного статора;
VD+ – силовой выпрямитель, положительные диоды;
VD1- – силовой выпрямитель, отрицательные диоды;
C – конденсатор, выравнивающий высокочастотные всплески напряжения;
B+ – положительный силовой выход гeнeрaтopнoй устaнoвки;
VD1d+ – элементы oбмoтки вoзбуждeния;
Ex – вoзбуждающая обмотка;
VR – вольт-рeгулятop нaпpяжeния;
Accu – aккумулятoрнaя бaтaрeя;
+ – положительный выхoд aккумулятopнoй бaтaрeи;
IgnSw – переключатель зажигания;
H – индикaтop зapядa;
D+ – выxод «D+» гeнeрирующей устaнoвки;
DF – выхoд упрaвлeния возбуждающей oбмoткoй;
R – потребляющие устройства.
Схема подключения автомобильного генератора и принцип его работы аналогичен для любых автомобилей. Отличия связаны только с качеством производства, мощностью и компоновкой узлов в моторе. На все современные машины устанавливаются генераторные установки переменного тока, включающие сам генератор и регулятор напряжения. Регулятор нормирует силу тока в обмотке вoзбуждeния, за счет этого варьируется мощность генераторной установки при неизменном напряжении на силовых выходных клеммах.
Современные автомобили дополнительно оснащаются электронным блоком на регуляторе напряжения, помощью чего бортовой компьютер контролирует величину нагрузки на генераторную установку.
В основе схемы автомобильного генератора лежит принцип электромагнитной индукции. Если катушку из медного провода вращать в магнитном поле, создаваемом постоянными магнитами или обмоткой возбуждения питаемой от аккумулятора, то в медном проводе образуется (индуцируется) электрический ток.
Как правило, обмотка в которой генерируется рабочее напряжение электрического тока располагается в статоре.
Обмотка возбуждения располагается на роторе (вращающемся вале).
Электроэнергия, хотя и вырабатывается на крупных электростанциях, которые работают без остановки, но, тем не менее, иногда пропадает. Погода вносит свои коррективы во многие процессы. В том числе и в электроснабжение.
Причем для поселений вне городской черты они наиболее чувствительны. И когда на даче или где-нибудь в деревне с приходом непогоды пропадает свет, цивилизация вдруг исчезает. Но чтобы не испытывать проблем с отключениями электричества, нужен резервный генератор. О его подключении и расскажем далее.
Выбор наилучшего варианта схемы
Электросеть 220 В поступает в современные частные дома и дачи через счетчик электроэнергии, расположенный вне помещения. Но главный распределительный щит обычно устанавливается в помещении. Электрогенератор также располагается либо в доме, либо в подсобном помещении.
По этой причине надо в первую очередь выбрать оптимальный вариант его подключения:
- По месту установки электросчетчика.

- По месту расположения электрического щита.
В каждом из этих вариантов надо использовать такую схему, в которой питающие напряжения электросети и генератора надежно разделяются и ни в коем случае не соединяются встречно. Вариантов такой схемы может быть несколько. Современные системы автоматического управления выпускаются для решения, в том числе и управления генераторами. Они обеспечивают после пропадания напряжения их автоматический запуск и безопасное присоединение к домашней электросети.
Схемы с АВР
Под управлением микроконтроллера по заданной программе коммутаторы автоматически выполняют все необходимые переключения. Как результат — не надо задумываться о необходимости что-либо включать-выключать вручную и делать это. Автоматика все сделает за человека. Но за деньги. Причем из всех вариантов сумма получится самой большой. Автоматика — дорогое удовольствие. Кроме того, подобная схема легко реализуема только одновременно с построением домашней электросети.
Если решено применить полностью автоматическое переключение домашней сети на питание от электрогенератора, потребуется блок автоматического ввода резерва (АВР). Он должен настраиваться на приоритет основной электросети. Пример такого блока показан далее на изображении.
Практическая реализация такой схемы тем проще, чем короче провода и кабели, соединяющие ее элементы. Поэтому рекомендуется продумать размещение элементов схемы заранее. При этом не забыть о заземлении, для которого также предусматривается определенное место.
В руководстве по эксплуатации обязательно изложены рекомендации о том, как делается заземление генератора. Полная автоматизация перехода на электропитание от генератора неразрывно связана с его конструкцией.
Такая мини-электростанция конструктивно делается по аналогии со стартером автомобиля. В ней обязательно присутствует аккумулятор для питания электродвигателя, вращающего двигатель внутреннего сгорания.
Если применена мини-электростанция, которая запускается только вручную, эта операция — единственная, которую необходимо выполнить после отключения основной питающей электросети.
Также вручную придется отключить электростанцию и после восстановления централизованного электроснабжения.
Переключение вручную
Когда электросеть уже существует и к ней надо присоединять автоматику для управления электрогенератором, возникают трудности, которые с трудом преодолеваются. Поэтому при доработке домашней электросети лучше выбрать схему с ручным переключением. Для этого в уже эксплуатируемом электрическом щите используется вариант с установкой перекидного рубильника. Лучше всего применить компактные модели этого коммутатора. Некоторые из них показаны далее на изображении.
Но их можно использовать только в том случае, когда к электрощиту либо уже были проложены все необходимые для этого кабели, либо их можно проложить в уже сложившихся условиях. И, конечно же, на дин-рейке необходимо место для размещения рубильника. А еще уточним, что такой рубильник относится к дорогим коммутаторам. Поэтому, исходя из цен, вместо него можно порекомендовать рубильник классической конструкции, показанный на изображении далее.
Этот коммутатор устанавливается между электросчетчиком и распределительным щитом. Где именно — определяется в каждом конкретном случае. Но самое главное при выборе коммутационного оборудования то, что не имеет смысла вкладываться в дорогие комплектующие изделия. Резервное электропитание работает случайным образом и наиболее часто кратковременно. Резервные коммутаторы совершают незначительное число переключений. То есть они изнашиваются минимально. Поэтому простейший вариант — это схема с перекидным рубильником.
Переключатели
Наличие отдельного коммутатора, несмотря на то, что он будет нечасто использоваться, сделает схему электроснабжения дома безопасной как для пользователей, так и для оборудования, присоединенного к электропитанию. Хотя самое простое решение — это обычная розетка, через которую можно запитать всю домашнюю сеть. Тем более что подключение к электрогенераторам тоже выполняется через розетки, установленные на их корпусе. Однако все зависит от мощности электрогенератора.
Если его мощность более 2–3 кВт, обычная розетка может перегреться и прийти в негодность. Но и более мощные контакты решат проблему лишь отчасти. Для оптимальной схемы необходимо аварийное отключение нагрузки. Также будет велика вероятность того, что при подаче сетевого напряжения получится встречное соединение генератора и питающей электросети. А это может привести к порче электрогенератора.
Перекидной рубильник, хоть и не автоматический, в одном из трех своих положений перенаправит потребителей на электрогенератор. Причем никогда не получится встречного соединения, поскольку это физически невозможно в этом рубильнике. В среднем положении домашняя электросеть получается обесточенной. Даже при работающем электрогенераторе и наличии напряжения в электросети можно без проблем переключаться между этими двумя источниками электроэнергии.
Синий провод сети и генератора (см. изображение выше) надо пропустить через контакты автоматических выключателей.
Для сети и для электрогенератора нужен свой отдельный автомат-выключатель. В схеме подключения генератора обязательно должен присутствовать заземляющий контур или заземление из трубы или стального профиля длиной от 2 метров. Хороший вариант заземления — труба скважины для воды.
Если дом присоединен к трехфазной сети, а электрогенератор однофазный, рекомендуется схема, показанная далее.
В заключение дадим собственные рекомендации по выбору схемы подключения генератора. Еще раз напомним, что начинать строить такую схему надо со статистики отключений электроэнергии в конкретном месте. Ручное переключение на электрогенератор дешевле. Также более дешевым вариантом является использование источников бесперебойного питания для конкретного оборудования. Электрогенератор наиболее эффективен при отоплении электричеством, когда отключения регулярны и продолжительны.
Система электроснабжения автомобиля ВАЗ 2107 получает питание от аккумуляторной батареи, которая в свою очередь заряжается от генератора.
В автомобилях ВАЗ 2107 разных годов выпуска и комплектаций предусмотрена установка двух разновидностей генератора: 372.3701 или 9412.3701. они имеют ряд конструктивных особенностей, но в целом их установка и эксплуатация не имеет отличий.
Внешне отличия между моделями выражаются в том, что у 9412.3701 крыльчатка ротора находится внутри корпуса, а регулятор напряжения смонтирован в задней крышке. В остальном обе модели отличий не имеют.
На представленном выше рисунке указаны основные элементы:
- Контакт регулятора напряжения с маркировкой «В».
- Регулятор напряжения.
- Контакт с маркировкой «30».
- Контакт с маркировкой «61».
- Конденсатор.
- Крышка (задняя).
- Крышка (передняя).
- Статор.
- Шкив.
- Шпилька крепления к регулировочной планке.
Ротор получает привод от коленчатого вала двигателя при помощи ременной передачи. Установка генератора на блок двигателя выполнена при помощи двух болтов с гайками на 17 и 19.
Один болт крепит корпус к двигателю, второй фиксирует его на регулировочной пластине.
Электрическая схема подключения для разных моделей генератора имеет определенные отличия, вызванные их конструктивными особенностями, в частности расположением и маркировкой контактов и расположением выпрямительного блока. В первую очередь рассмотрим, как выглядит схема подключения модели 372.3701.
Здесь цифрами от 1 до 6 обозначены основные элементы системы электроснабжения:
- Аккумуляторная батарея.
- Генератор.
- Монтажный блок с реле и предохранителями.
- Замок зажигания.
- Измерительный прибор для контроля напряжения (вольтметр).
- Контрольная лампа зарядки аккумуляторной батареи.
Для 9412.3701 схема электрических соединений выглядит практически аналогично, кроме разве что обозначения контактов. В механической части вообще никаких отличий нет.
Принцип действия генератора заключается в преобразовании механической энергии в электрическую.
Соответственно, для эффективной его работы необходимо обеспечить беспрерывную передачу крутящего момента от двигателя ВАЗ 2107 генератору.
Это достигается путем правильной регулировки силы натяжения приводного ремня, так как недостаточное натяжение приведет к пробуксовыванию ремня и пропаданию заряда аккумуляторной батареи. Это особенно критично при движении ночью, когда электропотребление всех систем автомобиля ВАЗ 2107 имеет максимальное значение.
Описание схемы подключения запуска генератора с блоком управления АВР-1/1
Схемы подключения блока АВР-1/1 с автоматическим управлением запуском и контролем работы мобильной генераторной установки и ввода городской сети.
На Рис.2 представлена одна из рабочих схем подключения блока управления АВР-1/1М. Проводники, подключенные к блоку, отображены схематично, без привязки к конкретным клеммам.
Компоновка достаточно проста в реализации и под силу пользователям даже с начальным уровнем электротехники.
На Рис.3 изображена производная схема от схемы на Рис.2, с дополнительными элементами защиты, автоматическим зарядным устройством и с полной прорисовкой подключения проводников к клеммам контроллера АВР-1/1.
У нас Вы можете заказать готовый к установке щит АВР с резервным вводом генератора собранный по схеме Рис.3 любой мощности или заказать монтаж и подключение под ключ.
Как правило, вопрос по автоматизированному управлению вводом генератора и вводом сети возникает, когда пришлось столкнуться с рядом неудобств ручного управления вводами. Первоначально, для ручного управления, собирают, в большинстве случаях, самую простую схему на 2-х автоматических выключателях Рис.1. без элементов защиты.
За основу будут взяты ввод 220В/50Гц городской однофазной сети 1, однофазный счетчик электроэнергии 2, автоматические выключатели А1 на 25 ампер с характеристикой С и автоматический выключатель А2 на 25 ампер с характеристикой В, подключаемая нагрузка 3(Дом) и однофазный бензиновый генератор с электростартером на 6,5 кВт позиция 4.
Работает все очень просто. Когда есть напряжение в сети, оно проходит через счетчик 2, автоматический выключатель А1 к нагрузке 3. Автомат А2 выключен. При пропадании сети отключают автомат А1, запускают генератор 4 и включают автомат А2. Нагрузка подключена к генератору. Появилась сеть — выключают автомат А2, включают автомат А1 и глушат генератор.
Собираем автоматику АВР.
Начинаем подключать автоматику на базе контроллера АВР-1/1М к уже имеющейся схеме Рис.1.
Предложенная схема на Рис.2 позволяет это сделать достаточно безопасно и полностью автоматизировать процесс ввода резервного питания, управлять работой генератора, контролировать напряжение в сети и на резервном вводе, а также, при необходимости, отключать всю автоматику АВР и переключать нагрузку вручную к городской сети или генератору.
Есть желание собрать более универсальное решение АВР, ориентируйтесь на схему Рис.3.
На Рис.2 изображены следующие элементы:
1 — ввод городской сети 230В/50Гц
2 — бытовой однофазный счетчик электроэнергии
3 — потребитель электроэнергии (нагрузка)
4 — автономная генераторная установка (бензиновый генератор с электростартером на 6,5 кВт)
5 — модуль управления АВР-1/1 (контроллер)
А1 — автоматический выключатель 2-х полюсный (С25А)
А2 – автоматический выключатель 2-х полюсный (В25А)
В1 — выключатель нагрузки 2-х полюсный (32А)
В2 – выключатель нагрузки 2-х полюсный (32А)
КМ1 — контактор 3-х полюсной с дополнительным нормально-замкнутым контактом (25А 230В/АС3 1НЗ).
КМ2 – контактор 3-х полюсной с дополнительным нормально-замкнутым контактом (25А 230В/АС3 1НЗ).
УГ – жгут проводников управления генератором ( стартер, питание, заслонка, зажигание, топливный клапан)
Что ставим? Для чего?Позиции 1, 2, 3, 4, А1, А2 – остаются от схемы на Рис.1, поэтому нам потребуется все остальное.
Выключатель нагрузки В1 (БАЙПАС): Служит для разрыва цепи сеть-дом при работе в автоматическом режиме и подключения сети к дому в ручном режиме. Ставим номиналом не меньше чем автоматический выключатель А1. Если не получится приобрести выключатель нагрузки – устанавливаем автоматический выключатель с номиналом выше чем у А1. Установлен А1 на 25 ампера с характеристикой С — ставим на 32 ампера с характеристикой С. Ставим мощнее, чтобы при перегрузках срабатывал автомат А1.
Выключатели нагрузки В2 (БАЙПАС)(на Рис.3 обозначен Q3): На схеме выделен синим пунктиром. Служит для подключения генератора к дому в ручном режиме, при отключенном блоке АВР-1/1. В автоматическом режиме находится в разомкнутом состоянии. Ставим номиналом не менее автомата А2, если не получится приобрести выключатель – устанавливаем автоматический выключатель с номиналом выше чем у А2. Установлен А2 на 25А с характеристикой С — ставим С32А. Ставим мощнее, чтобы при перегрузках срабатывал автомат А2. Но есть и обратная сторона такого решения. Получается очень слабый узел по безопасности. Контакторы КМ1 и КМ2 будут с блокировкой от «встречного включения напряжения», а выключатель В2 будет обходить эту защиту. Лучшем решением, будет установить кнопки СТАРТ-СТОП на «самоподхвате» от дополнительного NO контакта контактора КМ2. Кнопки стоят дороже выключателя, но сохраняют защиту. Кнопки будут управлять принудительным включением/отключением катушки контактора КМ2 при работающем в ручном режиме генераторе.
Контактор КМ1 берем малогабаритный промышленного назначения с категорией применения АС-3 и номиналом как и автомат А1 на 25А. Можно применять и модульные контакторы, но они, как правило, выпускаются с категорией применения АС-1, а под АС-3 их номинал нужно уменьшать в 3-4 раза. Промышленные контакторы дешевле модульных и позволяют расширять возможности автоматизации АВР за счет дополнительных приставок.
Контактор К1 должен иметь вспомогательный нормально закрытый контакт для осуществления электрической блокировки от встречного напряжения. Установка механической блокировки, дополнительно увеличит степень защиты.
Контактор КМ2 — выбираем с номиналом автоматического выключателя А2. Ставим на 25А. Используем рекомендации как и при выборе КМ1.
Жгут управления генератором <УГ> — будет состоять из 7-ми одножильных, многопроволочных проводов типа ПУГВ сечением от 1 до 1,5мм2:
•Стартер – 1 провод (на Рис.
2/3 зеленый цвет). Управляет автоматическим включение стартера. Подключается к штатному плюсовому выводу реле стартера генератора через клеммный переходник. От контакта реле стартера (на фото указан стрелкой) проводник идет на дополнительно установленное промежуточное 12 вольтовое реле с током нагрузки от 30А на нормально разомкнутый контакт. Промежуточное реле управляется через клеммы контроллера 9-10. Пусковые токи на реле стартера достаточно высокие и промежуточное реле возьмет нагрузку на себя.
•Питание – 2-а провода (на Рис.2 оранжевый цвет) Подключаются к аккумулятору генератора, т.к. контроллер питается от постоянного напряжения 12В. Один провод подключаем к плюсовой клемме расположенной на реле стартера (указана на фото стрелкой) а второй к массе (минус) генератора расположенной на картере левее. Можно подключить к любому 12 вольтовому источнику резервного питания постоянного тока.
Еще один важный момент при работе в ручном режиме переключения!
При переходе на ручной режим переключения вводами, необходимо обесточить клемму 19 питания блока АВР-1/1.
Это полностью отключит автоматику. На схеме Рис.3 этот выключатель обозначен Q1. Можно отключать путем отсоединения проводника питание от одной из клемм модуля или клеммной колодки.
•Зажигание — 1 провод (на Рис.2/3 голубой цвет). Служит для автоматического управления разрешением работы/глушения генератора. Подключается к проводу (обычно желтого цвета) датчика реле уровня масла (указан стрелкой на фото). Управляется через контакты 24-25 контроллера АВР-1/1 и промежуточное 12VCD реле на 20-30А с нормально-закрытым контактом, на схеме Рис.3 обозначено К2. Для разрешения работы контакт размыкается. Глушится генератор замыканием контакта.
•Заслонка— 2 провода (на Рис.2/3 желтый цвет). Управляет положением воздушной заслонки карбюратора при пуске генератора через электропривод. Сам привод приобретается отдельно или заказывается у нас. Достаточно установить автомобильный 2-х проводной привод. Его усилия и хода штока, в большинстве случаев, достаточно для перемещения заслонки в крайние положения.
Устанавливается он на раму генератора или кронштейн карбюратора, зависит от модели генератора, и через тягу управляет перемещением заслонки. На фото привод установлен на раму генератора через переходник и управляет воздушной заслонкой типа «рычаг». Обычно хватает крепежа из комплекта, идущего к электроприводу. АВР-1/1 самостоятельно меняет полярность на проводах управления и тем самым управляет электромотором механизма привода.
•Топливный клапан – 1 провод (на Рис.2 фиолетовый цвет). Управляет закрытием подачи топлива на ЭМ клапане при отключенном генераторе. Сам клапан приобретается отдельно или заказывается у нас. Мощность катушки клапана выбираем минимальную 7-10 Вт. Чем мощней — тем будет сильнее греться, и придется решать задачу снижения температуры. Плюсовой проводник от электромагнитного клапана подключаем к плюсу батареи генератора. Минусовой проводник от клапана идет через нормально открытый контакт промежуточного реле К2 (см. Рис.3) и далее на минусовую клемму.
При включении контроллером команды «разрешения работы» сработает промежуточное реле К2, замкнется нормально открытый контакт и откроет топливный клапан. Топливо начнет поступать в карбюратор, подготавливая генератор к запуску. После «глушения» генератора, реле К2 отключится, контакты разомкнутся и подача топлива будет перекрыта.
Устанавливать или нет электромагнитный клапан каждый решает самостоятельно. При автоматическом управление, топливный кран на баке будет открыт постоянно и если игла клапана поплавковой камеры карбюратора не перекроет подачу топлива, произойдет утечка топлива.
Размещаем перечисленные элементы, кроме клапана и привода, в электрическом щите подходящего размера, производим подключение проводников.
Сам алгоритм работы блока АВР-1/1М описан на странице с техническим описанием.
Подключаем ввод сети, в точке ( см. Рис.2) после автоматического выключателя А1 и перед выключателем В1, подключаем ввод генератора в точке после выключателя В1.
Устанавливаем перемычку на клеммы 11-12 контроллера АВР-1/1 (См. Рис.3), для установки режима NO_IC6000 и возврата воздушной заслонки после запуска генератора.
Для перехода в автоматический режим управления выключаем выключатель нагрузки В1, подаем напряжение питание постоянного тока =12В на модуль АВР-1/1. Для отключения автоматики, проделываем все в обратной последовательности.
Все! Теперь можно наслаждаться автоматически управляемым вводом резервного питания генератора, не беспокоится за «скачки» и «просадки» напряжения в сети и генераторе, т.к АВР-1/1 следит за всем.
Сомневаетесь в правильности выбора ? Оставьте запрос, нажав на кнопку КОНСУЛЬТАЦИЯ, и наш технический специалист свяжется с Вами и поможет разобраться. | ||
| В КАТАЛОГ | В РАЗДЕЛ |
Схема подключения генератора
: полное руководство
Знания
Знайте все о электрической схеме генератора переменного тока
Возможно, вы не слышали слова «альтернатор», но вы могли знать слово «переменный ток» или «переменный ток».
Генератор переменного тока позволяет преобразовывать механическую энергию в электрическую, особенно в автомобилях. Схема подключения генератора поможет вам получить базовые знания о цепи и о том, как компоненты связаны друг с другом в цепи. Итак, без лишних слов, давайте погрузимся.
Что такое генератор?
Генератор — это необслуживаемый, но важнейший узел двигателя автомобиля. Он вырабатывает электроэнергию и обеспечивает электропитание автомобилей и подзаряжает аккумулятор. Генератор работает путем преобразования механической энергии в электрическую из переменного тока в постоянный.
Основная функция генератора переменного тока заключается в совместной работе с аккумуляторной батареей для подачи энергии на электрические компоненты, т. е. фары, вентилятор, стеклоочистители и т. д. Он преобразует переменный ток в постоянный и регулирует напряжение для достижения необходимого минимума. мощность на каждую единицу.
Источник: samarins.com
Генератор состоит из вентилятора охлаждения, регулятора напряжения, ротора, статора, выпрямителя на диодном мосту, контактных колец, торцевых подшипников с контактными кольцами, угольных щеток, шкива. Ротор и статор являются центральными блоками для выработки электроэнергии, а выпрямитель помогает преобразовывать переменный ток в постоянный. Все компоненты работают совместно, контролируя и регулируя мощность в соответствии с энергетическими потребностями различных компонентов двигателя автомобиля.
Источник: InnovationDiscoveries.space
Как работает генератор?
Работа генератора проста. Поликлиновой ремень, опирающийся на шкив, соединен с генератором. Когда двигатель зажигается, шкив перемещается и вращает валы ротора, прикрепленные к генератору переменного тока. Ротор представляет собой электромагнит с двумя вращающимися металлическими контактными кольцами и угольными щетками, прикрепленными к его валу.
Благодаря вращению на ротор подается небольшое количество электричества, которое проводится к статору.
Магниты на роторе расположены таким образом, что они проходят над петлями из медной проволоки в статоре. Это создает магнитное поле вокруг катушек. Когда ротор вращается, магнитное поле возмущается, и это, в результате, вырабатывает электричество.
Однако генерируемый ток переменного тока должен быть преобразован в постоянный перед использованием; поэтому он направляется на диодный выпрямитель генератора. Выпрямитель изменяет двухсторонний ток на односторонний проточный постоянный ток. Затем напряжение поступает на регулятор напряжения, который повышает или понижает напряжение в соответствии с потребностями различных агрегатов автомобиля.
Проводные соединения
Поскольку генератор переменного тока связан со многими компонентами, он имеет сложную систему проводки. Основные проводки включают провод возбуждения, положительный и отрицательный кабели.
Провод возбуждения подключается к клемме L генератора и используется для включения регулятора напряжения. Провод возбуждения необходим для создания напряжения, необходимого для запуска генератора переменного тока.
Источник: blogspot.com
Положительный и отрицательный кабели имеют небольшой размер и подключаются к соответствующим клеммам аккумулятора. Генератор переменного тока также имеет соединение с «проводом зарядки аккумулятора» . Он только заряжает аккумулятор и не подает энергию ни на какие другие устройства. Генератор также имеет входной провод зажигания, который подключается от генератора к замку зажигания. Провод зажигания включает регулятор напряжения.
EdrawMax для настольных ПК
Создайте более 280 типов диаграмм
Windows, Mac, Linux (работает во всех средах)
Профессиональные встроенные ресурсы и шаблоны
Локальное программное обеспечение для бизнеса
Безопасность данных корпоративного уровня
EdrawMax Онлайн
Создавайте более 280 типов диаграмм онлайн
Доступ к диаграммам в любом месте и в любое время
Сообщество шаблонов
Управление командой и сотрудничество
Интеграция личного облака и Dropbox
ПЫТАТЬСЯ ОНЛАЙН
Схемы подключения генератора
Ниже приведены некоторые электрические схемы генератора , которые используются для различных целей.
Давайте посмотрим на их связи.
Схема подключения 3-проводного генератора переменного тока
Источник: www.carparts.com
Это трехпроводная схема переменного подключения, показывающая соединения между различными компонентами цепи. Цепь состоит из трех основных проводов: плюсового провода аккумуляторной батареи, провода датчика напряжения и провода зажигания. Входной провод зажигания подключен к двигателю. Он проводит электричество от двигателя к генератору переменного тока, в то время как кабель для определения напряжения измеряет напряжение и подключается к выпрямителю.
Такие генераторы универсальны и имеют встроенные выпрямители напряжения для измерения мощности. В отличие от однопроводных генераторов, они могут генерировать и выпрямлять электричество в одной цепи. Использование трехпроводного генератора обеспечивает регулируемое напряжение для всех компонентов.
Внешний электромеханический регулятор напряжения
Источник: www.
carparts.com
Электромеханические регуляторы наматывают кабель датчика напряжения на электромагнит. Это создает магнитное поле вокруг магнита и притягивает к себе железный блок. Такие схемы имеют три электромагнитных выключателя – реле отключения, регулятор и регулятор тока. Реле отключения подключает аккумулятор к генератору, в то время как регулятор и переключатель регулятора тока регулируют выходное напряжение, управляя цепью возбуждения генератора.
Электромеханические цепи важны для цепей стабилизации переменного тока; однако они не используются в серийных автомобилях из-за их неэффективной системы реле.
Схема подключения, управляемая PCM
Источник: www.carparts.com
Цепи регулирования напряжения модуля управления силовым агрегатом представляют собой усовершенствованный тип генератора переменного тока, в котором используются внутренние модули для управления цепью возбуждения генератора переменного тока. PCM регулирует ток, изучая данные от модуля управления кузовным оборудованием (BCM) и понимая потребности системы в зарядке.
Всякий раз, когда напряжение ниже желаемого значения, модули срабатывают, и это изменяет время включения тока, протекающего через катушку. В результате выходные данные системы изменяются в соответствии с потребностями системы. Генераторы переменного тока, управляемые PCR, просты, но очень эффективны, генерируя желаемое напряжение.
Используйте EdrawMax для создания схемы подключения
Генераторы очень полезны для поддержания автомобиля в рабочем состоянии, когда двигатель зажигается. Генераторы имеют сложную проводку, и провода должны быть подключены к правильным блокам и клеммам. Это можно упростить, создав электрические схемы генератора .
Схемы подключения обеспечивают визуальное представление соединений и физического расположения цепи. Четкая визуализация соединений проводки и положения каждого компонента упрощает создание цепей и правильное подключение генератора. Создание цепей с правильной проводкой необходимо для подачи надлежащего напряжения на каждый блок, чтобы ни один из них не был перегружен или недостаточно мощности.
Создавать электрические схемы просто и увлекательно, если у вас есть EdrawMax . EdrawMax — это удобное и инновационное программное обеспечение, которое позволяет пользователям проявлять творческий подход и рисовать самые красивые диаграммы всего за несколько кликов. Программное обеспечение имеет широкий спектр инструментов редактирования и широкий спектр настраиваемых библиотек символов, которые предлагают свободу создания всего, что вы хотите. Выберите один из встроенных шаблонов или проявите новаторство и создавайте собственные оригинальные схемы с нуля. Благодаря интуитивно понятному интерфейсу и обширным возможностям редактирования вы можете проявить свои творческие способности и спроектировать полезные электрические схемы генератора переменного тока.
Связанные статьи
Основная идея Графический органайзер Полное руководство Круг Карта Полное руководство по дихотомическим ключам Полное руководство по схеме стойки Полное руководство по плану эвакуации при пожаре
Схемы подключения автоматического генератора | Magnum Dimensions
Схемы подключения автоматического генератора | Размеры МагнумПерейти к основному содержанию
Поиск
Перейти к основному содержанию Перейти к навигации
Таблицы времени реле
Время реле вашего AGS может отличаться от показанного на следующих одностраничных схемах.
Определите версию своего ME-AGS, а затем найдите фактическую временную последовательность реле на основе соответствующих таблиц временных характеристик реле ниже:
ME-AGS-N и ME-AGS-S: меньше версии 4.1: таблица времени реле меньше версии 4.1-3-10-09.pdf
ME-AGS-N и ME-AGS -S: Rev 4.1 и 4.2: Relay-Timing-Table-Rev-4.1-and-4.2-3-relays-10-09-09.pdf
ME-AGS-N: Rev 5.0 и выше: ME-AGS-N Руководство пользователя 64-0039 Ред. B
ME-AGS-S: Версия 5.0 и выше: ME-AGS-S Руководство пользователя 64-0004 Ред. C
Выберите марку генератора ниже, чтобы найти одностраничную схему подключения к AGS. .
Briggs & Stratton
Схема подключения серии EmPower
Home Generator System Model 040234 – 15kW Wiring Diagram
PowerBoss (7kW) Wiring Diagram
Champion
Generator Models: 46512, 46565, 41535, and 41552 Wiring Diagram
DynaGen Controllers
ES52 Wiring Diagram
GSC300 Wiring Diagram
EPS (Источник мощности двигателя)
Схема подключения дизельного генератора EPS 20 кВт
Схема подключения дизельного генератора EPS 2120
Схема подключения дизельного генератора EPS 2277
Генератор EPS с системой Smart Start
Generac
Схема подключения автоматического резервного генератора с воздушным охлаждением
Схема подключения генератора ECO 6 кВт
Схема подключения генератора ECO 15 кВт далее)
Домашние резервные генераторы с контроллером Evolution 2.
0
Домашние резервные генераторы с контроллером NEXUS версии 1 Схема подключения
Домашние резервные генераторы с контроллером NEXUS версии 2 Схема подключения
Бытовые резервные генераторы с контроллером NEXUS версии 3. Схема подключения
Бытовые резервные генераторы с контроллером PowerPact 2014 и более поздних версий
NP-65D Схема подключения
Generac 7000EXL
Global Power Products
Схема подключения к основному клавишному переключателюHardy Diesel
Схема подключения Hardy Diesel Generator с контроллером DSE3110
Hardy Diesel Generator с контроллером DSE 5310 Схема подключения
Генераторы серии HDYW с диаграммой проводки M6 Contol Panel
Hardy Diesel Generator с дизельным дизельным генератором Dynagen GSC300.
Схема подключения EM5000is, EM7000is, EU6500is
Схема подключения EU3000is
Схема подключения EX4500S
Схема подключения Honda EU7000is с разъемом дистанционного переключателя
Honda EU7000is Wiring Diagram without Remote Switch
Key Power
KP-15S using HGM170-170HC Gen Controller Wiring Diagram
Kimpor
KDE Series Generator Wiring Diagram
Kohler
20EOR Series Wiring Diagram
RES Series Wiring Diagram
Схема электрических соединений серии RMY
Kubota
Схема электрических соединений дизельных генераторов GL6500S
Схема электрических соединений дизельных генераторов серии KJ
Схема электрических соединений дизельных генераторов SQ1200
Lister Petter
GS-дизельная схема проводки
LPW 2/3/4 с DSE 7110 Диаграмма проводки
Дизель Дизель Диаграмма
Martin Diesel
205 DS Diagram
MQ
205-DS Diagram
MQ
205 DS DIAGRAM
М.
В. Схема подключения генератора Схема подключения дизельного генератора Whisperwatt DAC-7000SS
Mitsubishi
Генераторные установки с управлением генератором Murphy Схема подключения
Next Gen
UCT1-3.5 Схема подключения
Northern Lights
NL-673 Wiring Diagram
Onan
DJB, DJC, DJE Models Wiring Diagram
GRCA Propane Wiring Diagram
HDKAG Wiring Diagram
HGJAD, HGJAE, HGJAF Wiring Diagram
Quiet Diesel Wiring Diagram
ME-AGS -N Onan (Модели MDKBK, MDKBL, MDKBM, MDKN, MDKBP, MDKBR, MDKBT, MDKBU и MDKBV) Версия 8-25-2015DM
Модели C13N6H, C17N6H, C20N6H и C20N6HC
Схема подключения HDKAT, HDKAU и HDKAV Схема
Powertech
200/300/400 Series Wiring Diagram
PTS8CSI-NM Diesel Wiring Diagram
PowerTech Diesel Wiring Diagram
PowerTech with ECU-63 Control Module Wiring Diagram
ProPak
Models: ProPak12 and ProPak16 Wiring Diagram
Wacker
GPS 5600A Схема подключения
Westerbek
BEG (8-15 кВт) Схема подключения газовых генераторов
BTD (7,6 кВт) Схема подключения дизельных генераторов
BTDA Схема подключения дизельных генераторов
BTG (8-15 кВт) Схема подключения газовых генераторов
BTG(A) (8-15 kW) Gas Generators Wiring Diagram
SBEG (8-14 kW) Gas Generator Wiring Diagram
Westinghouse
WGEN7500 Generator Wiring Diagram
Yamaha
EF5200DE Wiring Diagram
EF6200P Wiring Diagram
EF6200P с использованием схемы подключения пульта дистанционного управления
Схема подключения генераторов EF4500ISE и EF6300ISE
Схема подключения дизельных генераторов ELD6500S
Yanmar
eG100i и eG140i, с использованием схемы подключения выносной клеммной колодки
Конструкция и принцип действия автомобильных генераторов и генераторов переменного тока
ТЕОРИЯ АВТОМОБИЛЯ
ГЕНЕРАТОРЫ И ГЕНЕРАТОРЫ
В статье, опубликованной в прошлом месяце, были рассмотрены принципы работы постоянного тока и принцип работы автомобильного аккумулятора.
Теперь мы можем перейти к тому, как эта батарея заряжается. В старых автомобилях (примерно до 1964 года) это делалось с помощью генератора. По истечении этого времени все автомобили перейдут на генераторы и станут понятны причины замены. Давайте посмотрим, как работает каждый. Во-первых, генератор:
Схема генератора.
Основной принцип работы здесь заключается в том, что электричество производит магнетизм. И наоборот, магнетизм производит электричество. Если катушку с током поместить вокруг стального стержня, стержень намагничится. Чем больше витков провода и чем сильнее ток, тем мощнее магнит. Помещая в катушку сердечник из мягкого железа, силовые линии магнитного поля концентрируются и усиливаются. Поскольку электрическое сопротивление в железе (помните сопротивление?) меньше, чем в окружающем воздухе, силовые линии будут следовать за ядром.
Так устроены два полюсных башмака генератора. Вместо использования магнитов, которые тяжелые и дорогие, вокруг полюсных башмаков намотано множество витков проволоки.
Когда ток проходит через эти обмотки, полюсные башмаки становятся электромагнитами, называемыми ПОЛЕВЫМИ КАТУШКАМИ. Эти две катушки возбуждения соединены последовательно (ток проходит через одну, а затем через другую) и намотаны так, что одна становится северным полюсом, а другая — южным полюсом магнитного поля.
Схема генератора.
Внутри генератора находится вращающийся центральный вал, который поддерживается подшипниками на каждом конце. Петли провода (обмотки якоря) наматываются на специальный ламинированный держатель, который называется АРМАТУРА. Якорь поворачивается, надев шкив на один конец вала и приводя его в движение клиновым ремнем от коленчатого вала двигателя, как показано на рисунке.
К якорю прикреплены электрические контактные сегменты, называемые КОММУТАТОРОМ. Эти сегменты электрически изолированы от якоря и друг от друга, но каждый из них припаян к одной из обмоток якоря. Это коммутатор, который по принципу включения-выключения распределяет электричество по якорю, создавая магнитное поле вокруг якоря.
Над вращающимися сегментами коллектора ездят угольные «щетки». Эти щетки удерживаются в подпружиненных кронштейнах, и это давление удерживает их на коллекторе. Именно щетки со временем изнашиваются и требуют замены.
Как все работает
Когда якорь генератора впервые начинает вращаться, в железных полюсных башмаках возникает слабое остаточное магнитное поле. Когда якорь вращается, он начинает накапливать напряжение. Часть этого напряжения подается на обмотки возбуждения через регулятор генератора (обычно называемый РЕГУЛЯТОРОМ НАПРЯЖЕНИЯ, описание которого дано в следующей статье). Это приложенное напряжение создает более сильный ток обмотки, увеличивая силу магнитного поля. Увеличенное поле создает большее напряжение в якоре. Это, в свою очередь, создает больший ток в обмотках возбуждения, что приводит к более высокому напряжению на якоре. Это напряжение, конечно, может продолжать увеличиваться до бесконечности, но оно ограничено (по правилам) до заданного пика. На данный момент все это звучит как вечный двигатель, не так ли? Помните, однако, что энергия, приводящая в движение все это, — это коленчатый вал двигателя!
Изучите иллюстрацию и ознакомьтесь с деталями генератора.
Следует отметить, что наиболее частой поломкой генератора являются щетки. Во-вторых, выходит из строя подшипник, особенно подшипник рядом с ведущим шкивом (неправильное натяжение ремня ускоряет выход из строя этого подшипника!)
Основной механизм отказа генераторов — неправильная установка нового или восстановленного. Механически установка проста, но электрически все сложнее. Когда генератор остановился в последний раз, в полюсных башмаках остался остаточный магнетизм. Полярность башмаков в то время зависела от направления протекания тока в обмотках катушки возбуждения. Если во время тестирования и восстановления ток будет течь в противоположном направлении, полюсные наконечники изменят полярность. Если затем запустить генератор в автомобиле, обратная полярность приведет к тому, что ток будет течь в неправильном направлении, что приведет к повреждению регулятора и разрядке аккумулятора, когда автомобиль будет оставлен на ночь. Поэтому все генераторы должны быть поляризованы после установки и перед запуском автомобиля.
Это делается путем удерживания одного конца провода на клемме «батареи» регулятора и царапания другого конца о выходную клемму генератора (для генераторов с внешним заземлением). Для генераторов с внутренним заземлением правильный способ поляризации состоит в том, чтобы отсоединить «полевой» провод от регулятора и поцарапать его на клемме «батарея» на регуляторе.
Генераторы
Схема генератора.
Генераторы постоянного тока. Генераторы производят «переменный ток» или переменный ток. Преимущество генераторов заключается в том, что они производят гораздо больший ток на низких скоростях, чем генераторы, что позволяет устанавливать в автомобиле все больше и больше аксессуаров. В генераторе переменного тока обмотки «возбуждения» расположены вокруг вращающегося центрального вала, а не на «башмаках», как в генераторе. Два железных полюсных наконечника, отлитых с «пальцами», надеваются на вал, охватывая обмотку возбуждения так, что пальцы находятся между собой. Пальцы на одном полюсе образуют северные полюса, а пальцы на другом — южные полюса.
Этот узел называется РОТОР. Вокруг ротора находится ряд обмоток вокруг многослойных железных колец, прикрепленных к корпусу генератора переменного тока. Эта сборка называется СТАТОР. Коленчатый вал двигателя вращает ротор.
Постоянный ток от батареи подается в катушку возбуждения ротора с помощью щеток, трущихся о токосъемные кольца. Один конец катушки возбуждения крепится к изолированной щетке, а другой конец — к заземленной щетке. Когда поля полюсов проходят через статор, ток создается электромагнитным путем (как в генераторе), но, поскольку ротор состоит из чередующихся северного и южного полюсов, создаваемый ток течет в противоположном направлении каждые 180 градусов вращения. Другими словами, ток является «переменным».
Почему это более эффективно? Итак, обмотки статора состоят из трех отдельных обмоток. Это производит то, что известно как трехфазный переменный ток. Когда используется только одна обмотка, возникает однофазный ток (как в генераторе). По сути, генератор переменного тока производит в три раза больше тока, чем генератор, при том же усилии со стороны двигателя.
Кроме того, генераторы переменного тока значительно легче и меньше генераторов.
Однако есть небольшая проблема с генераторами. Электричество переменного тока не работает в автомобиле! Электрическая система автомобиля — и аккумулятор — нуждаются в постоянном токе. Следовательно, выход генератора переменного тока «выпрямляется» в постоянный ток. Это делается путем пропускания переменного тока через кремниевые диоды. Диоды обладают своеобразной способностью пропускать ток только в одном направлении, останавливая поток, если направление меняется на противоположное. В генераторах переменного тока установлено несколько диодов, так что ток будет течь от генератора переменного тока к аккумулятору (только в одном направлении, создавая постоянный ток), но не от аккумулятора к генератору.
В реальной работе регулятор напряжения определяет напряжение аккумуляторной батареи и общую нагрузку на электрическую систему автомобиля. Когда необходима зарядка, регулятор подает напряжение батареи на щетки статора, и это создает электрическое поле для зарядки.
Когда потребность системы в зарядке уменьшается, напряжение на щетках отключается. Все это происходит много раз в минуту, при этом система постоянно включается и выключается, чтобы поддерживать оптимальную эффективность работы.
В следующем выпуске мы рассмотрим регуляторы напряжения и то, как они работают.
Связанные статьи
data-matched-content-ui-type=»image_card_stacked» число строк-содержимого с сопоставлением данных = «3» число столбцов с соответствующим содержанием = «1» data-ad-format=»авторасслабленный»>
Условия использования | Кто мы | Свяжитесь с нами | Карта сайта | Политика конфиденциальности
© ООО «Гараж Второй Шанс», 2022. Все права защищены. Воспроизведение любого материала на этом сайте без разрешения запрещено.
Как подключить генератор
Дениз Хант
•
Факты проверены на Jose George
. Многие используются для генераторов, в том числе:
- . полагайтесь на генераторы переменного тока для питания всей цепи и подзарядки аккумулятора всякий раз, когда работает двигатель.
- Генератор переменного тока — это один из типов электрогенераторов, который можно использовать для включения света в случае отключения электричества.
- Кроме того, генераторы переменного тока имеют несколько практических применений в промышленности, включая работу вентиляторов, насосов и конвейерных лент.
Генератор переменного тока происходит от того же слова, позволяющего преобразовывать механическую энергию в ток, в основном в транспортных средствах. Тем не менее, было бы полезно, если бы вы изучили схему чередования проводов , чтобы понять.
Что такое генератор? Генератор автомобиля является важным компонентом, но не требует регулярного обслуживания.
Он использует переменный ток в качестве источника для преобразования механической энергии в электричество, а затем преобразует ее в постоянный ток.
Основная цель генератора переменного тока — помочь аккумулятору питать электрические компоненты автомобиля, включая фары, вентилятор и стеклоочистители. Он преобразует переменный ток в постоянный и регулирует напряжение таким образом, чтобы каждое устройство получало минимальную мощность, необходимую для его работы.
Подпись: Проводка генератора в автомобиле
Источник: Blogspot.com
Как работают и система зарядки. Мост – это три основные части генератора переменного тока.- В роторе генератора переменного тока используются проволочные катушки, которые наматываются на два набора магнитных полюсов, вращающихся в противоположных направлениях.
- Статор имеет три группы катушек, которые остаются в одном месте, и ламинированный сердечник.

- Диоды в выпрямительном мосту предотвращают протекание электричества в неправильном направлении.
Катушка возбуждения на роторе питается от токосъемных колец и щеток на валу. Магнитные полюса ротора усиливают магнитное поле тока.
Шкив на передней части генератора переменного тока соединен с ротором через приводной ремень автомобиля, который вращает его при работающем двигателе. За счет вращения ротора в статоре возникает переменный ток. Мост выпрямителя преобразует мощность переменного тока в мощность постоянного тока, подходящую для электрических компонентов автомобиля.
Кроме того, для зарядки аккумулятора требуется генератор переменного тока, который вырабатывает достаточно электроэнергии, не повреждая электронные компоненты автомобиля. В качестве решения вы можете управлять выходной мощностью генератора переменного тока, регулируя ток с помощью катушки возбуждения ротора.
Обзор жгута проводов генератора Проводка генератора является основным источником передачи энергии от генератора к аккумулятору.
Эти провода медные или алюминиевые, с защитной изоляцией на них.
- Калибр: Для использования провода в генераторе необходимо выбрать правильный размер. В противном случае соединение может ослабнуть или не соответствовать разъему должным образом. Таким образом, вы должны выбрать между 10, 12 и 14 размерами калибра.
- Цвета: Самый распространенный цвет высоковольтного провода — «красный». Однако он может быть зеленого или синего цвета. Другой провод или заземление черного цвета, он подключается к металлической поверхности автомобиля и обеспечивает путь заземления.
- Клеммы: Жгут проводов генератора состоит из двух типов клемм, кольца и лопатки. Терминал Spade соединяет генератор с проводом, а звонок соединяет провод с аккумулятором.
Генератор переменного тока должен заряжать аккумулятор достаточным напряжением.
Однако напряжение не должно превышать предел, чтобы повредить электросистему автомобиля. Таким образом, производители устанавливают регуляторы напряжения для управления током, протекающим через обмотку ротора.
Некоторые старые автомобили имеют электромагнитный регулятор напряжения. Кроме того, эти регуляторы состоят из реле отключения, регулятора и регулятора тока. Каждая часть имеет свою уникальную функцию.
Реле отключения подключает генератор к аккумулятору для его зарядки. Он открывается для предотвращения разряда в генератор. Регулятор тока управляет цепью возбуждения генератора переменного тока. Регулятор управляет цепью возбуждения, регулируя выходное напряжение.
Подпись: Диаграмма проводки генератора с электромагнитным регулятором
Источник: https://www.carparts.com/
gertainator gertureator с Electronic Voltage Regureture (ZERNATORTORTORTORTATORE с Electronic Voltage Regulator44444444444444444444444444444444444444444444444444444444444444444444449.
Электронные регуляторы не имеют движущихся частей, в отличие от электромеханических. Твердотельная архитектура обеспечивает более быструю цикличность и более точную регулировку генератора. Кроме того, вы можете установить внутренние и внешние электронные регуляторы.
Конструкция системы определяет, какие провода идут к генератору; Однако тот, у кого нет компьютера, будет иметь три входа. Эти клеммы могут заряжать напряжение аккумуляторной батареи и управлять зажиганием системы.
Подпись: Диаграмма проводки генератора с внутренними электронными регуляторами
Источник: https://www.carparts.com/
wiring wiring с модулем управления Voltage44444444449
.Модуль управления трансмиссией 0007 (PCM) управляет выходной мощностью генератора во многих автомобилях последних моделей.
В большинстве модулей используется встроенный драйвер для переключения цепи возбуждения генератора переменного тока. Примером может служить система EPM компании GM. Этот генератор имеет необслуживаемый внутренний регулятор. Кроме того, прямой выход PCM за счет изменения катушки возбуждения по времени.PCM управляют мощностью генератора во многих автомобилях последних моделей. Он определяет уровни зарядного напряжения на основе данных модуля управления кузовным оборудованием (BCM) . Сеть передачи данных соединяет BCM и отслеживает датчик для отслеживания тока батареи. Если система EPM выходит из строя, по сети передачи данных передается сообщение для включения одного или нескольких светодиодных индикаторов.
Caption: wiring diagram of PCR-controlled alternators
Source: https://www.carparts.com/
How Many Wires Go to an Alternator? Ток и напряжение генератора зависят от его назначения и типа.
Тем не менее автомобильные генераторы выдают 50-100 ампер при 13-15 вольтах. Большинство генераторов переменного тока имеют три или четыре клеммы для подключения проводки.
Большинство людей называют стандартный генератор General Motors со встроенным регулятором 3-проводным генератором, часто называемым 3-контактным генератором. Это обновление по сравнению с вариантом 1-wire и может быть установлено в более ранних автомобилях. Напряжение в блоке предохранителей и зажигание контролируются 3-проводным генератором, который затем регулирует мощность заряда по мере необходимости. Более того, положительный провод крепится к проводному штырю генератора с помощью винта, а не штекера.
Первый красный провод — это положительный кабель аккумулятора . Он подключается непосредственно к аккумулятору или к распределительной коробке, где другие линии подключаются к аккумулятору. Вы найдете второй и третий провода, также известные как терминальные провода, рядом друг с другом.
Входной провод
Основные отрицательные кабели одного генератора идут прямо к шасси автомобиля. Электрические помехи и подключение сенсорного провода улучшаются благодаря его использованию.
Положительная клемма основного силового кабеля аккумулятора подключается к выходу устройстваБыло бы полезно, если бы вы подключили положительный первичный провод генератора переменного тока к выходному порту устройства, расположенному на его задней панели. Это точка соединения между генератором и аккумулятором, где хранится энергия.
Датчик подключается к генератору через провод датчика Было бы полезно, если бы вы подключили провод датчика генератора к клемме аккумулятора для связи с регулятором напряжения.
Регулятор может использовать показания напряжения для управления выходной мощностью генератора.
Сигнальная лампа зажигания подключена к входному проводу возбуждения генератора переменного тока. Без провода зажигания генератор работать не будет.
Подпись: схема подключения 3-проводного генератора
Источник: https://www.greentractortalk.com
1-wire arteartor wry dia 1-wire arderator wry dia 1-wire arteartor. -Проводной генератор имеет самовозбуждающийся регулятор. Оба дополнительных порта на регуляторе не нужны. Таким образом, нет необходимости прокладывать провод к регулятору, чтобы завершить петлю включения с зажиганием. Самовозбуждающийся характер генератора 1-wire означает, что он не начнет зарядку, пока частота вращения двигателя не достигнет определенного значения.
У вас могут возникнуть проблемы с удовлетворением потребностей автомобиля в электричестве, если вы совместите эту потребность с отложенным круизом вокруг шоу или сложной конфигурацией впрыска топлива, которая регулирует параметры стартера.
Основным недостатком однопроводного генератора является то, что он не начинает зарядку до тех пор, пока не будет достигнуто определенное число оборотов двигателя, что требует увеличения оборотов двигателя. Размер шкивов и внутренних компонентов генератора определяют, сколько оборотов в минуту необходимо для запуска процесса. При запуске автомобиля, работающего на топливе, он может достичь или не достичь этого порогового значения оборотов в минуту. Однако при создании стандартного карбюраторного двигателя вы, скорее всего, будете качать газ или использовать воздушную заслонку.
Трехпроводной генератор определяет напряжение в замке зажигания и блоке предохранителей и заряжает его, чтобы все заработало. Генератор 1-wire может определять только свою точку питания: аккумулятор.
Более того, если источник питания исправен, он не заметит провала напряжения.
Подпись: Схема подключения однопроводного генератора
Источник: a-one-wire-system.210005/
Генератор с 1 или 3 проводами: что лучше для меня?Хотя вы, вероятно, не запутаетесь в том, какой генератор обеспечивает наилучшую производительность, путаница проводов под капотом может заставить вас задуматься. Несмотря на устрашающее название, трехпроводная система требует добавления двух дополнительных кабелей к существующей электрической схеме. 3-проводной генератор переменного тока дает вам больше спокойствия, если вы не хотите строго ограничивать свои расходы на электроэнергию при движении на низких оборотах.
Стандартные этапы подключения генератораДля подключения типичного генератора необходимо выполнить следующие этапы;
- Проверить номер клеммы на генераторе; их может быть три или четыре.
Если вы смотрите под капотом, вы можете сделать это с фонариком. - Определите положение клеммы B, «Bat» или «Pos.» Для подключения положительной клеммы генератора используется красный провод.
- Найдите терминал F, «Neg» или «field». Это клемма заземления генератора, которая подключается через черный провод. Кроме того, другой конец провода прикрепляется к металлической поверхности автомобиля, чтобы обеспечить заземление для тока.
- Затем проверьте клемму «Ign», которая подключает систему зажигания или предупреждения приборной панели. Провод здесь может различаться по цвету.
Может быть четвертая клемма для регулятора напряжения. Однако современные автомобили имеют встроенную систему регулирования, поэтому здесь вы можете не найти этот терминал.
Подпись: электрическая схема трехпроводного генератора
0003 Заключение Генератор является важной системой любого автомобиля. Получите бесплатное предложение по сборке кабеля. Запросить сейчас Большинство современных автомобилей имеют генераторы с четырьмя проводами, выходящими из них. Но что это за провода? Вот краткое изложение: Первый провод — это провод заземления. Второй провод является выходным проводом, который передает ток от генератора к аккумулятору. Третий — сенсорный провод, который сообщает генератору о токе, который требуется системам автомобиля. И, наконец, четвертый провод обеспечивает питание катушки возбуждения, которая создает магнитное поле для выработки электроэнергии. Эти четыре провода отвечают за бесперебойную работу генератора . Генератор переменного тока — это устройство , которое вырабатывает переменный ток (AC). Переменный ток — вид электрического тока, вырабатываемого электростанциями и передаваемого по линиям электропередач. Он также обеспечивает электроэнергией большинство электродвигателей, промышленное оборудование и домашние хозяйства. Переменный ток, производимый генератором переменного тока, может быть либо постоянным (DC), либо переменным током. Основной функцией генератора переменного тока является преобразование механической энергии в электрическую . Генераторы используются в различных приложениях , в том числе: Генератор вашего автомобиля использует систему шкивов для вращения магнитного поля внутри набора катушек, вырабатывая электричество. Генератор подключается к аккумулятору двумя толстыми проводами. Положительный (красный) провод идет от генератора напрямую к аккумулятору. Минусовой (черный) провод идет от генератора к шасси автомобиля и аккумулятору. Шасси автомобиля действует как «земля» или «земля» для электрической системы. Двигатель вращает шкив, соединенный с ремнем, который вращает внутренние компоненты генератора. Затем это электричество направляется в аккумулятор автомобиля, где хранится до тех пор, пока оно не понадобится. Когда двигатель выключен, аккумулятор обеспечивает питание электрической системы. Когда двигатель работает, генератор заряжает аккумулятор и питает электрическую систему. Вывод ключа: Генератор переменного тока является жизненно важной частью электрической системы автомобиля, и без него аккумулятор в конечном итоге разрядится, и машина остановится. Провода генератора отвечают за передачу электроэнергии от генератора к аккумулятору . Обычно они сделаны из меди или алюминия и покрыты защитной изоляцией для предотвращения короткого замыкания. Толщина проволоки тоже необходима . При покупке проводов генератора выберите размер , подходящий для вашего автомобиля. Провода генератора доступны разной длины и диаметра для различных автомобилей. Вам также необходимо убедиться, что провода, которые вы покупаете, рассчитаны на выходную силу тока вашего генератора переменного тока. Большинство генераторов переменного тока выдают от 40 до 100 ампер, поэтому обязательно приобретите провода, способные выдержать такую мощность. Самый распространенный цвет для проводов генератора — красный . Это позволяет легко идентифицировать положительный провод, который необходимо подключить к положительной клемме аккумулятора. Другой провод обычно черный . Он соединен с металлической поверхностью автомобиля, например болтом или рамой. В некоторых автомобилях провода генератора переменного тока могут быть другого цвета, например, зеленого или синего . Эти цвета обычно указывают на то, что провод находится под более высоким напряжением. Если вы не уверены, что это за провод, обратитесь к руководству по эксплуатации вашего автомобиля или обратитесь к квалифицированному механику. Провода генератора обычно имеют две клеммы: плоскую и кольцевую . Плоская клемма соединяет провод с генератором, а кольцевая клемма соединяет провод с аккумулятором. При подключении проводов к клеммам используйте правильный размер. Слишком маленький, и соединение может ослабнуть; слишком большой, и терминал может не подойти должным образом. Провода генератора обычно доступны в размерах 10, 12 и 14 калибра. Существует несколько различных типов генераторов , обычно используемых в легковых и грузовых автомобилях.
Его проводка отличается от автомобиля к автомобилю; таким образом, вы должны учитывать различные стандарты проводки. Здесь, в Cloom, мы предлагаем жгуты проводов и кабельные сборки, чтобы сделать ваше соединение безопасным и надежным. Что такое 4 провода на генераторе [Электропроводка генератора]
Не беспокойтесь, если у вас возникли проблемы с пониманием проводов генератора, не волнуйтесь! Мы рассказали вам в этой статье.
Как работает генератор? 
Когда генератор вращается, создается магнитное поле . Это магнитное поле проходит через набор катушек (также известных как «обмотки»), вырабатывая электричество.
Слишком тонкий провод может перегреться и мощность автомобиля, и провод может быть трудно провести через моторный отсек. Идеальная толщина провода генератора составляет около 10 калибра.

, который используется в автомобилях с 24-вольтовыми электрическими системами . Генераторы обеспечивают питание электродвигателя при работающем двигателе и подзаряжают аккумулятор при выключенном двигателе.
Генераторы GM используются в автомобилях General Motors.
Они предназначены для обеспечения питания электрической системы и подзарядки аккумуляторной батареи во время работы двигателя. Генераторы GM доступны в нескольких размерах и типах, поэтому вы можете выбрать тот, который лучше всего соответствует вашим потребностям.
Если вы работаете с электрической системой автомобиля, вам может понадобиться подключить генератор. Этот процесс может показаться пугающим, но это довольно просто, если у вас есть примерная диаграмма . На приведенной ниже схеме показано, какой провод куда идет в генераторе.
Аккумулятор на приведенной выше схеме пропускает ток через генератор. Вся установка преобразует механическую энергию в электрическую без буксировки прицепа. Провода батареи подключены к регулятору напряжения, а провода проходят через поля статора и поля ротора, и все они встречаются на диодном выпрямителе генератора переменного тока.
Такие сложные конструкции проводки демонстрируют ценность наличия в вашей системе трехпроводного или четырехпроводного генератора переменного тока.
Вот и все! С помощью этой схемы вы сможете легко подключить генератор и включить зажигание. Если у вас есть какие-либо вопросы, обязательно проконсультируйтесь с профессиональным механиком.
Что такое 4 провода на генератореНа генераторе есть четыре провода: основной положительный провод, основной отрицательный провод, провод датчика и провод возбуждения. Эти провода обеспечивают питание генератора и помогают регулировать его выходную мощность. Функции этих проводов указаны ниже.
Соединяется с землейОсновной отрицательный провод на генераторе соединяется с шасси автомобиля. Это помогает уменьшить электрические помехи и обеспечивает хорошее соединение для сенсорного провода.
Подключается к выходу Главный положительный провод на генераторе соединяется с выходным портом на задней стороне генератора.
Это место, где электрический ток передается от генератора переменного тока к аккумулятору.
Провод датчика на генераторе соединяется со стороной аккумулятора регулятора напряжения. Это помогает регулятору определять напряжение для регулирования выходной мощности генератора.
Подключается к индикатору зажиганияВходной провод полевого зажигания на генераторе подключается к контрольной лампе зажигания. Это позволяет водителю узнать, когда генератор не работает должным образом. Подключение этих проводов гарантирует правильную работу генератора и подачу питания в электрическую систему автомобиля. Без этих проводов генератор не мог бы выполнять свою работу или срабатывать.
Источник: Blackwood на Edrawmax Что такое 4 клеммы на генераторе? Генератор имеет четыре клеммы: R, S, S (форд) и T .
Терминал R является основным терминалом, а терминалы S и T являются вторичными терминалами. Клемма Ford используется для подключения генератора к аккумулятору.
Вы можете просмотреть следующую таблицу , чтобы проверить их определения и примечания.
| ТЕРМИНАЛ | DEFINITION | NOTES |
| R | Relay | Output to charge relays, etc. |
| S | Sense | Battery Voltage sense wire |
| S (Ford) | Статор | Импульс статора. Используется для тахометров |
| T | Tach | Stator Pulse. Используется для тахометров |
Подключить генератор переменного тока для зарядки аккумулятора относительно просто — вам понадобится всего несколько инструментов и материалов, а также некоторые базовые знания электрических цепей.
Вот что вам понадобится для подключения генератора для зарядки аккумулятора:
- Вольтметр
- Генератор переменного тока
- Жгуты проводов или кабели
- Аккумулятор
Клеммы 9071 8
- Разъемы (кольцо
,
- ) и т. д. Набор ключей
- Изолента
Прежде чем начать, важно убедиться, что ваш генератор переменного тока находится в хорошем рабочем состоянии. Неисправный генератор не сможет правильно зарядить аккумулятор. Вы можете проверить свой генератор с помощью вольтметра — если показания напряжения выше 13 вольт, ваш генератор, скорее всего, в порядке.
Убедившись, что ваш генератор работает правильно, вы можете приступить к его подключению для зарядки аккумулятора.
- Первым шагом является подключение положительного провода аккумуляторной батареи генератора к положительной клемме аккумуляторной батареи.
- Затем соедините отрицательную (черную) клемму генератора с отрицательной клеммой аккумуляторной батареи.

- Наконец, с помощью жгутов проводов или кабелей соедините оставшиеся клеммы генератора с соответствующими клеммами аккумуляторной батареи.
- Теперь вы можете запустить двигатель вашего автомобиля и дать ему поработать несколько минут. Это позволит генератору начать зарядку аккумулятора.
Затем вы можете использовать вольтметр для проверки напряжения батареи – оно должно быть около 12,6 вольт или выше. Если это не так, возможно, проблема с вашим генератором или аккумулятором, и вам нужно будет проверить их у механика.
Проверить Как подключить генератор к аккумулятору:
Часто задаваемые вопросы Как подключить генератор GM? Вам потребуются основные инструменты и материалы для подключения генератора GM.
— Во-первых, отключите аккумулятор , чтобы избежать несчастных случаев.
— Далее снимаем старый генератор и откручиваем скобы которые его удерживают.
– Затем закрепите новый генератор на месте и снова подключите аккумулятор.
— Наконец, запустите двигатель и проверьте новый генератор, чтобы убедиться, что он работает правильно.
Да, сменный генератор в некоторых ситуациях может работать как резистор. Когда двигатель работает, генератор переменного тока LS вырабатывает электричество, которое питает фары, аксессуары и другие электрические компоненты автомобиля. Если есть проблема с генератором переменного тока, это может привести к плохой работе двигателя или даже к его остановке.
Заключительные мысли Многих людей путают провода на генераторе. Мы постарались подробно рассказать об отдельных проводах генератора и их функциях, чтобы решить ваши вопросы.
Но все же, имея правильную схему или инструкцию по эксплуатации автомобиля, можно лучше в них разобраться.
3-проводная схема подключения генератора переменного тока 🏎️ Какие провода куда идут?
3-проводная электрическая схема генератора покажет вам основные принципы работы цепи и способы соединения различных компонентов. Способ подключения стартера и генератора на автомобиле делится на два этапа. Поскольку стартеры потребляют, а генераторы переменного тока производят большое количество электроэнергии, в первом разделе основное внимание уделяется соединениям силовых цепей.
Цепи управления задействованы во второй части. Стартеры и генераторы переменного тока контролируются собственной схемой управления, которая включает и выключает их и регулирует их выходную мощность. Работу легче понять, а результаты значительно более предсказуемы, если процедуру разводки разбить на две группы.
Когда дело доходит до модернизации электрических систем их автомобилей, у нас есть много вариантов.
Одним из таких вариантов является генератор переменного тока с 1 или 3 проводами. Первоначально трехпроводные генераторы были стандартными для большинства автомобилей.
Давайте без лишних слов перейдем к деталям.
- Обзор
- Что именно?
- Функция
- Провод Схема подключения генератора
- Как его подключить?
- Часто задаваемые вопросы
- Окончательный вердикт
Обзор электрической схемы трехпроводного генератора
На электрической схеме трехпроводного генератора есть три электрических соединения, как следует из названия. Большой разъем, который подключается к аккумулятору, является первым. Первичный ток заряжает аккумулятор и приводит автомобиль в движение при работающем двигателе. В верхней части генератора есть две меньшие клеммы, обычно лепестковые.
3-проводная электрическая схема генератора …
Включите JavaScript
3-проводная электрическая схема генератора – какие провода куда идут?
Сенсорный терминал — один из них.
Вы должны подключить выход генератора переменного тока к этой клемме, чтобы он определял и регулировал выходное напряжение. Возбудитель — противоположная клемма. Это то, что возбуждает поле генератора переменного тока. Генератор переменного тока — это устройство, которое преобразует механическую энергию в электрическую, и оно особенно полезно в автомобилях.
Что такое генератор?
Генератор переменного тока является наиболее важным компонентом двигателя автомобиля и не требует обслуживания. Он вырабатывает электричество, служит источником питания для автомобилей и подзаряжает аккумулятор. Генератор преобразует механическую энергию в электрическую путем переключения с переменного тока на постоянный.
Основной функцией генератора переменного тока является подача электроэнергии на электрические компоненты, такие как фары, вентиляторы и стеклоочистители в сочетании с аккумулятором. Он преобразует переменное электричество в постоянный ток и регулирует напряжение, чтобы каждый блок получал соответствующую минимальную мощность.
Вентилятор охлаждения, ротор, торцевые подшипники с контактными кольцами, регулятор напряжения, статор, контактные кольца, угольные щетки, диодный мостовой выпрямитель и шкив входят в состав генератора переменного тока. Основными блоками для выработки энергии являются ротор и статор, а выпрямитель помогает преобразовывать переменный ток в постоянный.
Все компоненты работают вместе для контроля и управления мощностью, чтобы различные компоненты двигателя автомобиля могли получать необходимую им энергию. Поскольку в современных автомобилях так много различных электрических компонентов, для бесперебойной работы требуется трехпроводная схема подключения генератора переменного тока.
Внутренний регулятор генератора переменного тока отслеживает количество вольт, поступающее на аккумулятор. Если напряжение резко возрастет или упадет, регулятор отрегулирует выходную мощность генератора, чтобы поддерживать постоянный поток электроэнергии к аккумулятору. Внешние регуляторы используются в однопроводных генераторах, что означает, что регулятор может быть заменен в случае его поломки.
Механики должны заменить весь генератор переменного тока, если регулятор выходит из строя или изнашивается в современном генераторе переменного тока.
Какова функция генератора?
Генератор работает просто. Генератор соединен поликлиновым ремнем, который опирается на шкив. Шкив перемещается и вращает валы ротора, прикрепленные к генератору переменного тока, когда двигатель запускается.
Ротор представляет собой электромагнит с двумя вращающимися металлическими контактными кольцами, прикрепленными к его валу, а также угольными щетками. Небольшое количество электричества доставляется к ротору за счет вращения, которое затем передается статору.
Магниты ротора расположены так, что они проходят через петли медных проводов статора.
В результате вокруг катушек создается магнитное поле. Магнитное поле изменяется, когда ротор вращается, и в результате вырабатывается электричество.
Однако, поскольку вырабатывается электроэнергия переменного тока, ее необходимо сначала преобразовать в постоянный ток, прежде чем ее можно будет использовать; следовательно, он проходит через диодный выпрямитель генератора. Выпрямитель преобразует двухсторонний ток в односторонний постоянный ток. Затем напряжение подается на регулятор напряжения, который регулирует напряжение в соответствии с потребностями различных автомобильных агрегатов.
Соединения в электрической схеме генератора переменного тока
Генератор имеет сложную систему проводки, поскольку он соединен со многими компонентами. Провод возбуждения, а также положительный и отрицательный провода являются основными проводами. Провод возбуждения используется для включения регулятора напряжения и подключается к клемме L генератора переменного тока. Провод возбуждения необходим для создания напряжения, необходимого для запуска генератора.
Положительный и отрицательный кабели небольшого размера и подключаются к положительной и отрицательной клеммам аккумулятора. Генератор также подключается кабелем зарядки аккумуляторной батареи. Он заряжает только аккумулятор и не обеспечивает питание каких-либо других устройств. Входной провод зажигания, идущий от генератора к замку зажигания, также подключен к генератору. Провод зажигания активирует регулятор напряжения.
Схема проводки генератора переменного тока
Вот несколько схем проводки генератора переменного тока, которые можно использовать для различных целей. Давайте посмотрим на их связи.
3-проводная электрическая схема генератора переменного тока
На трехпроводной электрической схеме генератора переменного тока показано, как соединены различные компоненты цепи. Цепь состоит из трех основных проводов: положительного кабеля для аккумулятора, провода для определения напряжения и провода зажигания. Двигатель подключен к входному проводу зажигания.
Кабель для определения напряжения определяет напряжение и подключается к выпрямителю, а силовой провод передает питание от двигателя к генератору.
Доступны универсальные генераторы переменного тока со встроенными выпрямителями напряжения для измерения мощности. В отличие от однопроводных генераторов, они могут генерировать и выпрямлять электричество в одной и той же цепи. Использование трехпроводной схемы подключения генератора гарантирует, что все компоненты получают контролируемое напряжение.
Электромеханический регулятор напряжения (внешний)
Кабель датчика напряжения наматывается в электромагнит с помощью электромеханических регуляторов.
Это создает магнитное поле вокруг магнита, которое притягивает железный блок. Реле отключения, регуляторы и регуляторы тока — все это электромагнитные выключатели в таких цепях.
Реле отключения соединяет аккумуляторную батарею с генератором, а регулятор и переключатель регулятора тока регулируют выходное напряжение цепи возбуждения генератора. Электромеханические схемы необходимы для цепей стабилизации переменного тока; однако они не используются в автомобилях из-за неадекватного передаточного механизма.
Схема проводки, управляемой PCM
Цепи регулирования напряжения модуля управления силовым агрегатом представляют собой разновидность генератора переменного тока, который использует внутренние модули для управления цепью возбуждения. PCM регулирует ток, анализируя данные модуля управления кузовным оборудованием (BCM) и определяя требования к зарядке системы.
Когда напряжение падает ниже определенного порога, активируются модули, в результате чего ток, протекающий через катушку, изменяет время включения.
Как следствие, выходные данные системы модифицируются в соответствии с требованиями системы. Генераторы переменного тока, управляемые PCR, генерируют соответствующие напряжения простым, но эффективным способом.
Почему необходимо использовать схему подключения трехпроводного генератора?
Что важно отметить в схеме подключения трехпроводного генератора переменного тока, так это то, что она может улучшить электрические характеристики вашего автомобиля в соответствии с вашими потребностями. На трехпроводной схеме генератора переменного тока есть три провода: основной провод зарядки, третий провод, который может перемыкаться между регулятором и шпилькой аккумуляторной батареи, и провод возбудителя.
3-проводная электрическая схема генератора значительно менее навязчива, чем кажется, поскольку в остальную электрическую систему интегрированы только два дополнительных провода. Если вы не готовы строго управлять своим электрическим бюджетом при движении на низких оборотах, для улучшения вашего автомобиля рекомендуется использовать трехпроводную схему подключения генератора переменного тока.
Схема подключения генератора переменного тока и его функции в автомобиле
Основная функция генератора переменного тока заключается в преобразовании механической энергии в электрическую в переменном порядке. Он называется генератором переменного тока, потому что он генерирует переменный ток. Принцип работы генератора и схема проводки генератора автомобиля описаны в этой статье. Все мы знаем, что генератор переменного тока используется для зарядки автомобиля или автомобиля. Итак, приступим.
Функция генератора переменного тока в автомобиле
В автомобиле генератор вырабатывает электрическую энергию для зарядки аккумулятора. Первоначально двигатель автомобиля запускается двигателем постоянного тока, который питается от аккумулятора. В результате возникает необходимость зарядки аккумулятора.
Генератор соединяется с двигателем ремнем в автомобиле. В результате, когда двигатель вращается, генератор переменного тока также вращается, вырабатывая переменную электрическую энергию.
Автомобильный генератор содержит некоторую схему.
Схема подключения генератора переменного тока
Как вы уже знаете, в автомобиле используется трехпроводная схема подключения генератора. Статор и ротор – это два элемента трехпроводной электрической схемы генератора переменного тока. Трехфазная обмотка якоря находится в статоре, а обмотка возбуждения — в роторе.
Мы знаем, что батареи могут удерживать только постоянный ток. В результате в генератор переменного тока устанавливается выпрямительная схема, преобразующая трехфазный переменный ток в постоянный. Обмотка возбуждения подключается к цепи регулятора напряжения в обход через токосъемное кольцо. Схема регулятора напряжения получает источник постоянного тока с выхода схемы выпрямителя и распределяет его по обмотке возбуждения.
Основной функцией схемы регулятора напряжения является регулирование мощности, подводимой к обмотке возбуждения. Предположим, что выходное напряжение и ток превышают их нормальные уровни.
В это время регулятор напряжения уменьшит подводимую мощность к обмотке возбуждения, снизив напряжение в обмотке якоря и поддерживая нормальное значение.
Схема подключения трехпроводного генератора переменного тока?
Вы узнаете, как просто подключить новый 3-проводной генератор для обновления вашего старого автомобиля, выполнив следующие действия. Вы закончите в кратчайшие сроки, если будете придерживаться их.
1. Отсоедините отрицательную клемму автомобильного аккумулятора.
Снимите отрицательную клемму с автомобильного аккумулятора, прежде чем начинать что-либо. Это не сложная работа. Однако ко всему, что связано с электричеством или аккумулятором автомобиля, следует подходить с осторожностью.
2. Соберите кронштейны крепления генератора
Второй этап вашего нового проекта может оказаться самым трудным. Но не волнуйтесь, все достижимо, если вы знаете, как это сделать правильно. Также стоит отметить, что вы можете найти кронштейны на свалке, которые будут работать с минимальными изменениями, что сэкономит вам деньги.
Еще одним преимуществом является то, что вы можете сделать свои собственные кронштейны из 14-дюймовой плоской стали шириной около 1 дюйма, если вы не можете найти их на свалке. Это еще один замечательный способ сэкономить деньги, но при этом улучшить свой старый автомобиль.
Затем кронштейны будут установлены с использованием исходных монтажных отверстий кронштейна генератора в блоке цилиндров. Крайне важно убедиться, что шкивы правильно выровнены относительно ремня и что скоба позволяет регулировать приводной ремень. После этого можно присоединить генератор и новый приводной ремень.
3. Подсоедините положительную клемму аккумулятора к выходному болту
Вы наполовину сделали, и вы уже завершили самую сложную часть. Подсоединение выходного болта на задней части генератора к положительной клемме аккумулятора с помощью провода 10-го калибра и кольцевых клемм без пайки — это следующий шаг в улучшении вашего древнего автомобиля.
Это соединение также может быть выполнено на соленоиде стартера, к которому подключается положительный кабель.
Затем подключите положительную клемму аккумулятора к соленоиду стартера.
4. Подсоедините отрицательный кабель аккумуляторной батареи
Подсоединение отрицательного кабеля аккумуляторной батареи является последним шагом в обновлении вашего старинного автомобиля с помощью трехпроводной схемы подключения генератора переменного тока. Вы можете улучшить характеристики своего старинного автомобиля, а также сэкономить деньги, установив 3-проводной генератор переменного тока.
Схема подключения трехпроводного генератора переменного тока Delco используется в большинстве продуктов GM, а также в различных типах тяжелого оборудования. Эта электрическая схема трехпроводного генератора отличается высокой выходной мощностью, компактной конструкцией и простотой в эксплуатации.
Необходимые кронштейны можно использовать для преобразования этого генератора переменного тока в любое транспортное средство или оборудование с двигателем всего за несколько простых шагов. Чтобы подключить этот генератор, вам не потребуются специальные навыки; любой со средними механическими способностями должен быть в состоянии сделать это.
5. Отсоедините отрицательную клемму аккумуляторной батареи
Первым шагом в подключении трехпроводной схемы подключения генератора переменного тока к вашему старинному автомобилю является отсоединение отрицательной клеммы аккумуляторной батареи, как я объяснял в предыдущем пошаговом руководстве. Это важный шаг, который нельзя пропускать.
6. Подсоедините провод к выходной шпильке
Следующим шагом будет использование непаянного кольцевого соединителя для подключения куска провода 10 калибра к выходной шпильке на задней части генератора. Соленоид стартера должен быть подключен к другому концу этого провода. Для его подключения к той же клемме, что и положительная линия аккумулятора, требуется всего несколько простых шагов.
7. Подсоедините разъем генератора к разъему генератора
Следующим шагом является подключение нового разъема генератора к разъему на генераторе. К меньшему пигтейлу от разъема не сложно припаять провод 14-го калибра.
Этот провод подключается к клемме IGN на замке зажигания. Наконец, на этом шаге подключите небольшой 12-вольтовый предупредительный индикатор последовательно с этим кабелем.
8. Сращивание провода 10-го калибра с большим проводом на вилке генератора. ваш автомобиль. Соедините провода беспаечным разъемом, чтобы завершить процедуру.
Убедитесь, что длина провода достаточна для подключения к той же клемме соленоида стартера, что и положительный кабель аккумуляторной батареи и выходной провод генератора. Наконец, используйте кольцевое соединение без пайки, чтобы прикрепить провод к клемме. После этого шага вы практически закончили.
9. Нанесение последних штрихов
Подсоединение отрицательной клеммы аккумуляторной батареи к электрической схеме трехпроводного генератора переменного тока Delco является последним шагом в подключении его к вашему автомобилю.
После того, как вы закончите проводку, вы сможете легко использовать ее и работать.
Ваш автомобиль будет работать более эффективно и будет улучшен до совершенно нового уровня, если вы замените старый генератор 3-проводной электрической схемой генератора переменного тока. Ваш улучшенный автомобиль позволит вам работать более эффективно, что является главным желанием каждого владельца.
Часто задаваемые вопросы — Схема подключения генератора переменного тока
В чем разница между генератором с одним проводом и генератором с тремя проводами?
Ответ: Генератор 1-wire знает только то, на что он подает ток; батарея. Трехпроводной генератор определяет напряжение на блоке предохранителей и зажигании, и генератор заряжает больше, чтобы привести все системы в рабочее состояние.
Что такое два маленьких провода на генераторе?
Ответ: Положительный и отрицательный кабели — это два провода, которые подключаются к генераторам переменного тока. Клемма генератора (S) соединена с цепью (B+) перемычкой.
Что делает провод возбудителя генератора?
Ответ: Генератор переменного тока — это компонент автомобиля, который передает мощность от топливной системы к аккумулятору, обеспечивая работу таких аксессуаров автомобиля, как радио, фары и вентиляторы кондиционера. Когда автомобиль заводится, провод возбудителя генерирует напряжение, необходимое для того, чтобы генератор начал работать.
На схеме проводки генератора переменного тока, какие три клеммы?
Ответ: Положительный провод аккумуляторной батареи, провод датчика напряжения и входной провод зажигания представляют собой трехпроводные типы на трехпроводной электрической схеме генератора переменного тока. Плюсовой провод от аккумулятора подключается к стартеру. Провод обнаружения напряжения подключен к аккумуляторной батарее, а провод зажигания подключен к замку зажигания от генератора.
Как проверить генератор с помощью отвертки?
Ответ: Запустите автомобиль, повернув ключ зажигания в положение «включено».
Регулятор напряжения включается, и загораются сигнальные лампы на приборной панели. Используйте отвертку, чтобы повторить тест. Поднесите металлический конец отвертки к гайке на шкиве генератора.
Что означают буквы R и F на генераторе?
Ответ: Клемма «Опорный» или датчик напряжения и клемма «Поле» — это клеммы R и F соответственно.
На электрической схеме генератора переменного тока, какие провода куда идут?
Ответ: Подсоедините положительный провод к положительной клемме генератора. Один кабель подключается к стартеру, а другой — к аккумулятору, если генератор имеет две положительные клеммы. Два положительных кабеля будут красного цвета и будут расположены рядом.
Где должен быть подключен провод генератора?
Ответ: Этот провод подключается либо напрямую к аккумулятору, либо через разъем в основной цепи питания аккумулятора. Обычно он подключается к аккумуляторной стороне блока предохранителей. Его работа заключается в отслеживании напряжения системы и соответствующей корректировке скорости зарядки в зависимости от нагрузки системы или состояния батареи.
Как напрямую подключить генератор к аккумулятору?
Ответ: Основной концентратор подключен к аккумулятору через «провод зарядки аккумулятора». Линия зарядки аккумулятора в этих системах просто заряжает аккумулятор и не управляет электрической системой. Во многих других автомобилях выходная линия генератора подключается непосредственно к аккумулятору (или к положительному кабелю аккумулятора на соленоиде стартера).
Как лучше всего узнать, есть ли в моем генераторе внутренний регулятор?
Ответ: Найдите регулятор под бачком омывателя или кронштейн на опоре радиатора со стороны водителя. Это генератор с внутренней регулировкой, если штифты выровнены вот так «—» сбоку.
Окончательный вердикт, электрическая схема проводов генератора переменного тока
Генераторы необходимы для поддержания работы автомобиля после запуска двигателя. Для генераторов требуется сложная проводка, и провода должны быть подключены к правильным блокам и клеммам. Это можно упростить, разработав электрические схемы генератора переменного тока.



— Генераторы — — Каталог статей
схему
3771







Такие неисправности легко обнаруживаются, так как возникают посторонние шумы, стуки со стороны генератора. Эти поломки устраняют путем замены изношенных деталей, так как восстановлению они не подлежат.





Проверяется целостность обмоток и соединительных проводов, диодного мостика и регулятора напряжения.

Если вы смотрите под капотом, вы можете сделать это с фонариком.