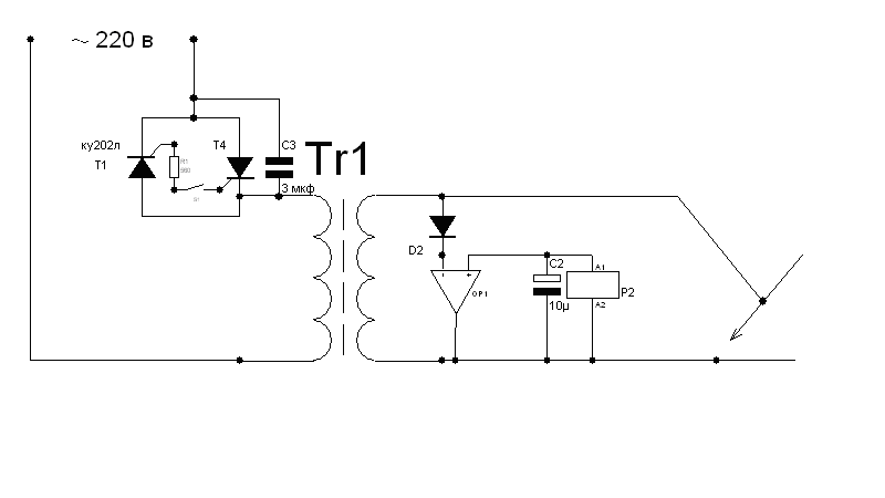
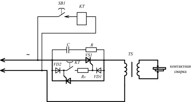
15 Аппараты для контактной сварки
НОВИНКА
Аппарат сварочный, споттер, 380V NORDBERG WS9
Сварочная установка для точечной сварки WS9. Споттер WS9.
Электронный сварочный аппарат точечной сварки (споттер) с микропроцессорным управлением. Сварочный аппарат применяется в кузовных цехах авторемонтных предприятий. Многофункциональная распределительная панель с LCD используется для установки регулировок параметров точечной сварки в зависимости от инструмента и толщины металлического листа. Ток сварки до 5800 А. Расширенный комплект аксессуаров, пневмо вытяжка.
74700
р.
НОВИНКА
NORDBERG АППАРАТ СВАРОЧНЫЙ WS4_220V
Аппарат NORDBERG WS4 (220В) для контактной точечной сварки и выпрямления стальных поверхностей с микропроцессорным управлением и автоматическим вводом параметров сварки.
- Автоматическая защита от перегрева.
- Микропроцессорное управление.

- Сварочный пистолет с цанговым зажимом.
- В комплект входят обратный молоток и комплект расходников
42750
р.
НОВИНКА
NORDBERG АППАРАТ СВАРОЧНЫЙ WS5_220V
Сварочная установка для точечной сварки WS5.
Дополнительные вакуумные устройства: 150 кг * поставляются отдельно.
Однофазный электронный сварочный аппарат точечной сварки (споттер) с микропроцессорным управлением. Сварочный аппарат применяется в кузовных цехах авторемонтных предприятий. Ток сварки до 4000 А.
В комплект входит:
Споттер, тележка на маневренных колесиках и удобными ручками с двух сторон, сокращенный начальный комплект расходников, угольные электроды, сварочный пистолет, обратныий молоток к сварочному пистолету.
60000
р.
Fubag Аппарат точечной сварки TS 2600
Аппарат точечной сварки FUBAG TS 2600 — самый легкий в своем классе (всего 14 кг). Лучший выбор для рихтовки и устранения вмятин стальных поверхностей кузовов автомобилей.
• Синергетическая система настройки
• 5 режимов: приварка электродов «звезда» / тяговых колец и волнистой проволоки / осадка металла / разогрев графитовым электродом
• Функция контроля поджига
• Функция термозащиты
39500
р.
Нет в наличии
Споттер IMS SPOT 2702
Широко применяется при проведении кузовных работ или ремонта стальных элементов. Предназначен для устранения вмятин. Упрощенная настройка потенциометром. Напряжение питания: 220В±15%. Максимальный ток сварки: 2600А. Сетевой предохранитель: 25А. Намотка трансформатора: медь. Комплектация: споттер, зажим массы (2м), пистолет, коробка аксессуаров, сетевой шнур (4м). Вес – 21,3 кг.
37300
р.
Споттер BZX 4-2
Полноценный споттер, которым можно делать любую работу предназначенную для споттера(прогрев медным электродом), максимальный сварочный ток аппарата 1300А.
данная модель выпускается очень давно, за это время инженеры аппараты выявили все слабые места аппарата, и поэтому спотттер очень надежный.
37500
р.
Снят с производства
Аппарат точечной сварки A3 Solary
Аппарат для точечной сварки Kende DN-100E
Сварочный аппарат для точечной сварки 230 В/110 В толщина сварки 1,5 + 1,5 мм стальной пласт CE портативный для точечной сварки
27100
р.
Сварочные аппараты контактной сварки, пресс вакуумные сушильные камеры, цена вакуумная сушильная камера
| |||||||||||||||||||||||||||||||||||||||||||||||||||||||||||||||||||||||||||||||||||||||||||||||||||||||||||||||||||||||||||||||||||||||||||||||||||||||||||||||||||||||||||||||||||||||||||||||||||||||||||||||||||||||||||||||||||||||||||||||||||||||||||||||||||||||||||||||||||||||
|
iRacing Spotter : iRacing
Чем мы можем вам помочь сегодня?
Введите поисковый запрос здесь…
Дом решений В симе Звук
Изменено: 27 июля 2022 г., 15:18
Хотя сгенерированный компьютером iRacing Spotter может передавать бесценную информацию об автомобилях вокруг вас, его возможности для информирования и помощи водителю ограничены. Наличие наблюдателя дает вам больше обратной связи в реальном времени о том, что происходит непосредственно вокруг вашей гоночной машины, а также позволяет второму человеку помочь со стратегией.
Наблюдатель может следить за вашей машиной или машиной соперника в режиме реального времени и информировать вас, если вы делаете обгон. Наблюдатель дает вам больше ситуационной осведомленности во время гонки, он может смотреть вперед на трассе, а также передавать обновленную информацию о стратегии и позициях ваших конкурентов.
СОДЕРЖАНИЕ
- Настройки споттера
- Регистрация и вступление в качестве споттера
- Связь с вашим споттером
- Как обнаружить
- Начальник бригады
Чтобы кто-то мог видеть вас, необходимо включить обнаружение. Сначала запустите пользовательский интерфейс iRacing и откройте меню настроек, нажав на шлем в правом верхнем углу экрана. | |
ПРИМЕЧАНИЕ. Любой пользователь, отслеживающий сеанс, может просматривать и сохранять настройки драйвера. Выберите нужную настройку корректировщика, щелкнув раскрывающееся меню и выбрав один из следующих вариантов. :
| |
введите желаемый пароль Spotter, затем нажмите зеленую кнопку «Сохранить». Вы должны сообщить пароль наблюдателя любому пользователю, которого вы хотите сделать своим наблюдателем. | |
После того, как вы выбрали нужные настройки наблюдателя, нажмите «Закрыть» в правом нижнем углу меню «Настройки», чтобы сохранить настройки наблюдателя. | |
Вы можете отмечать любого пользователя iRacing, у которого включены наблюдатели. Наблюдатель должен владеть трассой и хотя бы одной машиной, используемой в сеансе, но все машины должны быть загружены. Наблюдатель должен дождаться регистрации водителя для активного сеанса, прежде чем присоединиться к нему в качестве наблюдателя. При споттере в сеансе, защищенном паролем, у корректировщика также должен быть пароль сеанса. Как водителю, все, что вам нужно сделать, это убедиться, что у вас есть правильные настройки Spotter и передача на @TEAMS во время сеанса. Если вы заметили пользователя в своем списке друзей, щелкните значок рулевого колеса рядом с его именем в списке друзей и выберите «Найти». | |
Чтобы стать зрителем на официальном сеансе, сначала выберите серию на вкладках «Далее» или «Текущая серия» в разделе «Гонки». » и выберите «Обнаружение» на водителе, которого вы хотите обнаружить. Если значок «Обнаружение» зеленый или синий, вы можете обнаружить водителя. Если значок неактивен, вы не можете обнаружить водителя, если водитель не появляется, скорее всего, они еще не назначены на гоночный сервер.0005 | |
| Чтобы найти товарища по команде, откройте команду на вкладке «Мои команды» в разделе «Команды». После того, как вы выбрали команду, которую хотите отметить, нажмите «Сессии», затем «Зарегистрироваться как команда» под той сессией, на которую вы хотите подать заявку. | |
Если драйвер требует пароль для обнаружения, вам нужно будет ввести пароль, затем нажмите «Присоединиться». | |
После регистрации в качестве наблюдателя вы можете присоединиться к сеансу, как если бы вы были водителем, выбрав «Присоединиться» в правом верхнем углу. | |
окно чата. Это позволит водителю и наблюдателю общаться исключительно по частному каналу @TEAM, который имеет приоритет над @DRIVERS и @ALLTEAMS, не позволяя другим пользователям общаться через наблюдателя. Сторонние приложения голосового чата, такие как Discord, Teamspeak, Ventrilo и т. д., также могут использоваться для связи с вашим корректировщиком. | |
После того, как вы присоединились к сеансу, НЕ нажимайте сразу «Начать наблюдение», так как это отключит встроенный компьютер iRacing Spotter для водителя. | |
После того, как водитель и наблюдатель установили связь, наблюдатель должен отрегулировать свои камеры под нужным углом. Настройки корректирующей камеры не влияют на водителя. Рекомендуется использовать внешние камеры, такие как «Дирижабль», «Погоня», «Далекая погоня» и «Погоня сзади». Эти камеры можно настроить, нажав Ctrl+F12 и используя настройки Offset и Static FOV, чтобы переместить камеру в предпочтительное положение наблюдателя. Настройки камеры не сбрасываются при переключении между камерами, поэтому не стесняйтесь настраивать несколько камер, чтобы получить лучший обзор под разными углами. Вы можете оставить меню «Редактирование камеры» открытым, чтобы вносить изменения во время наблюдения, или, если вы предпочитаете большую видимость, вы можете закрыть меню «Редактирование камеры», снова нажав Ctrl + F12. | |
После того, как ваши корректирующие камеры установлены, вы готовы начать наблюдение. Нажмите кнопку «Начать наблюдение» и убедитесь, что в строке состояния под кнопкой воспроизведения/паузы указано «Живое»; если это не так, нажмите кнопку перехода к концу, расположенную справа от состояния. Во время споттинга вы берете на себя роль iRacing Spotter и должны помогать водителю в том, чего он не видит и не знает. Если вокруг водителя есть машины, наблюдатель обязан эффективно передать эту информацию водителю, например, есть ли машина низко, высоко, слева, справа или водитель едет в три раза. Обнаружение отключает сгенерированный компьютером iRacing Spotter. Обязательно выберите «Остановить обнаружение» в верхней части экрана, если вам нужно прекратить обнаружение в любой момент. | |
| Помимо предоставления основной информации о корректировщике, корректировщик позволяет водителю быть более осведомленным, предвидя автомобиль, совершающий опасное движение, или предупреждая о проблемах на трассе. Наблюдатель также может информировать водителя об условиях гонки, состоянии топлива, изменениях стратегии и многом другом. Наблюдатель также может следить за положением другого автомобиля и статусом бокса, используя либо стрелки по обе стороны шлема, либо кнопку «Результаты» в левом нижнем углу пользовательского интерфейса, чтобы изменить водителя, за которым он наблюдает: | |
Наблюдая за любым автомобилем, наблюдатели могут просматривать свои круги для каждого сеанса (тренировка, квалификация, разминка, гонка), нажимая кнопку «Круги» в левом нижнем углу пользовательского интерфейса и используя стрелки в верхней части экрана «Круги». | |
Споттеры могут вносить изменения в настройки и услуги пит-стопов, нажимая зеленую кнопку «Стать начальником экипажа» в черном поле и внося коррективы, как если бы они были пилотами. . Наблюдатель может изменять только настройки пит-стопов; услуги, такие как шины, топливо и угол наклона крыла. Настройки в автомобиле, такие как ABS, TC и карта дроссельной заслонки, могут выполняться только водителем. | |
Споттеры также могут сохранять и делиться текущими настройками с помощью кнопок в правой части экрана гаража, даже если они не загрузили настройки в машину. | |
Вы нашли это полезным? Да Нет
Отправить отзыв Извините, мы не смогли быть полезными.
Помогите нам улучшить эту статью своими отзывами.
Ваш путеводитель по споттингу в тренажерном зале
Когда дело доходит до безопасного подъема тяжестей, важно, чтобы друг заметил вас в тренажерном зале.
Хороший наблюдатель убережет вас от раздавливания весом, который вы поднимаете, в случае неудачного повторения. Кроме того, корректировщик может помочь вам увеличить объем тренировки, помогая вам с принудительными повторениями в конце ваших подходов.
Наконец, корректировщик обеспечивает мотивацию и может непосредственно улучшить вашу производительность, просто присутствуя во время подъема, даже если вам не нужна помощь.
Правильная техника подстраховки жизненно важна для обеспечения безопасности спортсмена и страховщика во время сета. Вы должны знать рекомендации по маркировке для каждого отдельного упражнения, а также общие требования к маркировке, применимые ко всем направлениям.
Кроме того, необходимо знать, какие упражнения безопасно замечать, а какие нет.
В этой статье объясняется все, что вам нужно знать о том, как обнаружить друга в тренажерном зале, включая цель, рекомендации и индивидуальные методы обнаружения для различных упражнений.
Обнаружение важно по нескольким причинам.
1. Безопасность
Первая причина иметь страховщика – обеспечить вашу безопасность как лифтера при работе с тяжелыми весами.
Классический и наиболее часто встречающийся пример споттинга — это жим лежа, когда над вами стоит страховщик, который помогает вам безопасно снять и переставить штангу, а также помочь вам, если ваши мышцы отказывают в середине тяжелого повторения.
Если ваши мышцы отказывают под большим весом, вы рискуете быть раздавленным весом, особенно в таких упражнениях, как жим лежа или приседания, поскольку вы не можете безопасно сбросить вес.
2. Увеличение объема за счет форсированных повторений
Форсированные повторения — это продвинутая техника силовых тренировок, при которой корректировщик помогает вам выполнять дополнительные повторения в заданном тяжелоатлетическом подходе после того, как вы не можете поднять вес самостоятельно.
Форсированные повторения обычно используются в наборах повторений от среднего до высокого, состоящих не менее чем из 8 повторений, и они могут привести к дополнительному увеличению, особенно мышечного объема (1).
Чтобы выполнить форсированное повторение, просто выполняйте упражнение с отягощением, которое приведет к отказу в пределах целевого количества повторений.
Когда вы достигнете точки мышечного отказа и не сможете снова поднять вес самостоятельно, попросите страхователя оказать вам достаточную помощь, чтобы вы могли переместить вес и выполнить дополнительные принудительные повторения.
Форсированные повторения в первую очередь следует использовать, когда вашей целью является рост мышц. Вы также можете использовать их на упражнениях, которые в противном случае не потребовали бы корректировщика для обеспечения безопасности.
Например, друг может помочь вам сделать несколько дополнительных повторений в упражнении на бицепс, даже если это не является требованием безопасности.
3. Улучшение производительности и мотивации
Вы, вероятно, интуитивно понимаете, что наличие хорошего партнера по тренировкам может помочь вам мотивировать и субъективно повысить вашу производительность во время тренировки, что приведет к более качественной тренировке.
Одно исследование показало, что за этим чувством стоит настоящая наука.
На самом деле, исследователи обнаружили, что простое присутствие наблюдателя в тренажерном зале позволяет испытуемым поднимать в среднем больший вес для большего количества повторений по сравнению с участниками контрольной группы (2).
Кроме того, группа наблюдателей сообщила о более низких рейтингах воспринимаемой нагрузки (RPE), чем контрольная группа.
Этот вывод говорит о том, что простое наличие наблюдателя облегчит вам выполнение подходов, даже если вы будете выполнять больше работы, независимо от того, нужен ли вам наблюдатель из соображений безопасности.
Со временем более качественные тренировки приведут к улучшению вашей физической формы и улучшению результатов вашей программы подъема веса.
РезюмеХороший корректировщик обеспечивает безопасность во время подъема тяжестей и позволяет выполнять дополнительные форсированные повторения. Кроме того, их простое присутствие может повысить производительность подъема независимо от других факторов.
Корректировщики, как правило, должны использоваться во всех упражнениях, требующих переноса веса на лицо или тело, и падение веса может привести к телесному удару.
Вы также можете получать информацию об упражнениях для ног, требующих переноса штанги на верхнюю часть спины, таких как приседания со штангой или подъемы на ноги со штангой. При обнаружении этого типа упражнений могут потребоваться дополнительные корректировщики.
Кроме того, если ваша цель состоит в том, чтобы выполнять дополнительные форсированные повторения упражнений, не связанных с безопасностью, таких как сгибание рук на бицепс, вам может быть полезно иметь наблюдателя.
Упражнения над головой, включающие жим штанги над головой из положения стоя, не должны выделяться.
Сюда входят любые варианты жима штанги или гантелей над головой.
В случае неудачного повторения упражнений стоя над головой вы должны оттолкнуть вес и бросить его, чтобы не быть раздавленным, так как страховщик не может безопасно справиться с этим весом.
Аналогичным образом силовые упражнения, такие как тяжелоатлеты и вариации, никогда не должны выделяться из практических соображений безопасности.
Упражнения, которые позволяют безопасно сбрасывать вес из любого заданного положения в нормальном диапазоне движения, не требуют наблюдения. Например, вам не нужно выделять становую тягу или упражнение на канатной тяге.
Наконец, распознавание не является обязательным, если на вашем тренировочном оборудовании имеются английские булавки соответствующего веса.
Несмотря на то, что по другим обсуждаемым причинам вам все еще может быть полезен корректировщик, если кегли на вашей оснастке могут выдержать вес, который вы поднимаете, и нет никаких сомнений в том, что вес ударит по кеглям до того, как ударит вас по вам, споттер для безопасности менее беспокойства.
РезюмеВам следует использовать корректировщика для обеспечения безопасности, принудительных повторений и повышения эффективности подъема.
Ниже приведены общие рекомендации, применимые практически ко всем ситуациям споттинга.
1. Общение между спортсменом и страховщиком
Установление четких инструкций по общению между вами и вашим страховщиком или наоборот является жизненно важным первым шагом для обеспечения безопасности и эффективности вашего споттинга.
Вы должны договориться со своим наблюдателем о том, будут ли они помогать вам отталкиваться или переустанавливаться, а также о том, какие формулировки вы будете использовать, если вам нужно, чтобы они взяли вес.
Это может быть просто ворчание для помощи, если вы не можете поднять вес, но это должно быть согласовано до того, как штанга будет снята со стойки.
Ключевые моменты, которые необходимо отработать вместе с ассистентом или лифтером перед разблокировкой, включают:
- целевое количество повторений
- количество помощи и звуков, используемых для общения — например, небольшая помощь против полной помощи
- время оказания помощи — отсчет времени отрыва или мертвой точки при форсированных повторениях (3)
Общение так же важно при использовании нескольких ассистентов, и каждый должен согласовать слова или звуки, которые будут использоваться для сообщения потребностей спортсмена и координации помощи со стороны ассистентов.
2. Сила наблюдателя
В идеале наблюдатель должен быть в состоянии справиться с полной нагрузкой груза из любого положения, из которого он ведет наблюдение.
Таким образом, разница в силе между атлетом и ассистентом не должна быть чрезмерно большой.
Зачастую корректировщик не может справиться со всей нагрузкой. Лучше всего в этой ситуации использовать несколько корректировщиков.
Однако, учитывая логистику, необходимую для того, чтобы иметь двух дополнительных людей, готовых обнаружить вас, это может быть трудно организовать.
Страховщику редко приходится поднимать весь груз (даже если спортсмен не может завершить подъем), так как страховщик обычно может приложить некоторую силу и заполнить «пробел в силе», чтобы позволить атлету переставить вес.
Это решается между страховщиком и атлетом, и оба должны четко понимать, считают ли они безопасным, чтобы один из вас был споттером, если вы знаете, что теоретически не можете справиться с полной нагрузкой.
Если вы поднимаете очень большой вес и беспокоитесь о своей способности заметить или быть замеченным, лучше всего координировать выполнение упражнения несколькими страховщиками.
3. Техника подъема наблюдателя
Стратеги должны хорошо знать надлежащую технику подъема в основных базовых упражнениях, таких как приседания, становая тяга и жим лежа.
Этому есть две причины.
Во-первых, корректировщик должен уметь безопасно перемещать потенциально тяжелые грузы из неудобного положения.
Использование правильной техники движения при выполнении движений, подобных приседаниям или становой тяге, гарантирует, что ассистент останется в безопасности и сможет справиться с большими нагрузками.
Вторая причина заключается в том, что наблюдатель должен уметь распознавать признаки неудачного подъема, чтобы быть полностью готовым оказать помощь.
В то время как ассистент должен избегать оказания помощи, если только атлет не прикажет сделать это, если ассистент видит, что колени атлета подгибаются или туловище наклоняется вперед во время приседания, он должен немедленно осознавать риск получения травмы и быть готовым оказать помощь, если атлет не может сообщить о своих действиях.
потребность в помощи.
4. Ситуационная осведомленность наблюдателей
Стратеги должны быть осведомлены о пространстве вокруг себя и обеспечить достаточное расстояние до начала подъема.
Спортсмену не нужно беспокоиться ни о чем, кроме завершения сета. Во время подхода все внимание страховщика должно быть сосредоточено на спортсмене.
Однако, если ваш наблюдатель видит угрозу безопасности или чувствует, что люди находятся слишком близко к зоне действия атлета для обеспечения безопасности, он должен решить эту проблему до начала сета.
Это также включает в себя проверку вашим наблюдателем правильности загруженных гирь и того, что предохранительные зажимы защелкнуты, прежде чем вы поднимете гирю.
РезюмеСпоттеры должны быть достаточно сильными и иметь хорошую технику подъема, чтобы справиться со всем или большей частью поднимаемого веса. Между спортсменом и страховщиком должна быть установлена четкая связь, и страховщик должен отметить любые проблемы безопасности перед началом подхода.
Ниже приводится разбивка конкретных методов обнаружения для нескольких общих индивидуальных упражнений.
Эти методы основаны на руководящих принципах Национальной ассоциации силы и физической подготовки (NSCA), которая является главным авторитетом в Соединенных Штатах в отношении надлежащих протоколов силы и физической подготовки (4).
Жим штанги лежа Техника корректировки
Упражнение на жим штанги лежа значительно выигрывает от наличия даже одного страховщика. Если спортсмен собирается набрать значительный вес, следует использовать трех страховщиков.
Чтобы определить жим лежа с одним человеком:
- Начните с изголовья скамьи лицом к спортсмену, слегка согните колени и расставьте ноги на ширине плеч.
- Возьмите гриф закрытым попеременным хватом внутри хвата атлета (это означает, что одна рука находится сверху грифа, а другая под грифом). Этот хват сводит к минимуму риск выкатывания штанги из рук.
- По сигналу атлета помогите снять штангу со стоек и переместите ее над грудью спортсмена.

- Ослабьте хватку и следуйте за грифом руками, пока спортсмен опускает вес вниз и возвращает его вверх. Не обращайтесь к штанге, если спортсмен не попросит о помощи.
- Если во время подхода помощь не требуется, снова возьмитесь за гриф после последнего повторения и помогите вернуть гриф обратно на стойку.
- Держите штангу до тех пор, пока она снова не будет полностью зафиксирована и спортсмен не выйдет из-под нее.
Для нескольких страховщиков:
Трое страховщиков обеспечивают гораздо большую безопасность при выполнении повторений жима лежа с большим весом.
Первый корректировщик выполняет практически ту же функцию, что и один корректировщик.
Дополнительные ассистенты будут делать следующее:
- Стоя лицом к спортсмену, встаньте на противоположных концах штанги в четверть приседа, поставив ноги на ширине плеч.
- Поднимите руки вверх, сложите пальцы вместе и сложите пальцы в виде буквы «V».
- Сложите руки внахлест, чтобы создать единую букву «V», усиленную обоими большими пальцами.

- Поместите V их рук под конец штанги. У них должно быть достаточно армирования, чтобы поднять конец штанги снизу, поддерживая его в форме буквы «V».
- По сигналу атлета встать и поднять штангу своей рукой. Они должны согласовать это со спортсменом и страховщиками, чтобы гарантировать, что они поднимают одновременно.
- Сделайте шаг в сторону, чтобы направить штангу выше груди спортсмена.
- Когда спортсмен опускается, следуйте за перекладиной руками, присев на корточки. Они должны быть готовы принять свою сторону веса в любое время, если спортсмен потерпит неудачу.
- Предполагая, что помощь не требуется, следуйте руками за грифом, пока атлет не завершит подход, затем помогите переставить гриф.
Жим гантелей лежа
Жим гантелей лежа лучше всего заметит один наблюдатель.
Эта техника определения местоположения применима к жиму гантелей лежа, наклону и жиму лежа на наклонной скамье.
Кроме того, жим сидя с гантелями над головой можно обнаружить аналогичным образом.
Чтобы отметить жим гантелей лежа:
- Встаньте прямо у изголовья скамьи, поставив ноги на ширине плеч и слегка согнув колени.
- Когда атлет возвращается в исходное положение с гантелями наверху, положите руки рядом с запястьями атлета, а не на локти.
- Держите руки рядом с запястьями атлета, когда он опускает и поднимает вес в каждом повторении.
- Если атлету требуется небольшая помощь, обратите внимание на запястья, чтобы оказать достаточную помощь, чтобы поднять вес.
- В случае полной неудачи помогите атлету направить груз вниз и безопасно бросить его на пол.
- Никогда не пытайтесь протягивать спортсмену вес над головой или лицом.
Приседания со штангой на спине
Приседания со штангой на спине часто остаются незамеченными, потому что это менее просто, чем определение жима лежа, и лучше всего выполняется с несколькими страховщиками.
В целях безопасности приседания со штангой на спине всегда лучше всего выполнять на стойке с английскими булавками или другим предохранительным устройством.
Тем не менее, корректировщик все еще может быть очень полезен для удержания вашего туловища в выравнивании, если вы начнете терпеть неудачу в повторении.
Они также могут помочь безопасно опустить штангу на английские булавки в случае отказа мышц. Непрактично, чтобы один корректировщик справился с полной нагрузкой при отслеживании приседаний со штангой на спине.
Кроме того, форсированные повторения не следует использовать для приседаний со спиной из соображений безопасности.
Следующая техника определения местоположения применима к приседаниям со штангой и другим упражнениям со штангой на верхней части спины: лучше иметь двух страховщиков.)
- Встаньте позади своего атлета так, чтобы, когда он выйдет из стойки со штангой, вы были прямо позади него.
- Как только атлет займёт позицию, сделайте шаг к нему и поставьте ноги немного шире, чем его.
- Расположите руки под мышками спортсмена, положив руки на его бок рядом с грудью.

- Когда атлет опускается и поднимается с каждым повторением, следуйте за ним руками, не касаясь их.
- Если атлет начинает терпеть неудачу при повторении, обхватите руками его подмышки и вокруг туловища, чтобы вернуть его в вертикальное положение.
- После любого повторения с помощью помогите атлету вернуть штангу на стойку.
- Если полный набор завершен, помогите атлету вернуть штангу на стойку.
Для очень тяжелых приседаний со спиной рекомендуется использовать несколько страховщиков.
Подстраховщики должны быть сильными и иметь хорошую технику приседаний, так как техника подстраховки для нескольких подстраховщиков в приседаниях, по сути, состоит в том, что два дополнительных подстраховщика выполняют приседания со штангой на каждом конце штанги.
Для нескольких наблюдателей при выполнении приседаний со штангой на спине или других упражнений со штангой на плече основной наблюдатель выполняет ту же функцию, что и выше.
Два дополнительных страховщика будут использовать следующую технику:
- Лицом внутрь к стойке каждый дополнительный страховщик стоит на противоположных концах штанги.

- Присядьте на четверть, поставив ноги на ширине плеч лицом к спортсмену.
- Поднимите руки вверх, сложите пальцы вместе и сложите пальцы в виде буквы «V».
- Сложите руки внахлест, чтобы создать единую букву «V», усиленную обоими большими пальцами.
- Поместите букву «V» их руки под конец штанги. У них должно быть достаточно армирования, чтобы поднять конец штанги снизу, поддерживая его в форме буквы «V».
- По сигналу атлета они встают и поднимают штангу в своей постановке рук. Они должны согласовать это со спортсменом и страховщиками, чтобы гарантировать, что они поднимают одновременно.
- Сделайте шаг в сторону, чтобы направить штангу выше груди спортсмена.
- Когда спортсмен опускается, он следует руками за перекладиной, садясь на корточки. Они должны быть готовы принять свою сторону веса в любое время, если спортсмен потерпит неудачу.
- Предполагая, что помощь не требуется, они следуют за грифом руками, пока спортсмен не завершит подход, а затем помогают переустановить гриф.

Каждый дополнительный ассистент должен выдерживать как минимум половину общего веса, поднятого приседающим.
Жим штанги на трицепс
Жим штанги на трицепс обычно выполняется с меньшей штангой или EZ-грифом в положении лежа.
Диапазон движения следует дугообразной траектории, которая начинается со штанги над лицом атлета и заканчивается, когда штанга опускается до положения чуть выше головы атлета.
Несмотря на то, что вес небольшой, основное внимание уделяется трицепсам, а основное движение происходит в локтевом суставе, а это означает, что мышечный отказ произойдет при гораздо меньшем сопротивлении, чем при выполнении жима лежа, так как большие грудные мышцы не задействованы.
Отслеживание жима трицепса обычно делается для добавления форсированных повторений. Тем не менее, учитывая опасения по поводу безопасности даже небольшого веса на лице, использование корректировщика является разумным для трицепсового жима.
Нет причин использовать в этом упражнении более одного наблюдателя.
Чтобы определить трицепсовый жим:
- Начните с изголовья скамьи лицом к спортсмену, слегка согнув колени и поставив ноги на ширине плеч.
- Возьмите гриф закрытым попеременным хватом внутри хвата атлета. Этот хват сводит к минимуму риск выкатывания штанги из рук.
- По сигналу спортсмена помогите снять штангу со стоек и переместите ее над лицом спортсмена.
- Как только штанга окажется в исходном положении, переключитесь на двойной хват снизу ладонями вверх. Это позволит вам более плавно следовать за штангой во время движения.
- Если требуется помощь или атлет выполняет форсированные повторения, слегка нажмите ладонями на перекладину вверх, чтобы помочь.
- При мышечном отказе или завершении подхода снова возьмите штангу хватом сверху после последнего повторения и помогите направить штангу обратно на стойку.
- По завершении последнего повторения вернитесь к альтернативному хвату, чтобы вынуть штангу из рук атлета и положить ее на пол.

Определение других упражнений
Вышеуказанные упражнения являются наиболее часто используемыми движениями в большинстве тренировочных программ.
Дополнительные упражнения могут быть указаны для принудительного повторения.
Общие рекомендации заключаются в том, чтобы определить место как можно ближе к весу и обеспечить хорошую связь.
Для таких упражнений, как сгибание рук на бицепс, которые безопасно позволяют вам бросить вес на пол, отойдите назад, если ваш атлет говорит, что он бросит вес, чтобы он не упал вам на ногу.
РезюмеПравильная техника определения зависит от упражнения. Для подъема тяжестей может быть гарантировано наличие трех наблюдателей.
Правильная техника определения упражнений является важным навыком для занятий в тренажерном зале.
Споттинг не только повышает безопасность атлета, но также может привести к повышению производительности во время тренировки и, возможно, к увеличению результатов с течением времени.


Брэнды
Сварочный ток 4200 А, Длина кабелей 2,3 м + 1,9 м .

Сварочный аппарат применяется в кузовных
цехах авторемонтных предприятий. Многофункциональная распределительная
панель с LCD используется для установки регулировок параметров точечной
сварки в зависимости от инструмента и толщины металлического листа. Ток
сварки до 5800 А. Расширенный комплект аксессуаров, пневмо вытяжка.
Сварочный аппарат применяется в кузовных цехах авторемонтных предприятий. Многофункциональная распределительная панель с LCD используется для установки регулировок параметров точечной сварки в зависимости от инструмента и толщины металлического листа. Ток сварки до 5800 А. Расширенный комплект аксессуаров, пневмо вытяжка.

Имеется возможность для установки у споттера DECA параметров сварки отдельно по
каждому виду инструмента
5
и т.д.

Основу комплекса составляет инверторный
споттер с микропроцессорным управлением, с цифровым ЖК-дисплеем.

Сварка допускается на необработанных или неоксидированных поверхностях из стали, нержавеющей стали, оцинкованной стали, латуни и особенно алюминия. Благодаря краткосрочности процесса сварки обрабатываемая поверхность не претерпевает изменений даже если она покрыта лаком (покрашена), оцинкована или пластифицирована.
проволоки 0,8 — 1,0 мм, мах.ток 250 А., в к-кте с горелкой, кабелем массы и газовым редуктором , 380В

Споттеры могут присоединиться к любому водителю, который разрешил им споттинг.
Сначала убедитесь, что наблюдатель и водитель могут общаться на канале @TEAMS.

. Это может быть использовано для прогнозирования темпа и стратегии каждого гонщика: